Engine Controls
Electronic Engine Control (Part 1 Of 8):
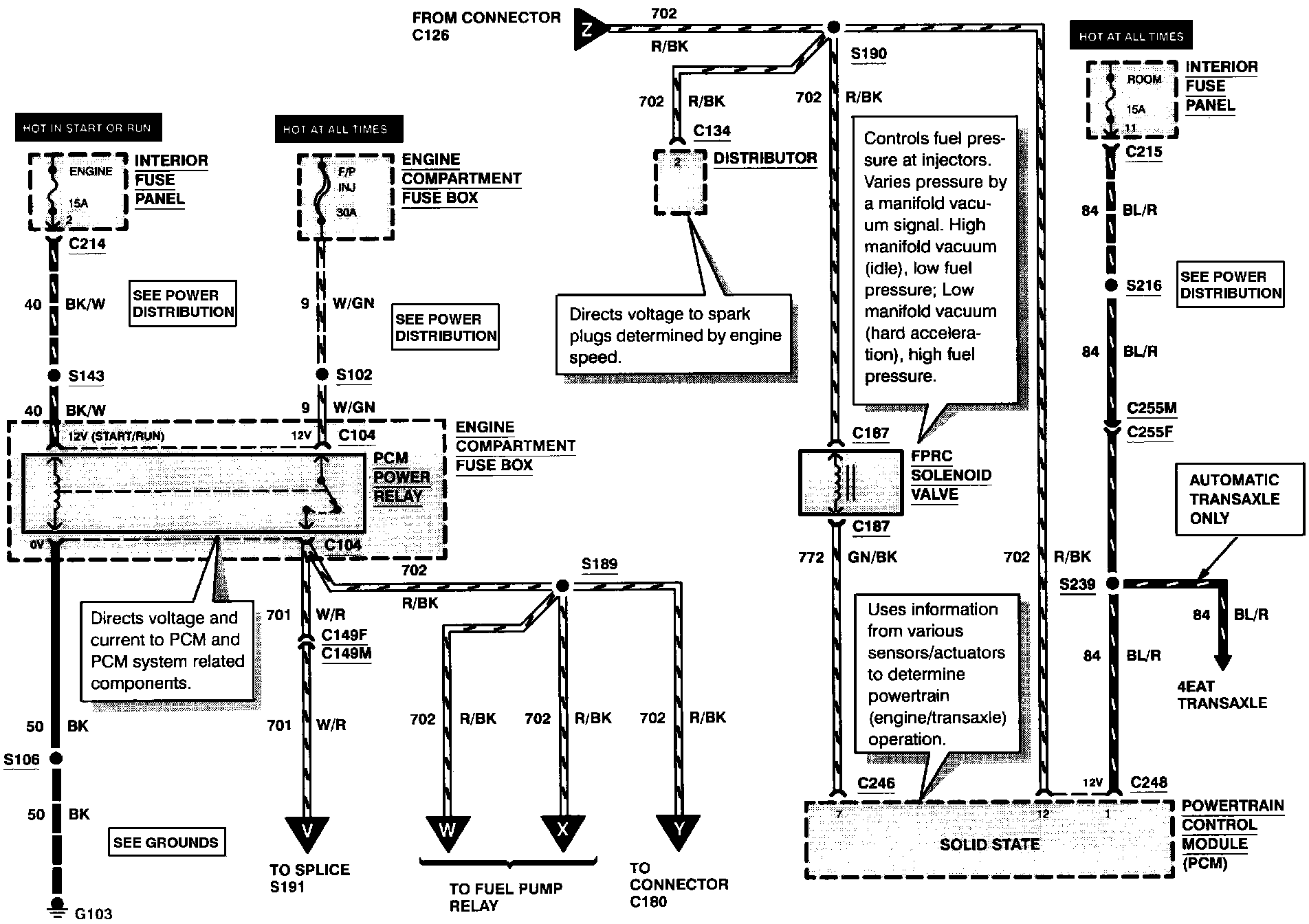
FEEDBACK PRESSURE REGULATOR CONTROL SOLENOID VALVE
PCM POWER RELAY
Electronic Engine Control (Part 2 Of 8):
KNOCK SENSOR
LEFT FUEL INJECTORS
RIGHT FUEL INJECTORS
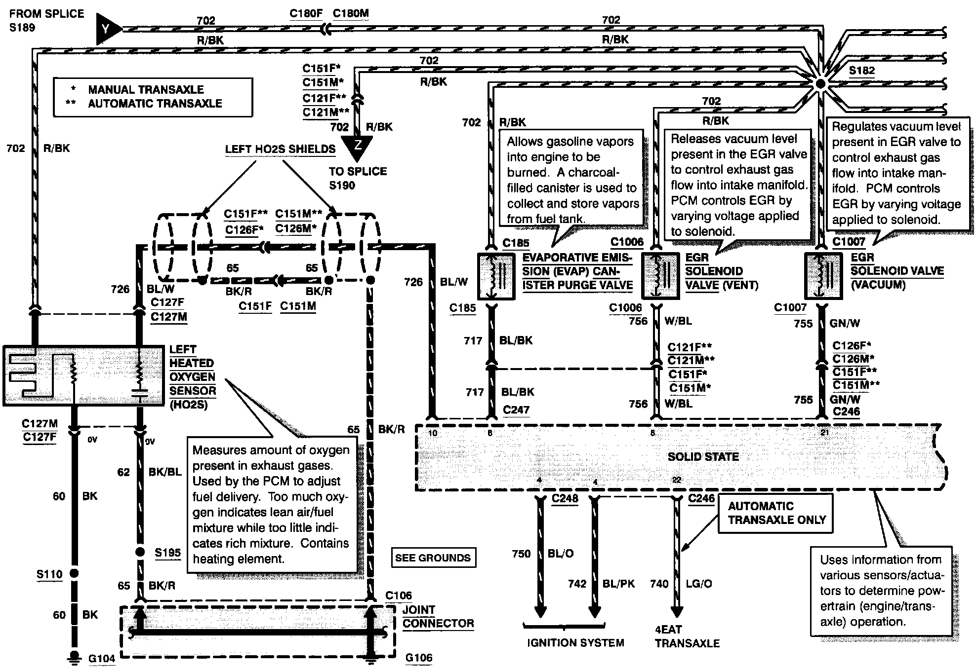
Electronic Engine Control (Part 3 Of 8):
EGR SOLENOID VALVE (VACUUM)
EGR SOLENOID VALVE (VENT)
EVAPORATIVE EMISSION CANISTER PURGE VALVE
LEFT HEATED OXYGEN SENSOR
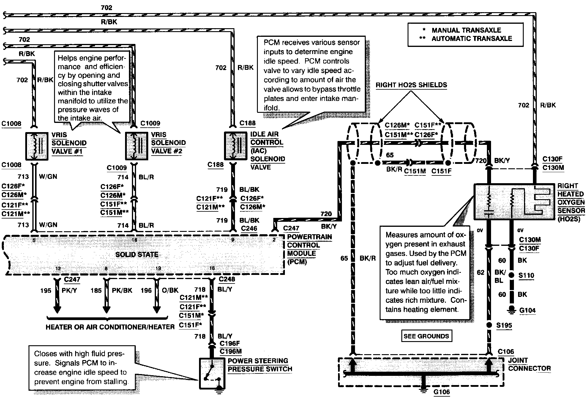
Electronic Engine Control (Part 4 Of 8):
IDLE AIR CONTROL SOLENOID VALVE
POWER STEERING PRESSURE SWITCH
RIGHT HEATED OXYGEN SENSOR
VARIABLE RESONANCE INDUCTION SYSTEM SOLENOID VALVE #1
VARIABLE RESONANCE INDUCTION SYSTEM SOLENOID VALVE #2
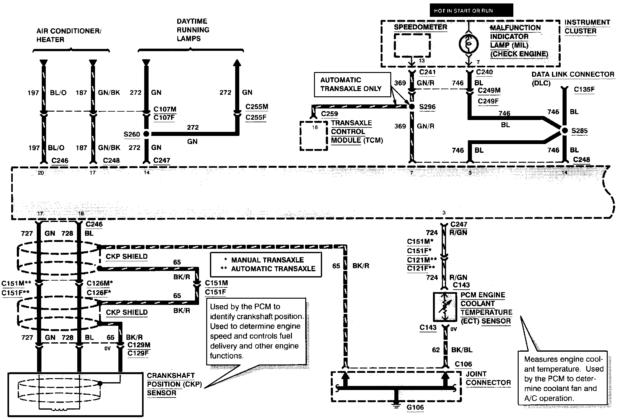
Electronic Engine Control (Part 5 Of 8):
CRANKSHAFT POSITION SENSOR
MALFUNCTION INDICATOR LAMP
PCM ENGINE COOLANT TEMPERATURE SENSOR
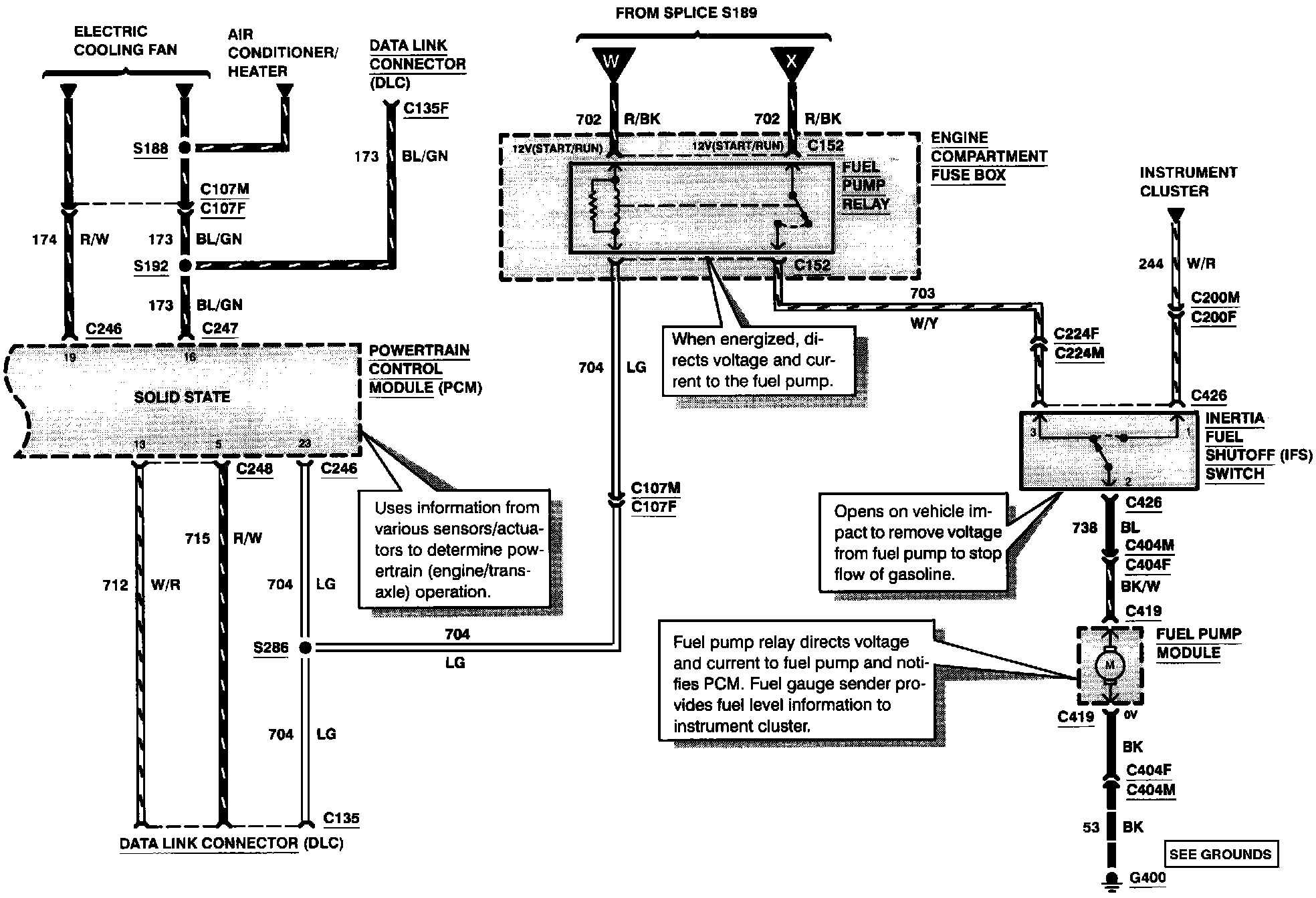
Electronic Engine Control (Part 6 Of 8):
FUEL PUMP RELAY
INERTIA FUEL SHUTOFF SWITCH
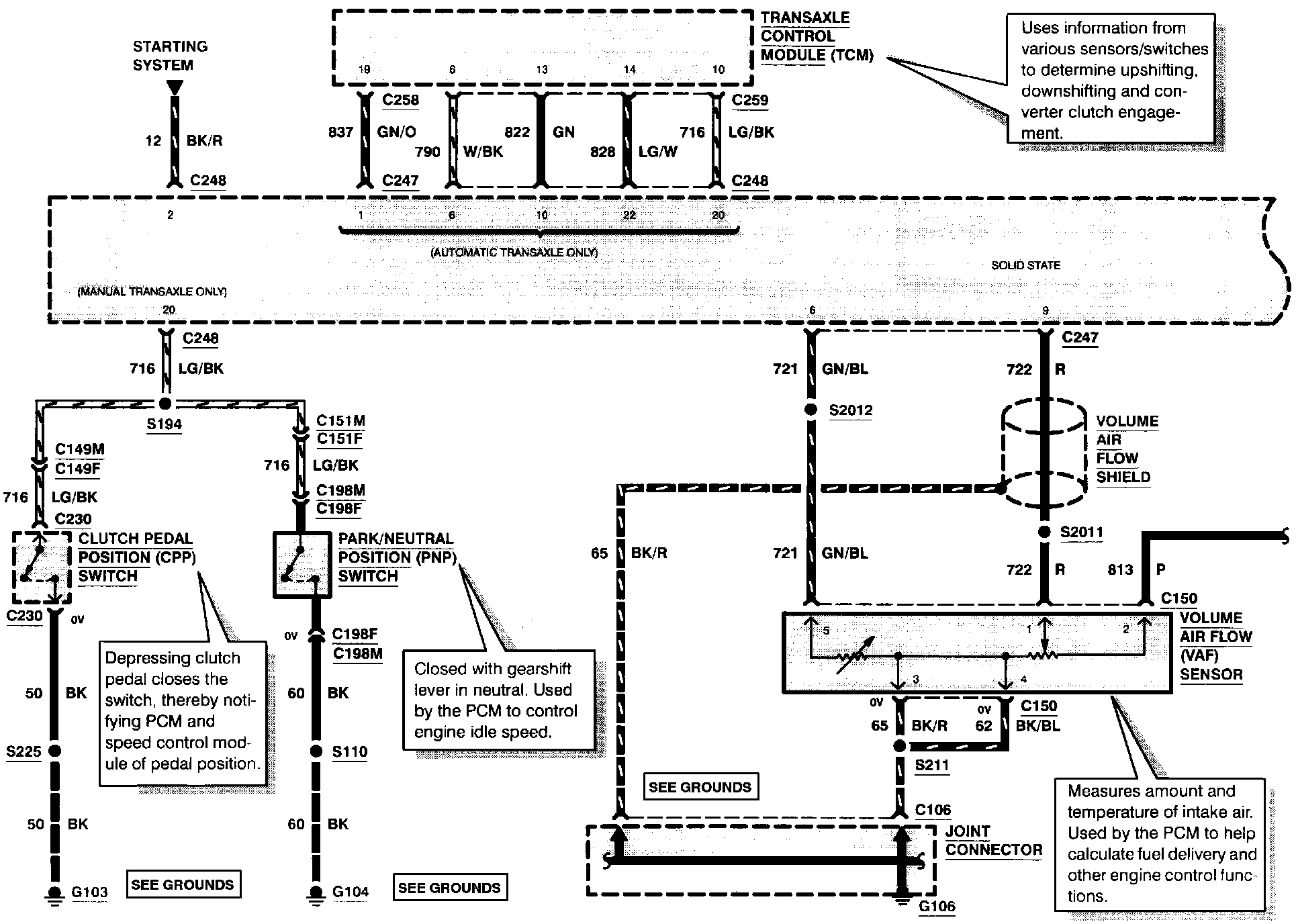
Electronic Engine Control (Part 7 Of 8):
PARK/NEUTRAL POSITION SWITCH
VOLUME AIR FLOW SENSOR
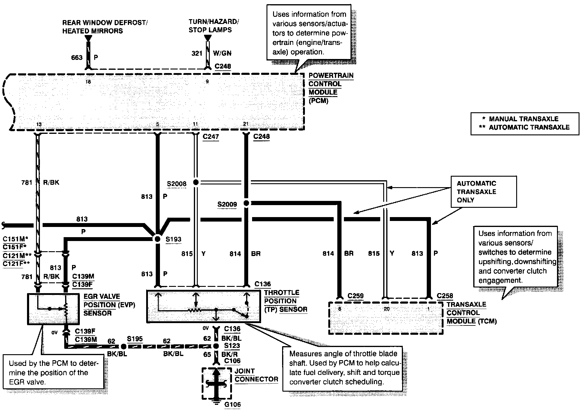
Electronic Engine Control (Part 8 Of 8):
EGR VALVE POSITION SENSOR
THROTTLE POSITION SENSOR