Operation CHARM: Car repair manuals for everyone.
Manuals through 2025 now available!

Our trusted friends have launched a new website named LEMON, which has newer manuals. It also contains all the CHARM manuals.

LEMON is the spiritual successor to CHARM, I recommend you try it!

Link: lemon-manuals.la or lemon-manuals.org.ua

(Some people have issue connecting. LEMON is investigating. For now, use Firefox or change your DNS server)

Or, hide this message: temporarily or permanently

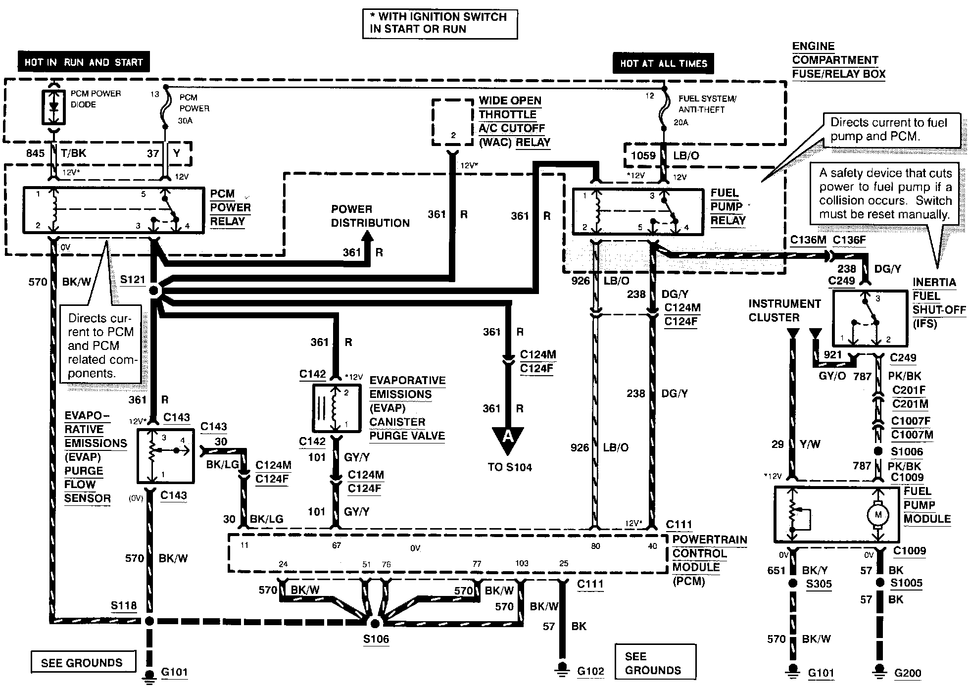
Engine Controls

Electronic Engine Controls (Part 1 Of 7):





EVAPORATIVE EMISSIONS CANISTER PURGE VALVE
EVAPORATIVE EMISSIONS PURGE FLOW SENSOR
FUEL PUMP MODULE
FUEL PUMP RELAY
INERTIA FUEL SHUT-OFF
PCM POWER DIODE
PCM POWER RELAY

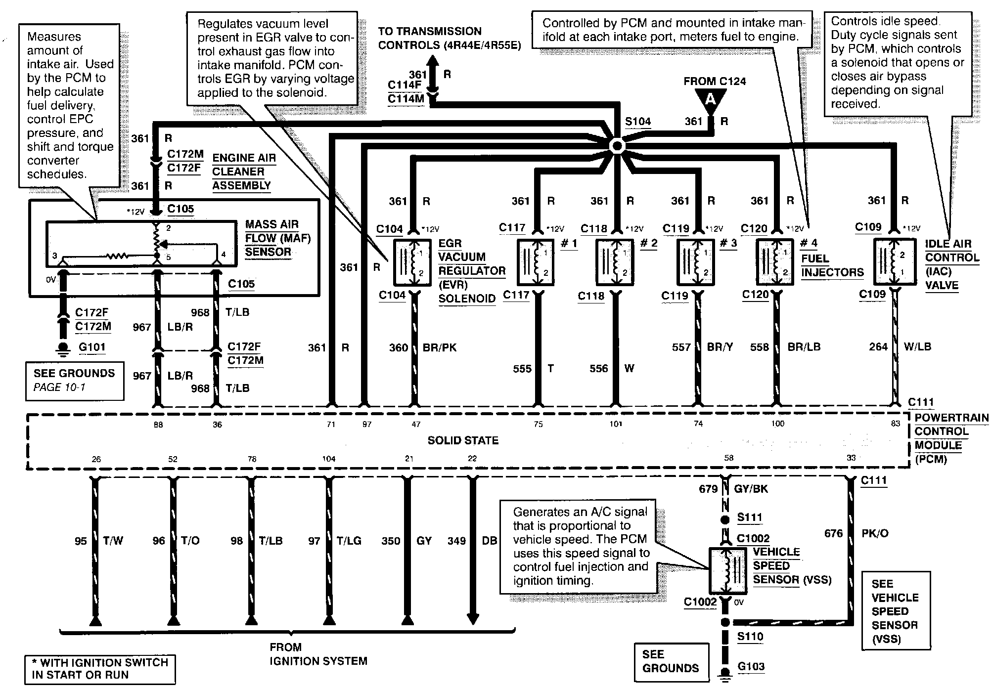
Electronic Engine Controls (Part 2 Of 7):





EGR VACUUM REGULATOR SOLENOID
FUEL INJECTORS
IDLE AIR CONTROL VALVE
MASS AIR FLOW SENSOR
VEHICLE SPEED SENSOR

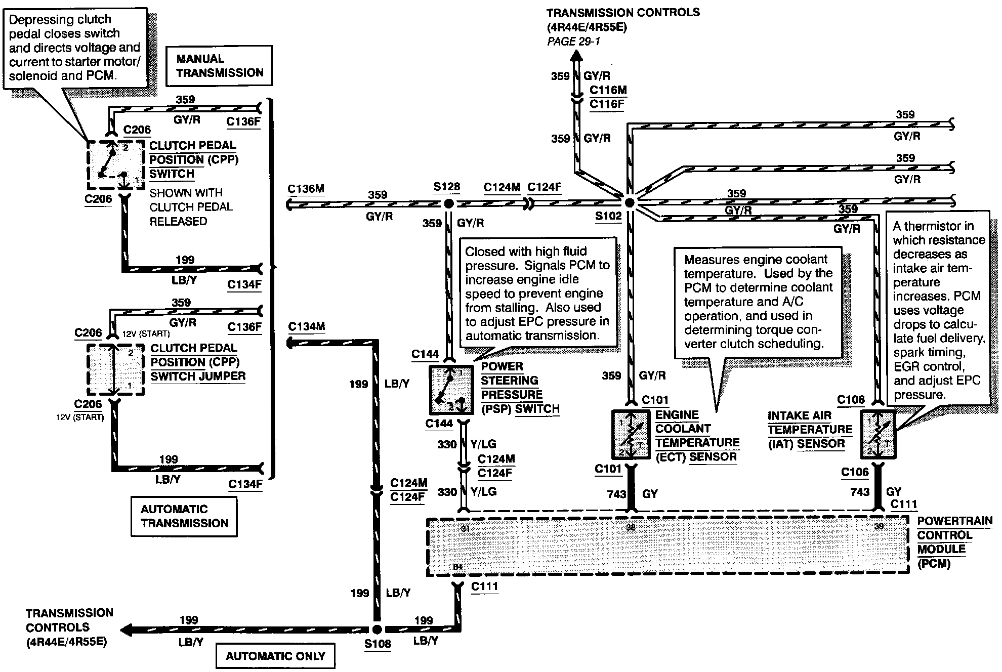
Electronic Engine Controls (Part 3 Of 7):





ENGINE COOLANT TEMPERATURE SENSOR
INTAKE AIR TEMPERATURE SENSOR
POWER STEERING PRESSURE SWITCH

Electronic Engine Controls (Part 4 Of 7):





CAMSHAFT POSITION SENSOR
DIFFERENTIAL PRESSURE FEEDBACK EGR SENSOR
OCTANE ADJUST SHORTING BAR
THROTTLE POSITION SENSOR

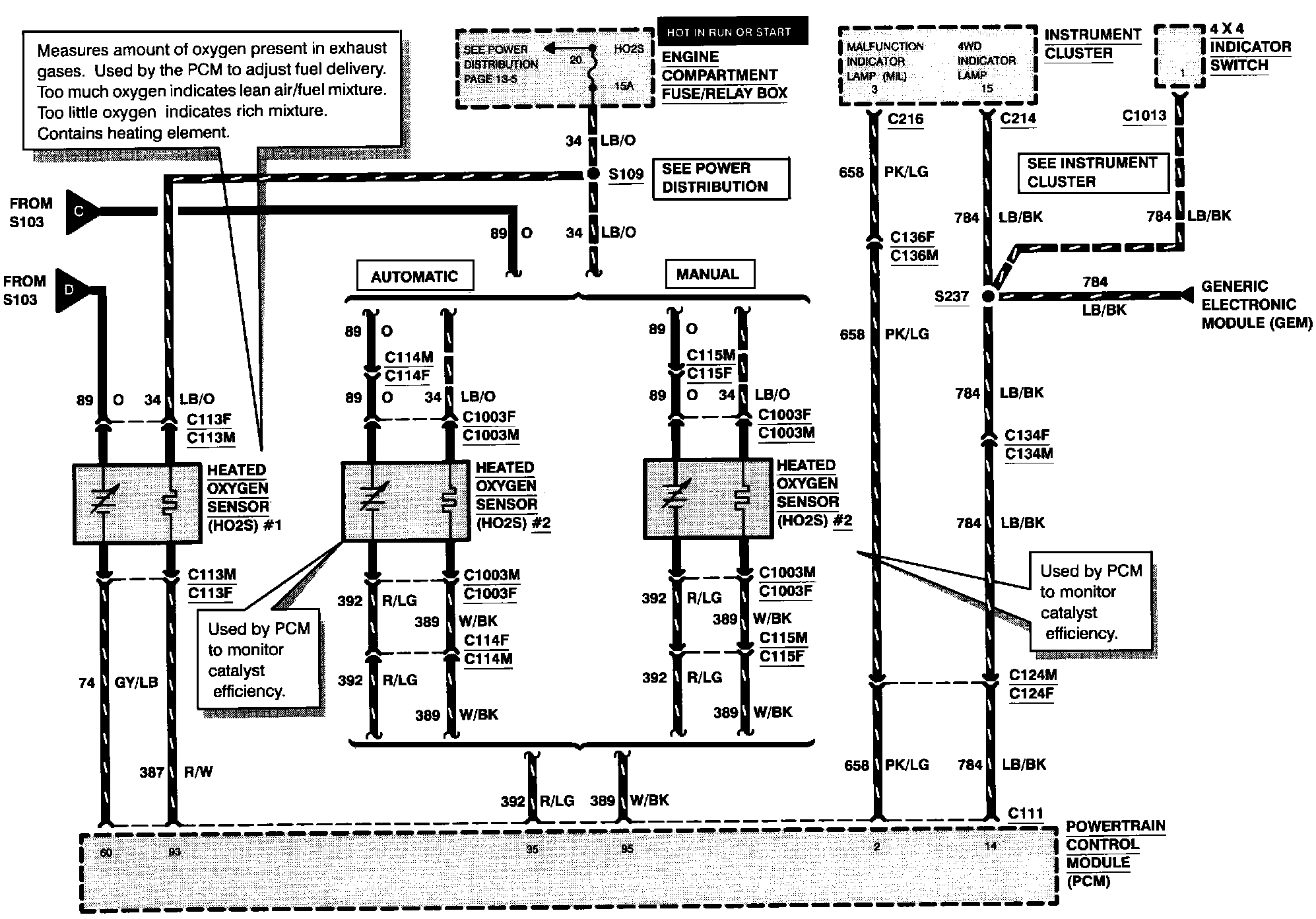
Electronic Engine Controls (Part 5 Of 7):





HEATED OXYGEN SENSOR #1
HEATED OXYGEN SENSOR #2

Electronic Engine Controls (Part 6 Of 7):





TRANSMISSION CONTROL INDICATOR LAMP

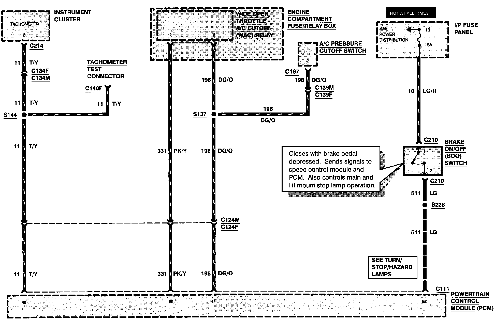
Electronic Engine Controls (Part 7 Of 7):





[1][2]BRAKE ON/OFF SWITCH