Operation CHARM: Car repair manuals for everyone.
Manuals through 2025 now available!

Our trusted friends have launched a new website named LEMON, which has newer manuals. It also contains all the CHARM manuals.

LEMON is the spiritual successor to CHARM, I recommend you try it!

Link: lemon-manuals.la or lemon-manuals.org.ua

(Some people have issue connecting. LEMON is investigating. For now, use Firefox or change your DNS server)

Or, hide this message: temporarily or permanently

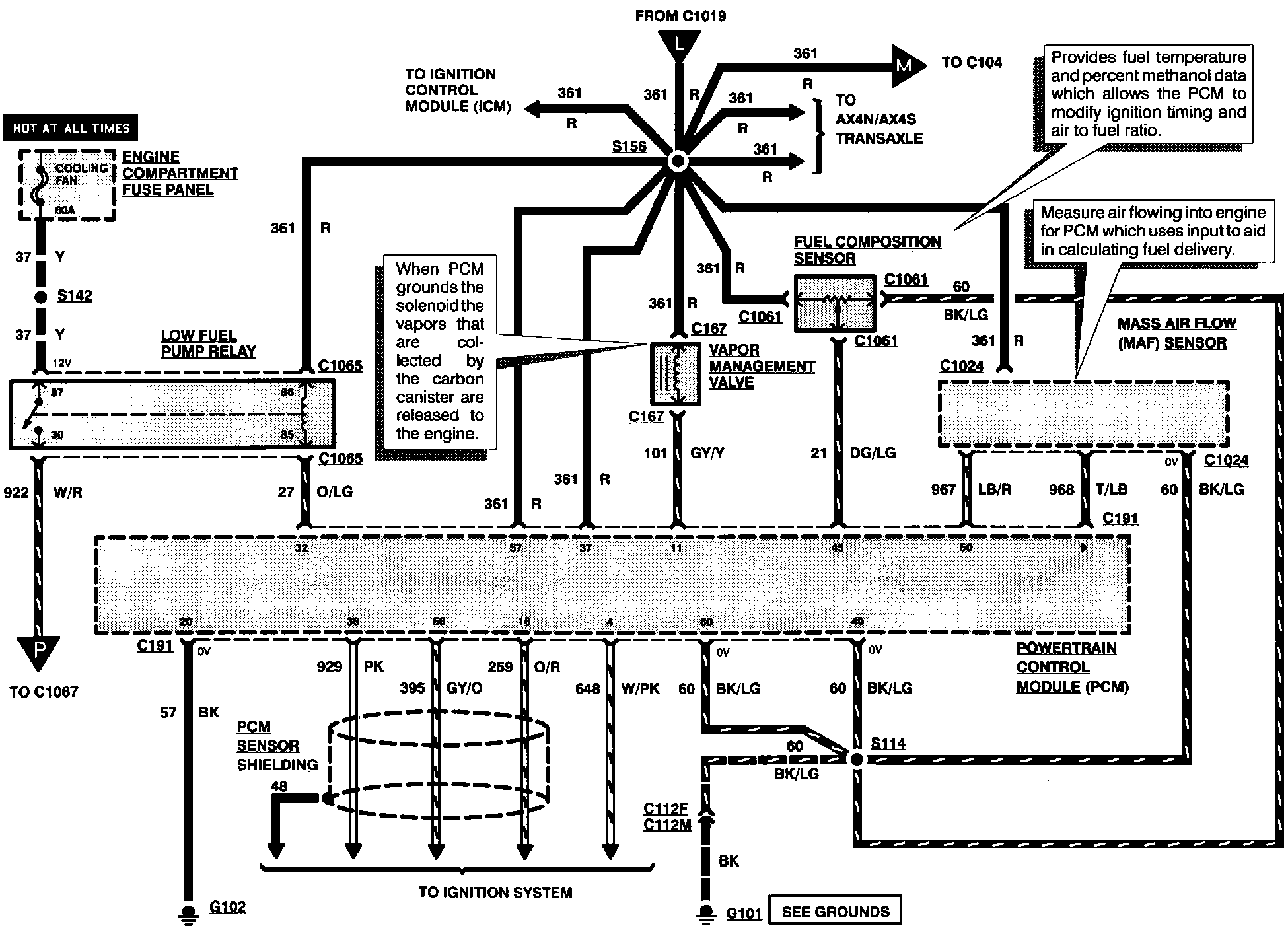
Engine Controls





Engine Controls (Part 1 Of 8):





FUEL COMPOSITION SENSOR
LOW FUEL PUMP RELAY
VAPOR MANAGEMENT VALVE

Engine Controls (Part 2 Of 8):





HEATED OXYGEN SENSOR #1
HEATED OXYGEN SENSOR #2

Engine Controls (Part 3 Of 8):





ENGINE COOLANT TEMPERATURE SENSOR
FUEL INJECTORS
INTAKE AIR TEMPERATURE SENSOR

Engine Controls (Part 4 Of 8):





DELTA PRESSURE FEEDBACK SENSOR
EGR VACUUM REGULATOR SOLENOID
IDLE AIR CONTROL VALVE
POWER STEERING PRESSURE SWITCH
THROTTLE POSITION SENSOR

Engine Controls (Part 5 Of 8):





TURBINE SHAFT SPEED SENSOR

Engine Controls (Part 6 Of 8):





VEHICLE SPEED SENSOR

Engine Controls (Part 7 Of 8):





FUEL PUMP DROPPING RESISTOR
INERTIA FUEL SHUTOFF

Engine Controls (Part 8 Of 8):





A/C CLUTCH FIELD COIL
ELECTRIC COOLING FAN