Operation CHARM: Car repair manuals for everyone.
Manuals through 2025 now available!

Our trusted friends have launched a new website named LEMON, which has newer manuals. It also contains all the CHARM manuals.

LEMON is the spiritual successor to CHARM, I recommend you try it!

Link: lemon-manuals.la or lemon-manuals.org.ua

(Some people have issue connecting. LEMON is investigating. For now, use Firefox or change your DNS server)

Or, hide this message: temporarily or permanently

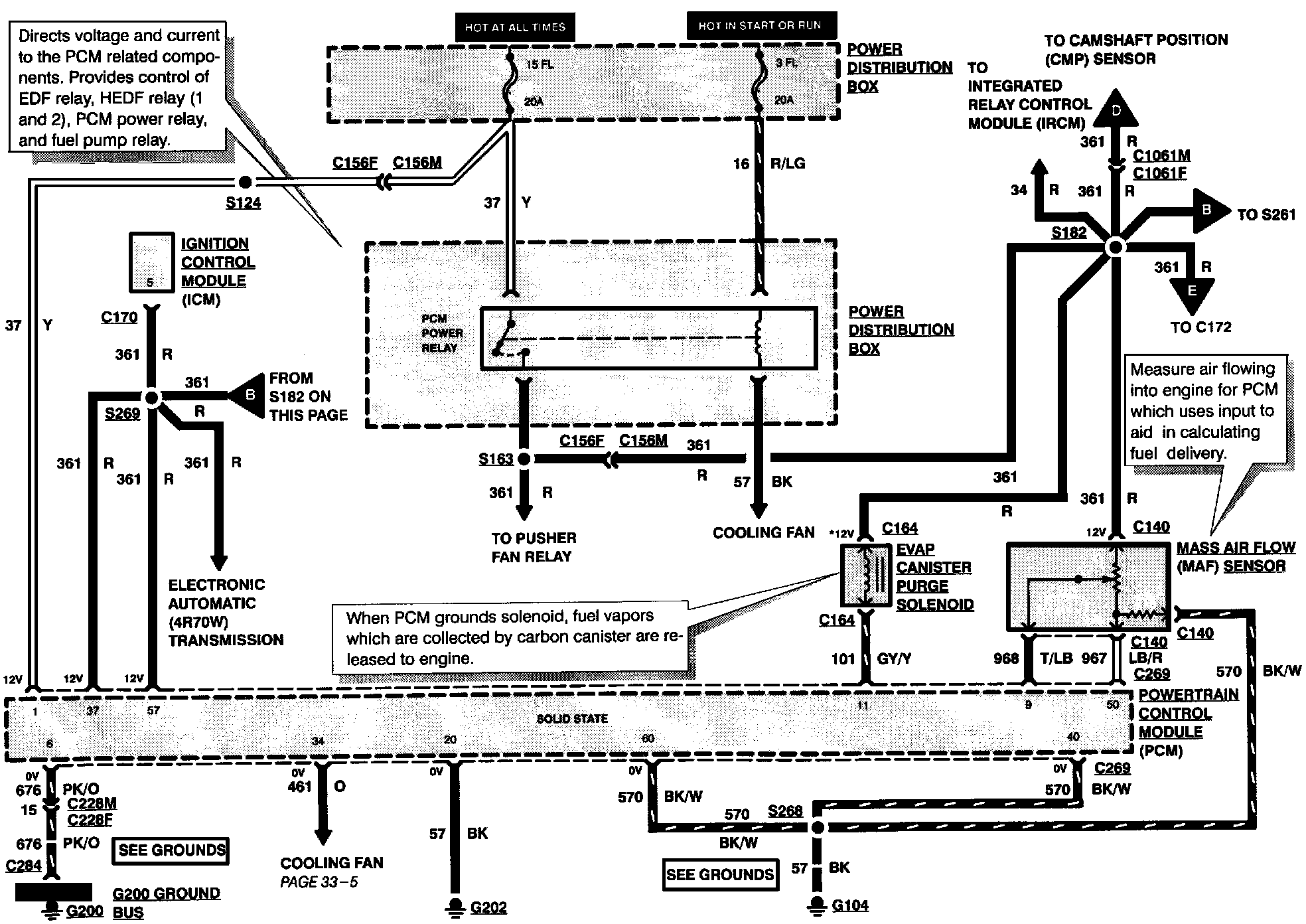
Engine Controls

Electronic Engine Control (Part 1 Of 6):





EVAPORATIVE EMISSIONS CANISTER PURGE SOLENOID
MASS AIR FLOW SENSOR
PCM POWER RELAY

Electronic Engine Control (Part 2 Of 6):





EGR VACUUM REGULATOR SOLENOID
FUEL INJECTORS
IDLE AIR CONTROL VALVE
VEHICLE SPEED SENSOR

Electronic Engine Control (Part 3 Of 6):





BAROMETRIC ABSOLUTE PRESSURE SENSOR
ENGINE COOLANT TEMPERATURE SENSOR
INTAKE AIR TEMPERATURE SENSOR
PRESSURE FEEDBACK EGR SENSOR
THROTTLE POSITION SENSOR

Electronic Engine Control (Part 4 Of 6):





CAMSHAFT POSITION SENSOR
HEATED OXYGEN SENSOR #1
HEATED OXYGEN SENSOR #2
KNOCK SENSOR
OCTANE ADJUST PLUG

Electronic Engine Control (Part 5 Of 6):





FUEL PUMP RELAY
INERTIA FUEL SHUTOFF SWITCH
PARK/NEUTRAL POSITION SWITCH

Electronic Engine Control (Part 6 Of 6):