Engine Controls
Electronic Engine Controls (Part 1 Of 7):
MAIN RELAY
Electronic Engine Controls (Part 2 Of 7):
CANISTER PURGE SOLENOID
FUEL PUMP RELAY
IDLE AIR CONTROL VALVE
INERTIA FUEL SHUTOFF SWITCH
Electronic Engine Controls (Part 3 Of 7):
FUEL INJECTOR #1
FUEL INJECTOR #2
FUEL INJECTOR #3
FUEL INJECTOR #4
Electronic Engine Controls (Part 4 Of 7):
A/C CONDENSER FAN SWITCH
BRAKE ON/OFF SWITCH
EGR CONTROL SOLENOID
EGR VENT SOLENOID
MASS AIR FLOW SENSOR
POWER STEERING PRESSURE SWITCH
Electronic Engine Controls (Part 5 Of 7):
MALFUNCTION INDICATOR LAMP
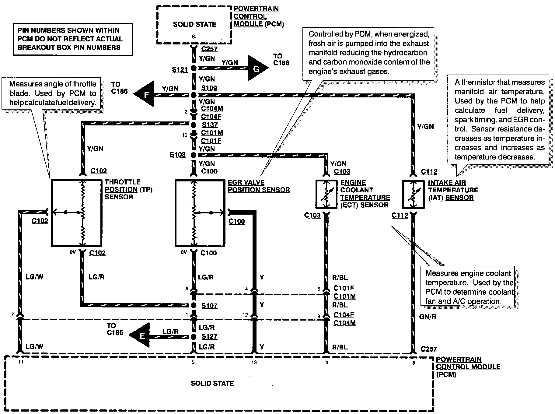
Electronic Engine Controls (Part 6 Of 7):
EGR VALVE POSITION SENSOR
ENGINE COOLANT TEMPERATURE SENSOR
INTAKE AIR TEMPERATURE SENSOR
THROTTLE POSITION SENSOR
Electronic Engine Controls (Part 7 Of 7):
CLUTCH PEDAL POSITION SWITCH #1
EGR BOOST SENSOR
IDLE SWITCH
OXYGEN SENSOR
[1][2]PARK/NEUTRAL POSITION SWITCH
REAR HEATED OXYGEN SENSOR