Operation CHARM: Car repair manuals for everyone.
Manuals through 2025 now available!

Our trusted friends have launched a new website named LEMON, which has newer manuals. It also contains all the CHARM manuals.

LEMON is the spiritual successor to CHARM, I recommend you try it!

Link: lemon-manuals.la or lemon-manuals.org.ua

(Some people have issue connecting. LEMON is investigating. For now, use Firefox or change your DNS server)

Or, hide this message: temporarily or permanently

Test Notes

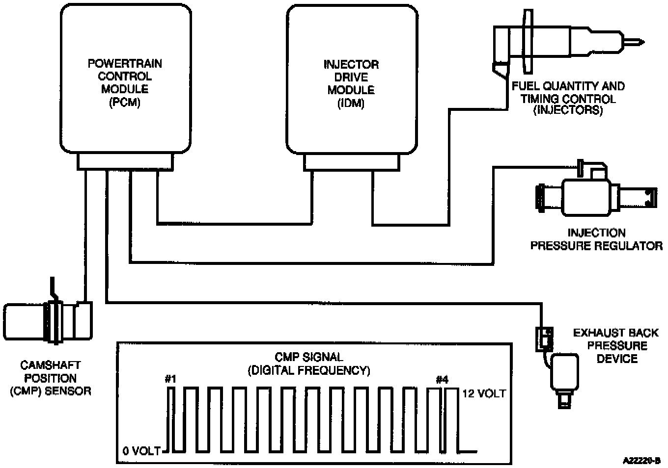
CMP Sensor And Related Components:





SIGNAL FUNCTIONS
The Camshaft Position (CMP) sensor is a Hall-effect type sensor that generates a digital frequency, as windows in a target wheel pass through its magnetic field. The frequency of the windows passing by the sensor as well as the width of selected windows allows the Powertrain Control Module (PCM) to detect engine speed and position.

Engine Speed - Is determined by counting the 12 windows on the cam gear each camshaft revolution.

Fuel Timing Control - The position of cylinders No. 1 and No. 4 is determined by distinguishing a narrow or wide window on the camshaft gear.

Engine Mode Selection - Allows the PCM to discern when the engine is in the OFF, CRANK or RUN mode.

Injection Control Pressure - Engine speed is one of the controlling variables in the calculation of desired injection control pressure.

Exhaust Back Pressure - Exhaust back pressure control is a function of engine speed and load.

Fuel Quantity Control/Torque Limiting - Engine torque and fuel is controlled and is dependent on engine speed. Fuel quantity is determined by engine speed.

Test Schematic:






DETECTION/MANAGEMENT
An inactive CMP signal during cranking is detectable by the PCM. An inactive CMP signal will cause a no start condition. Electrical noise can also be detected by the PCM. If the level is sufficient to effect engine operation, a corresponding DTC will be set.





Connector Checks To Ground (B-)
Check with sensor connector disconnected and ignition key and all accessories OFF.





Connector Voltage Checks
Check with sensor disconnected and ignition key ON.





Harness Resistance Checks
Check with Breakout Box installed on harness only.

NOTE: After removing connectors, always check for damaged pins. corrosion, loose terminals, etc..

DTC DESCRIPTION
0340 = CMP sensor circuit malfunction.
0341 = CMP sensor circuit performance.
0344 = CMP sensor circuit intermittent.