Operation CHARM: Car repair manuals for everyone.
Manuals through 2025 now available!

Our trusted friends have launched a new website named LEMON, which has newer manuals. It also contains all the CHARM manuals.

LEMON is the spiritual successor to CHARM, I recommend you try it!

Link: lemon-manuals.la or lemon-manuals.org.ua

(Some people have issue connecting. LEMON is investigating. For now, use Firefox or change your DNS server)

Or, hide this message: temporarily or permanently

Electrical Diagrams

Engine Controls (Part 1 Of 5):





HEATED OXYGEN SENSOR #1
HEATED OXYGEN SENSOR #2
HEATED OXYGEN SENSOR #3
INTAKE AIR TEMPERATURE SENSOR
PCM POWER RELAY

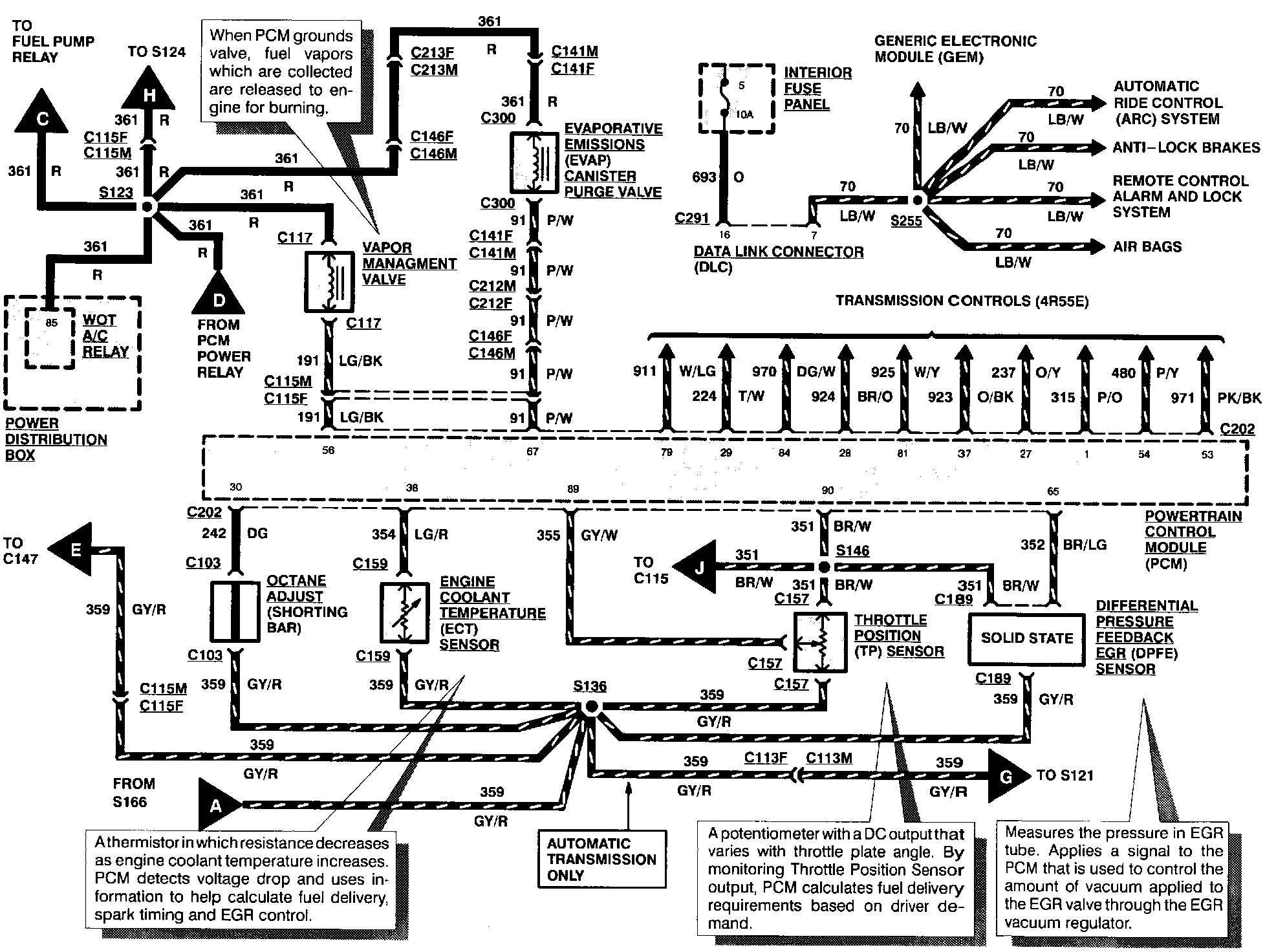
Engine Controls (Part 2 Of 5):





EVAPORATIVE EMISSIONS CANISTER PURGE VALVE
DIFFERENTIAL PRESSURE FEEDBACK EGR SENSOR
ENGINE COOLANT TEMPERATURE SENSOR
OCTANE ADJUST
THROTTLE POSITION SENSOR
VAPOR MANAGEMENT VALVE

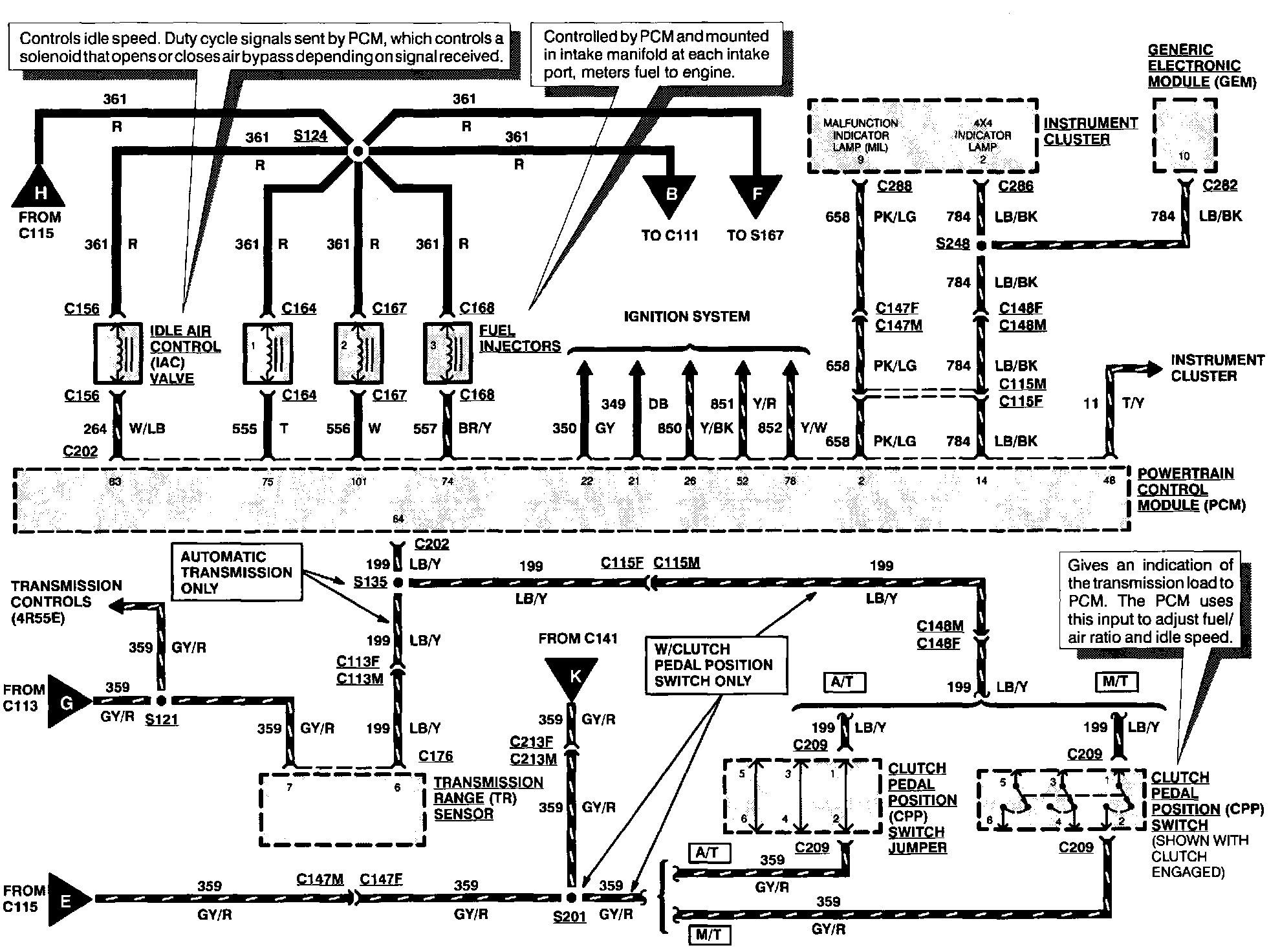
Engine Controls (Part 3 Of 5):





FUEL INJECTORS
IDLE AIR CONTROL VALVE

Engine Controls (Part 4 Of 5):





CAMSHAFT POSITION SENSOR
EGR VACUUM REGULATOR SOLENOID
FUEL INJECTORS
VEHICLE SPEED SENSOR

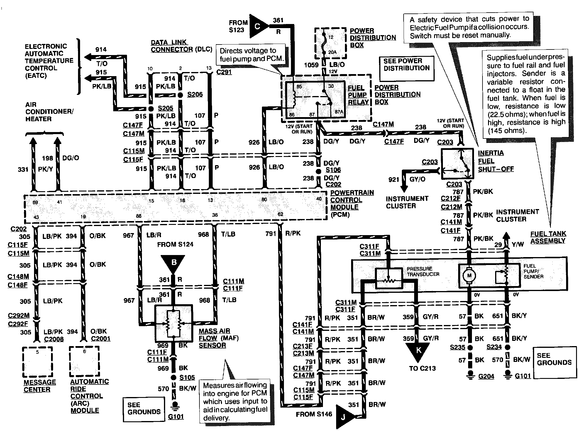
Engine Controls (Part 5 Of 5):





FUEL PUMP RELAY
FUEL PUMP/SENDER
FUEL TANK ASSEMBLY
INERTIA FUEL SHUT-OFF
MASS AIR FLOW SENSOR
PRESSURE TRANSDUCER