Operation CHARM: Car repair manuals for everyone.
Manuals through 2025 now available!

Our trusted friends have launched a new website named LEMON, which has newer manuals. It also contains all the CHARM manuals.

LEMON is the spiritual successor to CHARM, I recommend you try it!

Link: lemon-manuals.la or lemon-manuals.org.ua

(Some people have issue connecting. LEMON is investigating. For now, use Firefox or change your DNS server)

Or, hide this message: temporarily or permanently

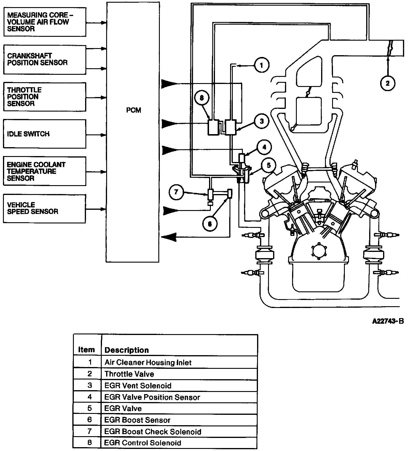
Exhaust Gas Recirculation: Description and Operation

Typical EGR System:





The Exhaust Gas Recirculation (EGR) system recirculates portions of the exhaust gas back into the engine to reduce the combustion temperature and thereby reduce the amount of Oxides Of Nitrogen (NOx) formed during combustion. The amount of exhaust gases that are released into the engine is proportional to the load on the engine.

The EGR system uses control solenoids activated by the Powertrain Control Module (PCM) to control the EGR valve. The EGR valve then allows a controlled amount of exhaust gas to flow from the exhaust manifold into the intake manifold. The EGR system can be deactivated by the PCM if more power is required by the engine or if engine rpm is reduced dramatically.

The system uses two solenoids, an EGR Control (EGRC) solenoid and an EGR Vent (EGRV) solenoid, to control an EGR valve. The PCM takes into account various sensors and inputs to determine if EGR flow is required. When EGR flow is required by the PCM it will send a Pulse Width Modulated (PWM) signal to both the EGRC and EGRV solenoids. The PWM signal represents the amount of time that each solenoid is activated and is measured in Milliseconds (ms). If the PCM requires EGR flow it will signal the EGRC valve to stay on longer and allow more vacuum to the EGR valve. When the PCM requires less EGR flow it will cycle the EGRV solenoid until the EGR valve is at its proper position. Again if the EGR valve closes too far, the EGRC solenoid will be cycled until the EGR valve is at its desired position.

EGR Valve:





An EGR Valve Position (EVP) sensor is mounted to the top of the EGR valve. As the EGR valve moves, the EVP sensor detects this motion and notifies the Powertrain Control Module (PCM). The PCM uses this information to modify the position of the EGR valve for improved emission control. When the EVP sensor indicates that the EGR valve is approximately where the PCM wants it, the PCM will shorten the amount of time that the EGRC solenoid is on. If the EGR valve is pulled out too far, the PCM will cycle the EGRV solenoid to release vacuum until the EGR valve is at its desired position. It may take several attempts for the PCM to get the EGR valve to it's desired position.

EGR Boost Check Solenoid:




EGR Boost Sensor:





The OBD II system monitor uses an EGR Boost (EGRB) sensor to measure a decrease in intake manifold vacuum due to EGR flow. An EGR Boost Check (EGRCHK) solenoid is used to control when the EGR boost sensor is checked. The EGRB sensor and EGRCHK solenoid are used only for the EGR system monitor.

If any of these components fail, including the EGR monitor components, on two consecutive trips the Malfunction Indicator Lamp (MIL) will illuminate, and a Diagnostic Trouble Code (DTC) will be stored informing the driver of a system failure.