Operation CHARM: Car repair manuals for everyone.
Manuals through 2025 now available!

Our trusted friends have launched a new website named LEMON, which has newer manuals. It also contains all the CHARM manuals.

LEMON is the spiritual successor to CHARM, I recommend you try it!

Link: lemon-manuals.la or lemon-manuals.org.ua

(Some people have issue connecting. LEMON is investigating. For now, use Firefox or change your DNS server)

Or, hide this message: temporarily or permanently

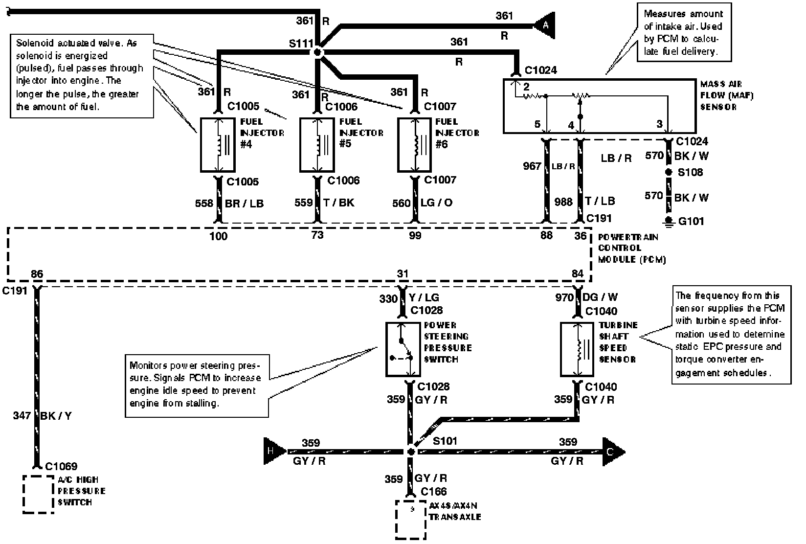
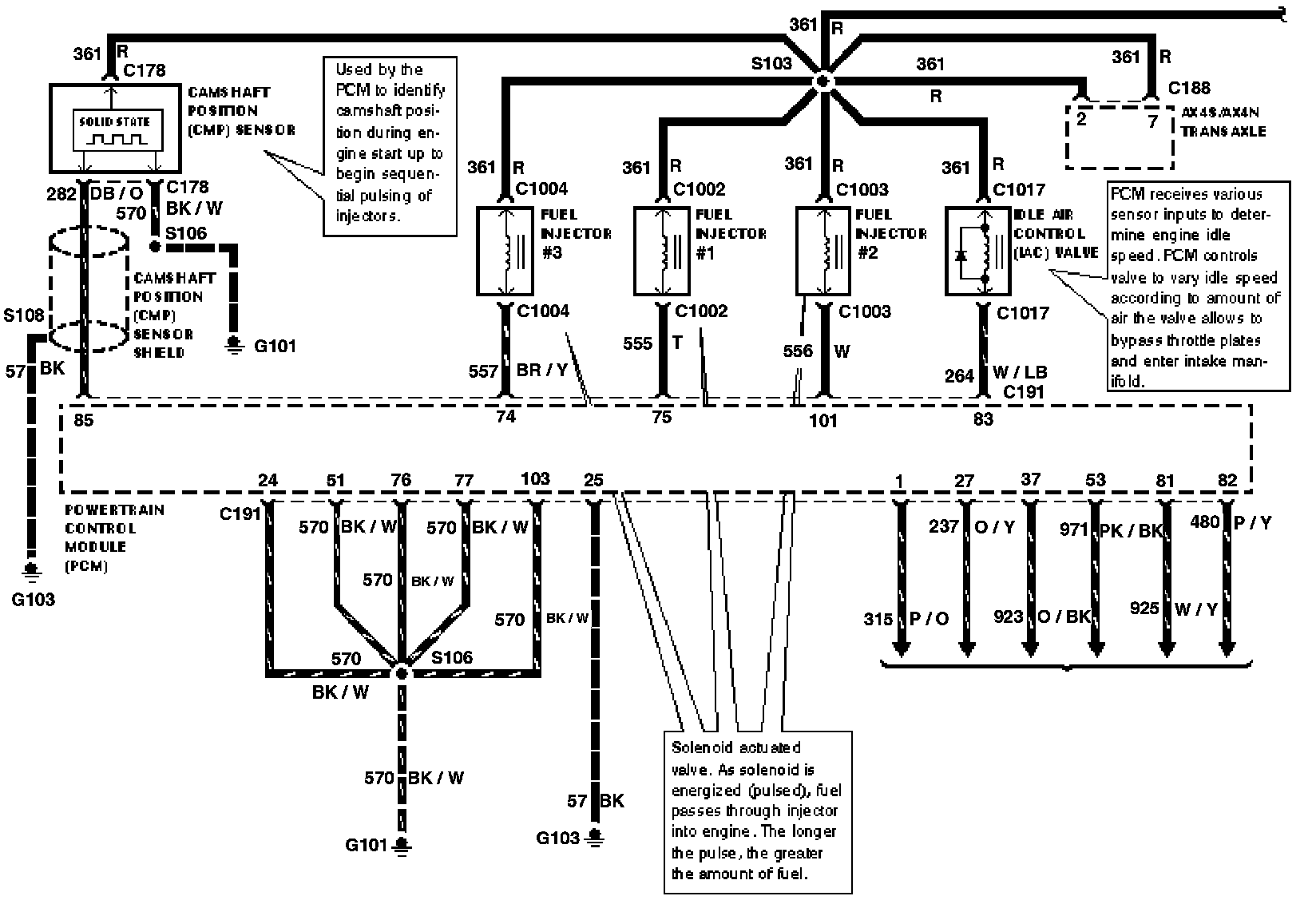
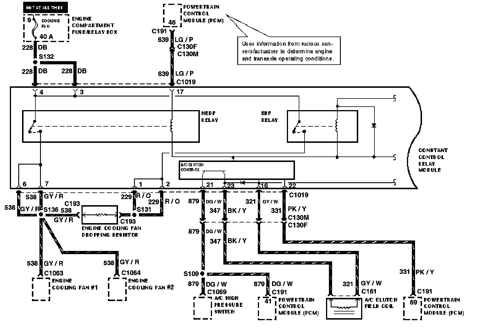
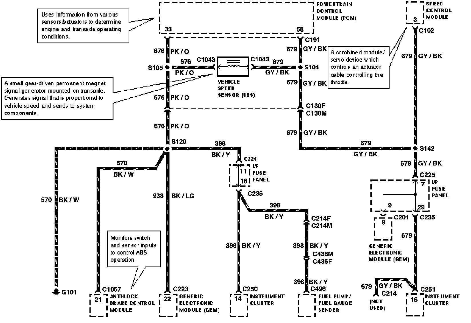
Electrical Diagrams











A/C CLUTCH CONTROL
A/C CLUTCH FIELD COIL
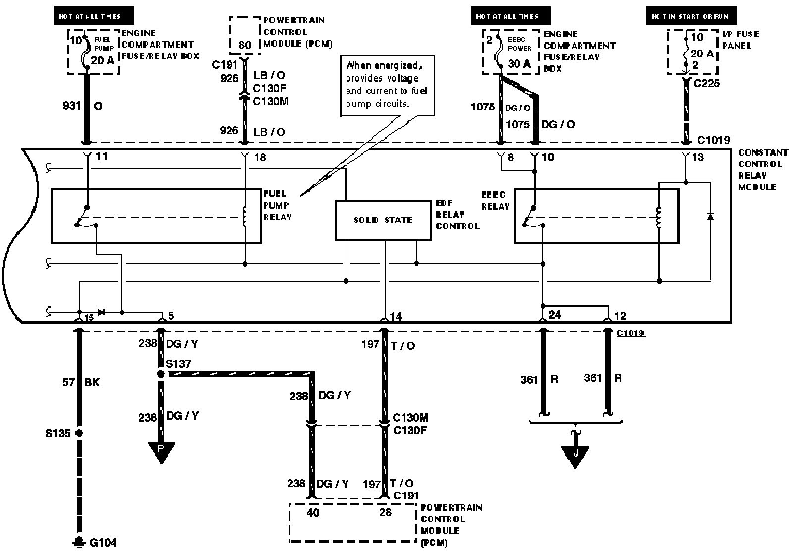
CONSTANT CONTROL RELAY MODULE
EDF RELAY
ENGINE COOLING FAN DROPPING RESISTOR
HEDF RELAY








CONSTANT CONTROL RELAY MODULE
EDF RELAY CONTROL
EEEC RELAY
FUEL PUMP RELAY








CAMSHAFT POSITION SENSOR
FUEL INJECTOR #1
FUEL INJECTOR #2
FUEL INJECTOR #3
IDLE AIR CONTROL VALVE








FUEL INJECTOR #4
FUEL INJECTOR #5
FUEL INJECTOR #6
MASS AIR FLOW SENSOR
POWER STEERING PRESSURE SWITCH
TURBINE SHAFT SPEED SENSOR








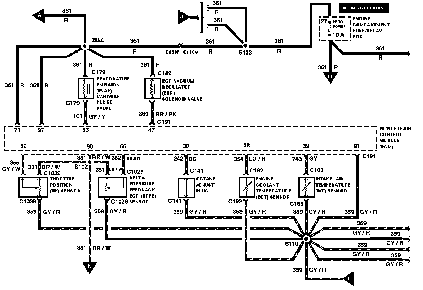
DELTA PRESSURE FEEDBACK EGR SENSOR
EGR VACUUM REGULATOR SOLENOID VALVE
ENGINE COOLANT TEMPERATURE SENSOR
EVAPORATIVE EMISSION CANISTER PURGE VALVE
INTAKE AIR TEMPERATURE SENSOR
OCTANE ADJUST PLUG
THROTTLE POSITION SENSOR








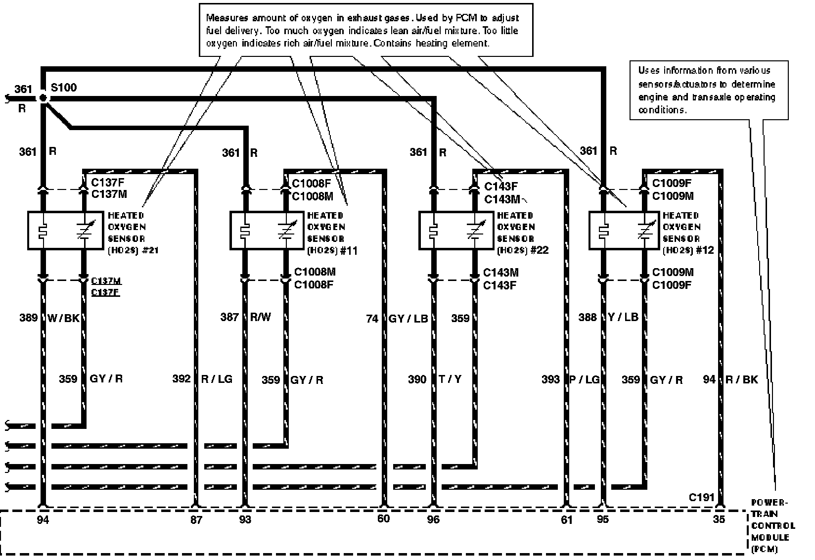
HEATED OXYGEN SENSOR #11
HEATED OXYGEN SENSOR #12
HEATED OXYGEN SENSOR #21
HEATED OXYGEN SENSOR #22








CRANKSHAFT POSITION SENSOR








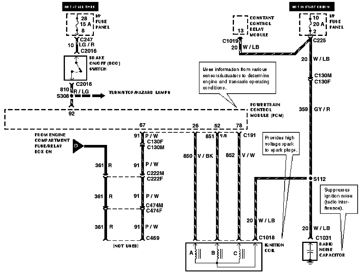
BRAKE ON/OFF SWITCH
CANISTER VENT
IGNITION COIL
RADIO NOISE CAPACITOR








VEHICLE SPEED SENSOR








FUEL PRESSURE SENSOR
FUEL PUMP/FUEL GAUGE SENDER
INERTIA FUEL SHUT-OFF SWITCH