Operation CHARM: Car repair manuals for everyone.
Manuals through 2025 now available!

Our trusted friends have launched a new website named LEMON, which has newer manuals. It also contains all the CHARM manuals.

LEMON is the spiritual successor to CHARM, I recommend you try it!

Link: lemon-manuals.la or lemon-manuals.org.ua

(Some people have issue connecting. LEMON is investigating. For now, use Firefox or change your DNS server)

Or, hide this message: temporarily or permanently

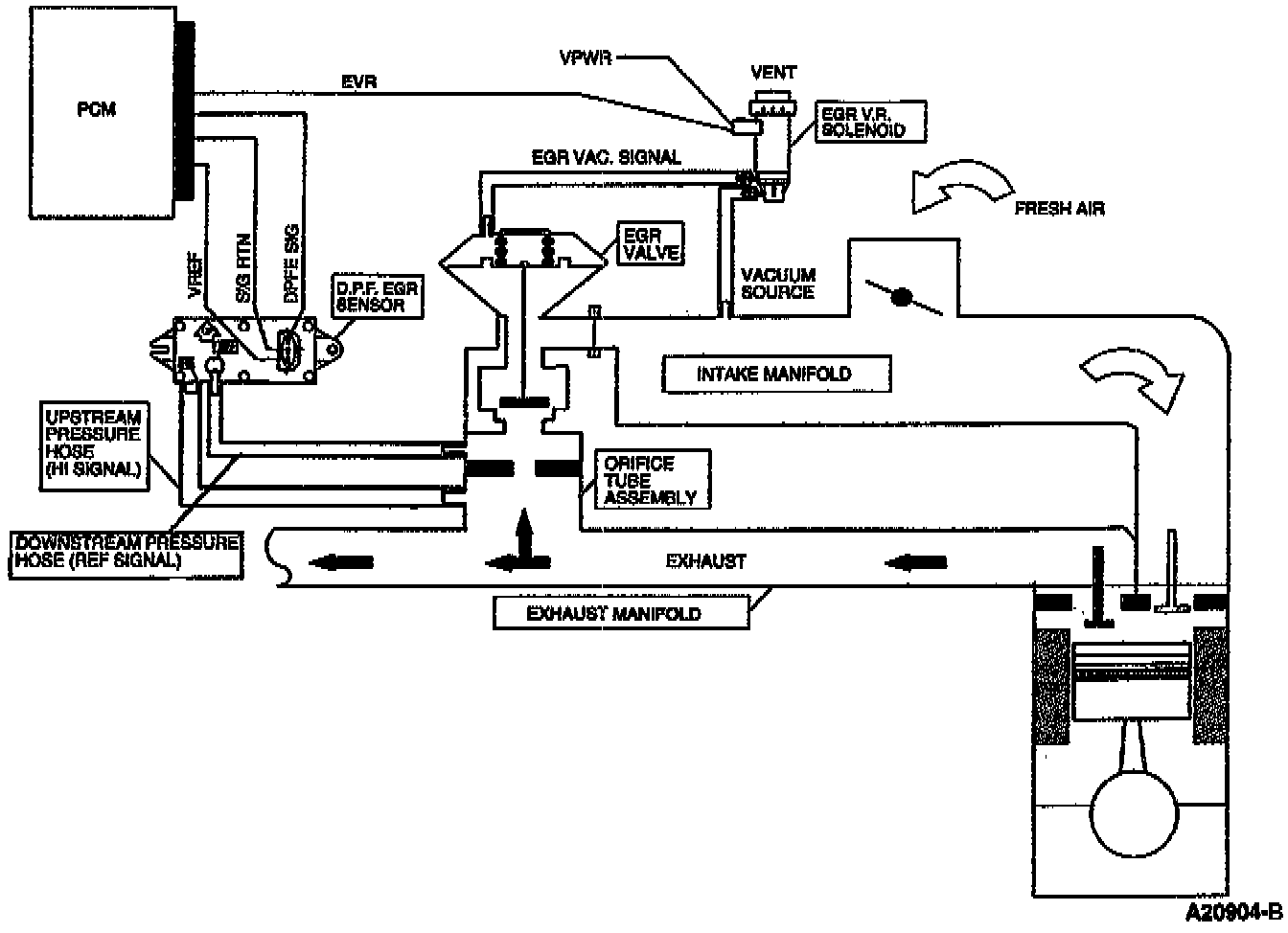
Exhaust Gas Recirculation: Description and Operation










PURPOSE
The Exhaust Gas Recirculation (EGR) system is a subsonic, closed loop Differential Pressure Feedback (DPFE) EGR system.

It is designed to:
- reintroduce exhaust gas into the combustion cycle.
- lower combustion temperatures.
- reduce the formation of Oxides of Nitrogen (NOx).

OPERATION
The differential pressure feedback EGR system:
- monitors EGR flow rate by the pressure drop across the metering orifice.
- uses an EGR backpressure transducer as the feedback device.
- controlled pressure is varied by the valve movement using vacuum output of the EGR vacuum regulator solenoid.
- uses the EGR valve only as a pressure regulator rather than as a flow metering device.
- allows for a more accurate assessment of EGR flow requirements.

CONTROLS
The amount of exhaust gas reintroduced and the timing of the cycle are controlled by:
- engine rpm.
- engine vacuum.
- exhaust system back pressure.
- engine coolant temperature.
- throttle position.