Operation CHARM: Car repair manuals for everyone.
Manuals through 2025 now available!

Our trusted friends have launched a new website named LEMON, which has newer manuals. It also contains all the CHARM manuals.

LEMON is the spiritual successor to CHARM, I recommend you try it!

Link: lemon-manuals.la or lemon-manuals.org.ua

(Some people have issue connecting. LEMON is investigating. For now, use Firefox or change your DNS server)

Or, hide this message: temporarily or permanently

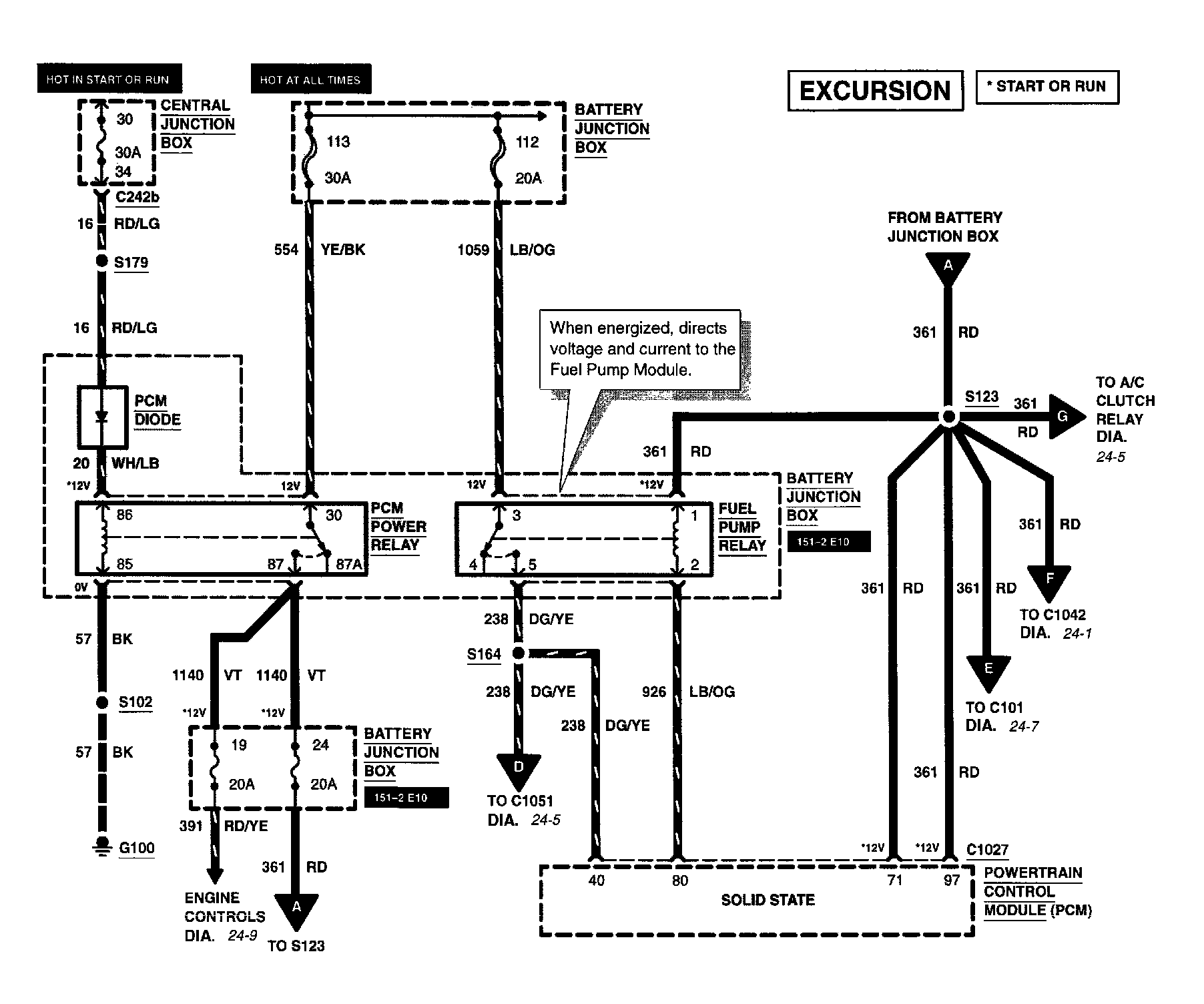
Electrical Diagrams

Diagram 24-1:







Central Junction Box
Fuse 2
Mass Air Flow Sensor
Powertrain Control Module



Diagram 24-3:







Battery Junction Box
Central Junction Box
Fuse 19
Fuse 24
Fuse 30
Fuse 112
Fuse 113



Diagram 24-5:







A/C Compressor Clutch Solenoid
Battery Junction Box
Fuel Tank Assembly
Fuse 6
Inertia Fuel Shutoff Switch



Diagram 24-7:






Diagram 24-8:







Central Junction Box
Fuse 30
Coil On Plug (COP) #1
Coil On Plug (COP) #2
Coil On Plug (COP) #3
Coil On Plug (COP) #4
Coil On Plug (COP) #5
Coil On Plug (COP) #6
Coil On Plug (COP) #7
Coil On Plug (COP) #8



Diagram 24-9:







Battery Junction Box
EGR Control Solenoid
Fuse 19
Heated Oxygen Sensor (HO2S) #11
Heated Oxygen Sensor (HO2S) #21



Diagram 24-11:






Diagram 24-13:







Cylinder Head Temperature (CHT) Sensor
Delta Pressure Feedback EGR (DPFE) Sensor
Powertrain Control Module (PCM)
Throttle Position Sensor



Diagram 24-15:







Crankshaft Position (CKP) Sensor
Knock Sensor (KS)
Camshaft Position (CMP) Sensor



Diagram 24-17:







Engine Coolant Temperature (ECT) Sensor
Instrument Cluster



Diagram 24-18:






Diagram 24-19:







Canister Vent Solenoid
Fuel Tank Assembly
Heated Oxygen Sensor (HO2S) #12