Operation CHARM: Car repair manuals for everyone.
Manuals through 2025 now available!

Our trusted friends have launched a new website named LEMON, which has newer manuals. It also contains all the CHARM manuals.

LEMON is the spiritual successor to CHARM, I recommend you try it!

Link: lemon-manuals.la or lemon-manuals.org.ua

(Some people have issue connecting. LEMON is investigating. For now, use Firefox or change your DNS server)

Or, hide this message: temporarily or permanently

Powertrain Management: Diagrams



Diagram 24-1:







Central Junction Box
Fuse 2
Mass Air Flow Sensor
Powertrain Control Module



Diagram 24-3:







Battery Junction Box
Central Junction Box
Fuel Pump Relay
Fuse 19
Fuse 24
Fuse 30
Fuse 112
Fuse 113
PCM Diode
PCM Power Relay
Powertrain Control Module



Diagram 24-5:







A/C Clutch Diode
A/C Compressor Clutch Solenoid
Battery Junction Box
Fuel Pump/Fuel Gauge Sender
Fuel Tank Assembly
Fuse 6
Inertia Fuel Shutoff Switch
Instrument Cluster
Powertrain Control Module



Diagram 24-7:







Fuel Injector #1
Fuel Injector #2
Fuel Injector #3
Fuel Injector #4
Fuel Injector #5
Fuel Injector #6
Fuel Injector #7
Fuel Injector #8
Powertrain Control Module



Diagram 24-8:







Central Junction Box
Coil On Plug #1
Coil On Plug #2
Coil On Plug #3
Coil On Plug #4
Coil On Plug #5
Coil On Plug #6
Coil On Plug #7
Coil On Plug #8
Fuse 30
Powertrain Control Module
Radio Noise Capacitor #1
Radio Noise Capacitor #2



Diagram 24-9:







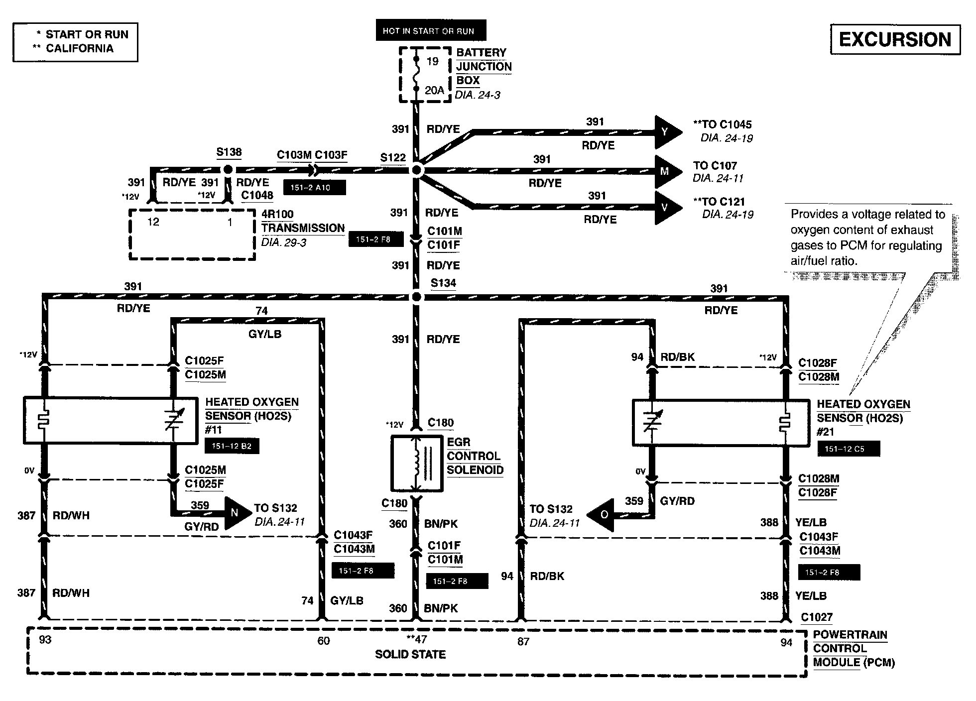
4R100 Transmission
Battery Junction Box
EGR Control Solenoid
Fuse 19
Heated Oxygen Sensor #11
Heated Oxygen Sensor #21
Powertrain Control Module



Diagram 24-11:







4R100 Transmission
Digital Transmission Range Sensor
EVAP Canister Purge Valve
Powertrain Control Module



Diagram 24-13:







Cylinder Head Temperature Sensor
Delta Pressure Feedback EGR Sensor
Powertrain Control Module
Throttle Position Sensor



Diagram 24-15:







Camshaft Position Sensor
Crankshaft Position Sensor
Crankshaft Position Sensor Shield
Idle Air Control Valve
Knock Sensor
Powertrain Control Module



Diagram 24-17:







Data Link Connector
Engine Coolant Temperature Sender
Instrument Cluster
Malfunction Indicator Lamp
Powertrain Control Module
Tachometer



Diagram 24-18:







Powertrain Control Module
Transmission Controls



Diagram 24-19:







Canister Vent Solenoid
Fuel Tank Assembly
Fuel Tank Pressure Sensor
Heated Oxygen Sensor #12
Powertrain Control Module