Operation CHARM: Car repair manuals for everyone.
Manuals through 2025 now available!

Our trusted friends have launched a new website named LEMON, which has newer manuals. It also contains all the CHARM manuals.

LEMON is the spiritual successor to CHARM, I recommend you try it!

Link: lemon-manuals.la or lemon-manuals.org.ua

(Some people have issue connecting. LEMON is investigating. For now, use Firefox or change your DNS server)

Or, hide this message: temporarily or permanently

Diesel Fuel System










Fuel System - E-series, F250/550, And Excursion
Fuel is drawn from the fuel tank through the primary filter (the screen on the fuel tank sending unit) by the electric fuel pump. Pressurized fuel (approximately 276-552 kPa [40-80 psi]) is supplied to the secondary filter (the fuel filter housing located in the V on top of the engine) by means of the electric pump and regulator valve. The regulator relieves the pressure, sending fuel back to the fuel tank. Only the filtered fuel going through the fuel filter will go to the heads. A check valve is located on both heads to prevent fuel pressure spikes in the fuel rail.


Part 1:






Part 2:






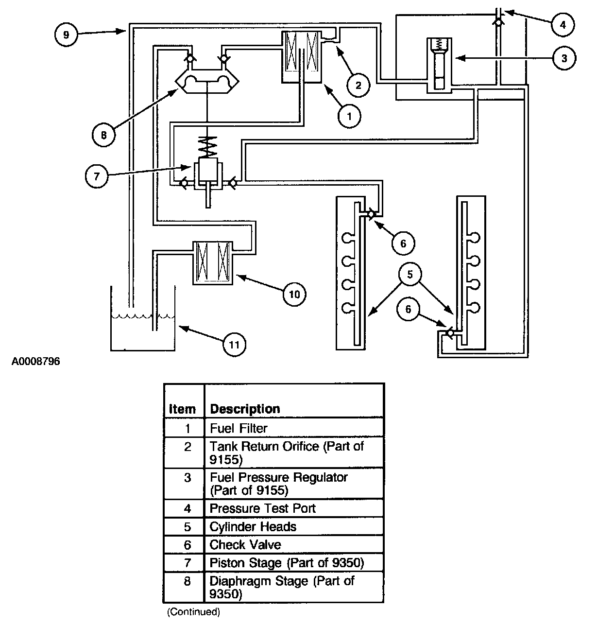
Fuel System - F650 And F750
The fuel transfer pump on the T444E engine is a camshaft driven two-stage diaphragm/piston pump mounted in the engine "V".

The diaphragm stage of the tandem lift pump draws fuel from the tank and through the fuel strainer. Pressurized fuel 4 to 6 psi (28 to 41 kPa) from the diaphragm stage is supplied to the fuel filter. Air trapped in the filter is vented back to the tank through an orifice in the regulator block mounted on the filter. The orifice is protected from plugging by a wire mesh screen located inside the filter housing.

Fuel in the filter housing passes through the filter element to a stand pipe in the center of the filter assembly. Clean fuel is then routed to the inlet of the piston stage of the tandem pump.

The piston stage of the tandem pump raises fuel pressure from 4 psi to a nominal pressure of 72 psi to ensure correct filling of the injectors. Fuel from this stage is divided through steel lines to the rear of the right cylinder head and the front of the left cylinder head. These lines supply fuel to a gallery drilled in each cylinder head which intersects each injector bore in the cylinder head. A check valve is installed at the cylinder head fuel inlet to dampen pump pulsations. A screen in the check valve filters debris out of the fuel. There are no return lines from the galleries on this system.

The pressure regulator contains a spring-loaded valve to control pressure in the fuel galleries. Return fuel flows through the regulator and is routed back to the fuel tank(s).


Unit Injector:






Unit Injector
The unit injector is composed of five major components: The electronic solenoid, the poppet valve, the amplifier piston, the fuel plunger and the nozzle assembly. Operation of the injector is included in the following description.







High Pressure Oil System
The 7.3L Powerstroke diesel injectors are powered by lubricating oil which is pressurized by a swashplate pump (Rexroth pump) in the engine valley. The pump output pressure ranges from 3,102 to 20,685 kPa (450 psi to 3,000 psi). Oil pressure is controlled by the Powertrain Control Module (PCM) through the Injector Pressure Regulator Valve. The Powertrain Control Module (PCM) controls pressure in the oil rail by opening (relieving pressure) and closing (increasing pressure) the Injection Pressure Regulator (IPR) valve. The high pressure oil is delivered to oil rails in the cylinder heads. An Injection Control Pressure sensor mounted on one of the oil rails sends an analog voltage signal (0.5V to 5.0V) to the PCM for feedback control of the oil pressure.

Unit Injector Amplifier Piston
The high pressure oil flows from the oil rails into an amplifier piston located in the injector. Oil entry and exit to and from the amplifier piston is controlled by a solenoid-operated poppet valve.

Unit Injector Fuel Plunger
The fuel plunger is located in the injector and is driven by the amplifier piston. The fuel plunger injects fuel into the combustion chamber at pressures of up to 144,795 kPa (21,000 psi) through the nozzle assembly. Fuel is supplied to the injector at approximately 483 kPa (50-70 psi) through fuel rails in the cylinder heads.

Injector Driver Module
The solenoid-operated poppet valve requires 115 volts at up to 8 amps to operate, which is more power than the PCM can supply. Therefore, a high power device, the Injector Driver Module, is used to supply power to the solenoid on command from the PCM.

PCM Control Of Fuel Injection
The command signal from the PCM to the Injection Driver Module is the Fuel Delivery Control Signal. The poppet valve requires 12 volts to command the poppet open and 0 volts to command the poppet closed. The PCM also supplies a synchronizing signal, CMP, to indicate cylinder No.1 (going from 0 to 12 volts) and cylinder No.4 (fires 5th) (going from 12 to 0 volts).

Engine Timing
The PCM controls both duration and timing of the injection event with the fuel delivery control signal. Signal duration, or fuel pulse width, is shown as Parameter ID (PID) "FUEL_PW" on the scan tool.

The PCM controls the fuel plunger injection pressure and fuel volume by varying the injection oil pressure with the Injection Pressure Regulator. The command to the Injection Pressure Regulator is a 12 volt, Pulse Width Modulated (PWM) signal (controlled on the ground side).

The injection oil pressure command is shown as New Generation Star (NGS) PID IPR which is the percentage ON of the pulse width modulated signal. Injection oil pressure is shown as NGS PID ICP.

The PCM receives engine rotational position information from the Camshaft Position sensor (CMP). The CMP is a hall-effect device. It outputs 12 volts to the PCM whenever it detects the iron of a spoked target wheel in front of it, and it outputs 0 volts whenever it detects the space between the spokes. The target wheel spokes and spaces are each 15 crank degrees, except for narrow spoke which indicates cylinder No.1 and a wide spoke which indicates cylinder No.4 (fires 5th). The NGS PID RPM is generated by the PCM from the CMP signal.

Fueling Corrections
The PCM adjusts injector output based on oil temperature information received from the Engine Oil Temperature sensor and turbo boost information received from the Manifold Absolute Pressure (MAP) Sensor, and the Barometric pressure (BARO) sensor. These corrections are necessary to meet emissions requirements and to optimize power. The Engine Coolant Sensor is used as the primary input to the Electronic Control System to enable adaptive cooling. This provides a means of providing adequate cooling in severe engine temperature conditions. When ECT is greater than 107°C (225°F), the fueling rate of the engine is modified to provide cooling protection and prevent engine damage due to overheating. Outputs of these sensors are displayed on the NGS tester as Engine Oil Temperature (EOT) (temperature), MAP (boost pressure), BARO (pressure), and BARO V (volts). MGP shows boost.