Operation CHARM: Car repair manuals for everyone.
Manuals through 2025 now available!

Our trusted friends have launched a new website named LEMON, which has newer manuals. It also contains all the CHARM manuals.

LEMON is the spiritual successor to CHARM, I recommend you try it!

Link: lemon-manuals.la or lemon-manuals.org.ua

(Some people have issue connecting. LEMON is investigating. For now, use Firefox or change your DNS server)

Or, hide this message: temporarily or permanently

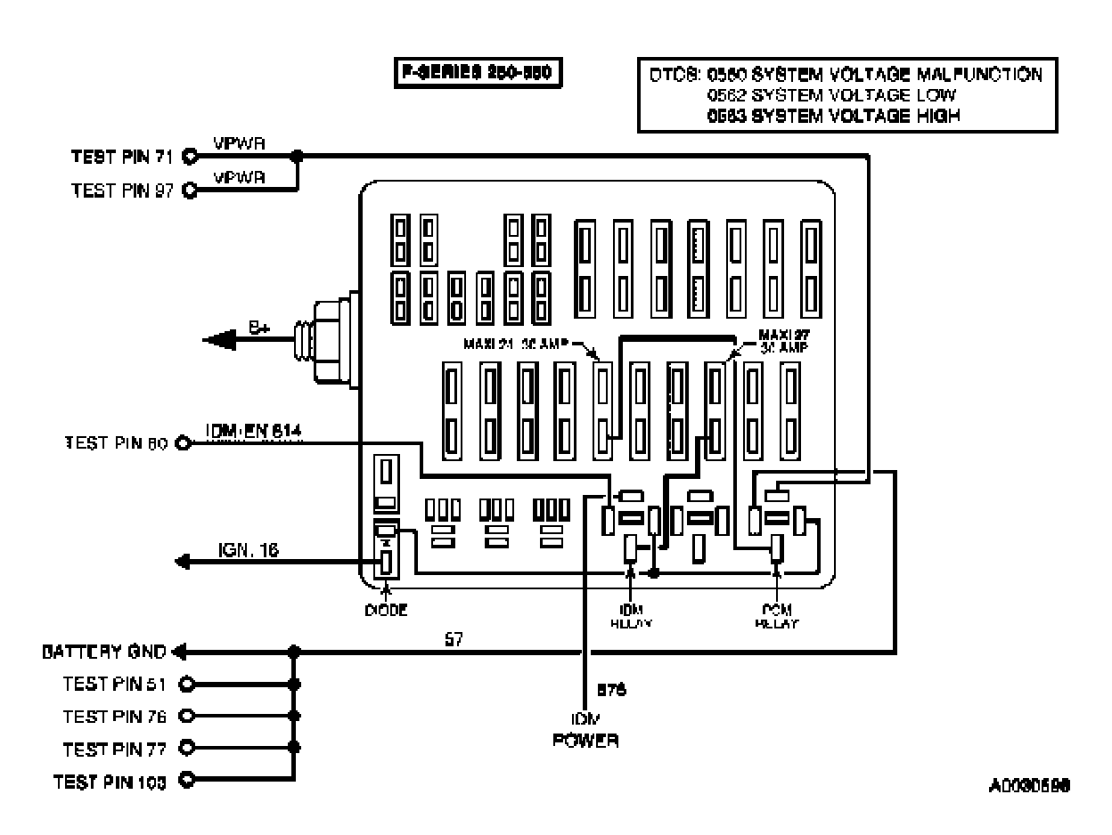
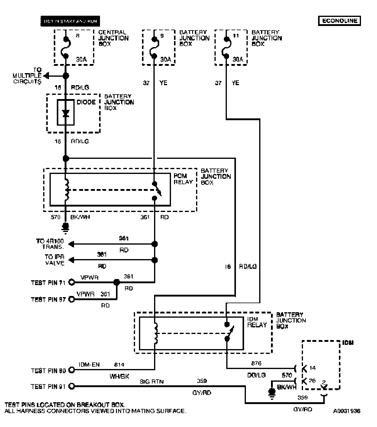
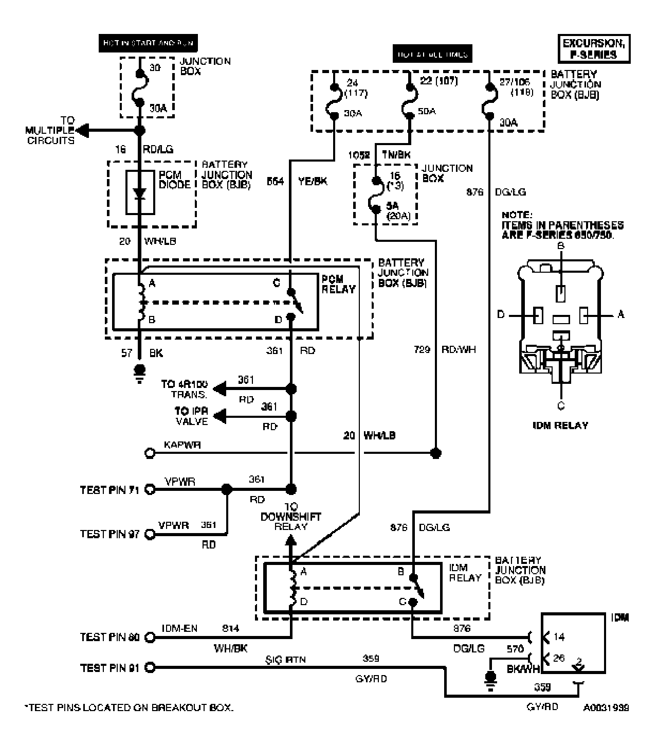
Test A: Vehicle Battery




A Introduction 1 Of 7:





A Introduction 2 Of 7:





A Introduction 3 Of 7:





A Introduction 4 Of 7:





A Introduction 5 Of 7:





A Introduction 6 Of 7:





A Introduction 7 Of 7:





A1 - A2:





A3 - A5:





A6 - A9:





A10 - A12:





A13 - A14: