Operation CHARM: Car repair manuals for everyone.
Manuals through 2025 now available!

Our trusted friends have launched a new website named LEMON, which has newer manuals. It also contains all the CHARM manuals.

LEMON is the spiritual successor to CHARM, I recommend you try it!

Link: lemon-manuals.la or lemon-manuals.org.ua

(Some people have issue connecting. LEMON is investigating. For now, use Firefox or change your DNS server)

Or, hide this message: temporarily or permanently

Electronic Engine Controls

DETAILED DIAGRAMS


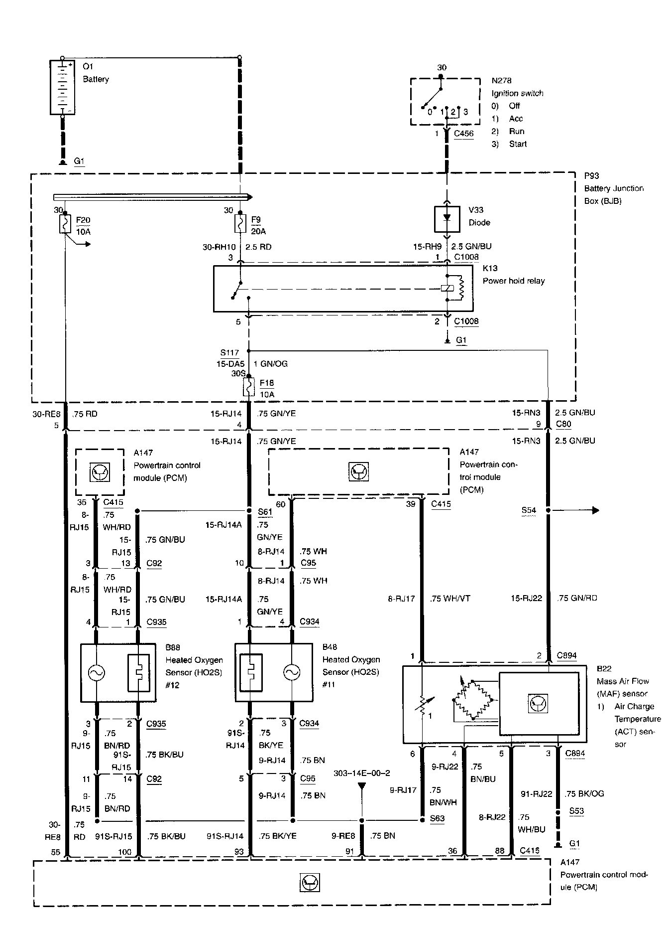
Diagram 303-14e-00-1:







Air Charge Temperature Sensor
Battery
Battery Junction Box
Diode
Fuse 9
Fuse 18
Fuse 20
Heated Oxygen Sensor #11
Heated Oxygen Sensor #12
Ignition Switch
Mass Air Flow Sensor
Power Hold Relay
Powertrain Control Module



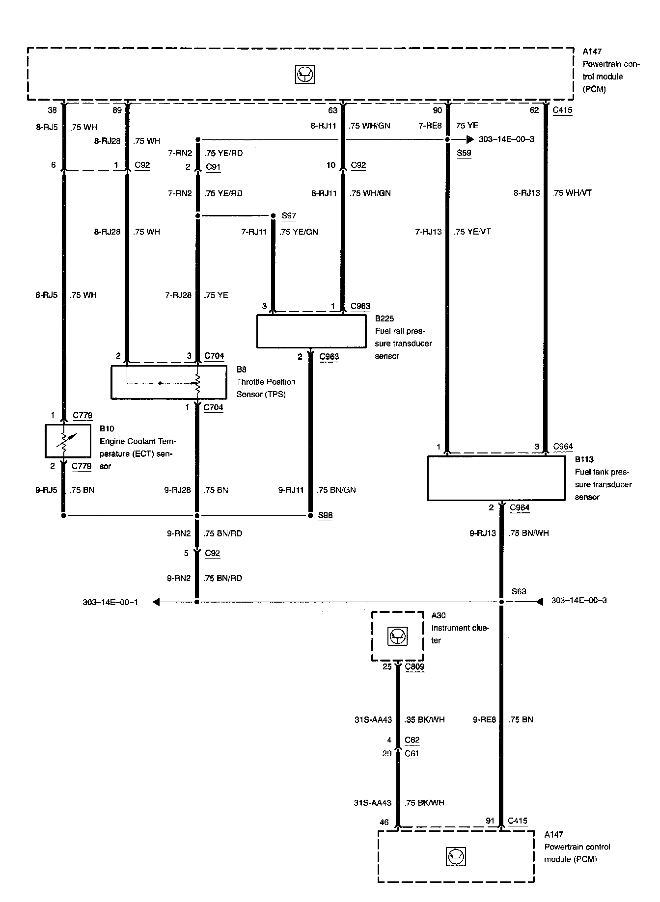
Diagram 303-14e-00-2:







Engine Coolant Temperature Sensor
Fuel Rail Pressure Transducer Sensor
Fuel Tank Pressure Transducer Sensor
Instrument Cluster
Powertrain Control Module
Throttle Position Sensor



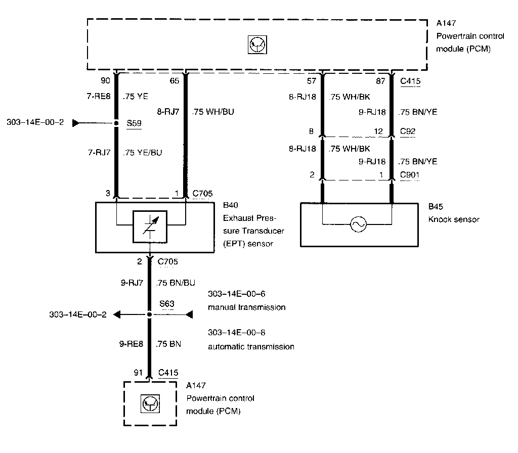
Diagram 303-14b-00-3:







Exhaust Pressure Transducer Sensor
Knock Sensor
Powertrain Control Module



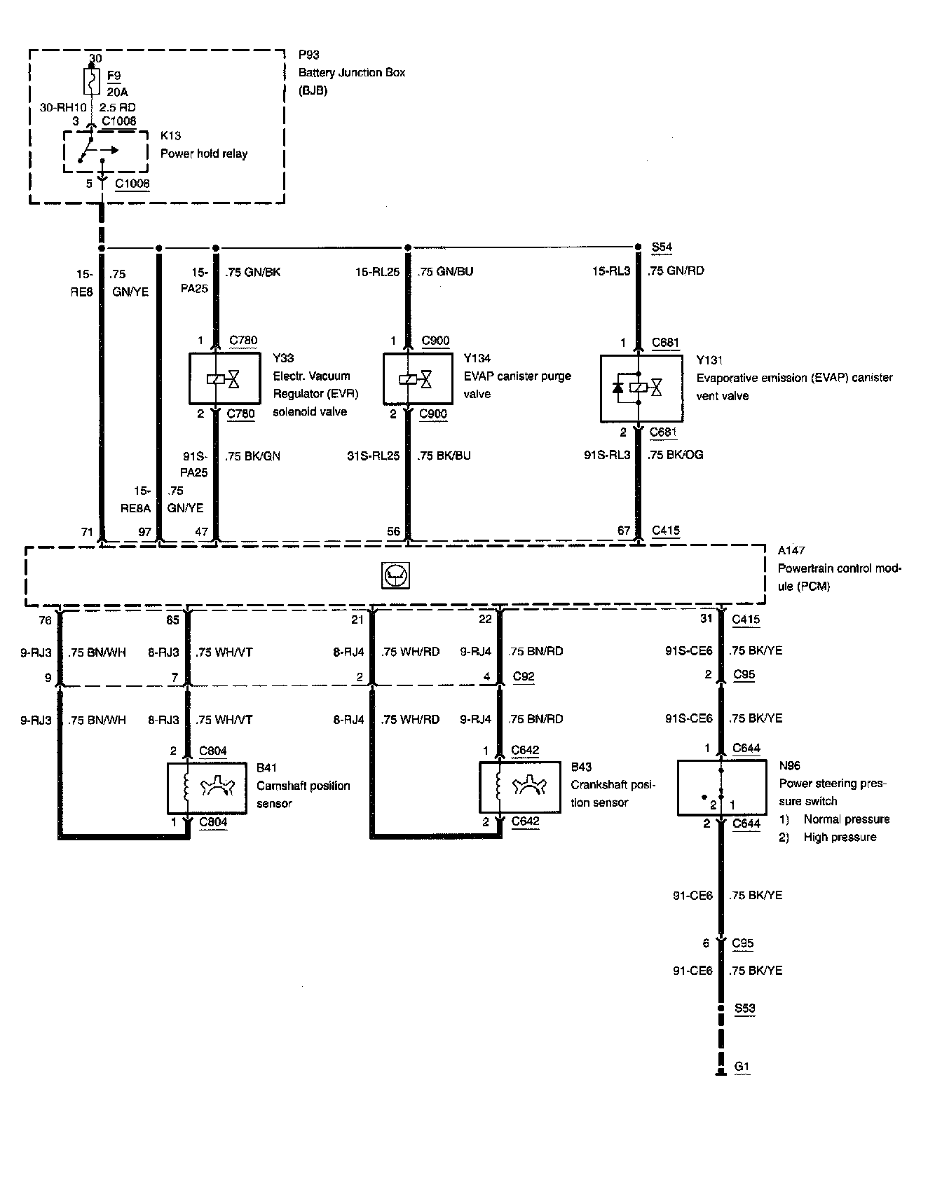
Diagram 303-14e-00-4:







Battery Junction Box
Camshaft Position Sensor
Crankshaft Position Sensor
Electronic Vacuum Regulator Solenoid Valve
Evaporative Canister Purge Valve
Evaporative Emission Canister Vent Valve
Fuse 9
Power Hold Relay
Power Steering Pressure Switch
Powertrain Control Module



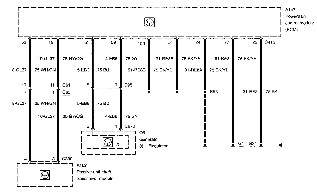
Diagram 303-14e-00-5:







Generator
Passive Anti-Theft Transceiver Module
Powertrain Control Module
Regulator



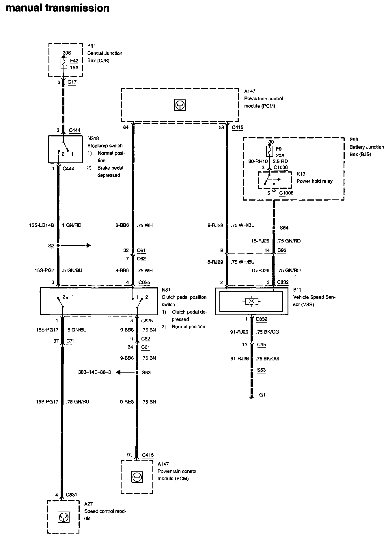
Diagram 303-14e-00-6:







Battery Junction Box
Central Junction Box
Clutch Pedal Position Switch
Fuse 9
Fuse 42
Power Hold Relay
Powertrain Control Module
Speed Control Module
Stoplamp Switch
Vehicle Speed Sensor



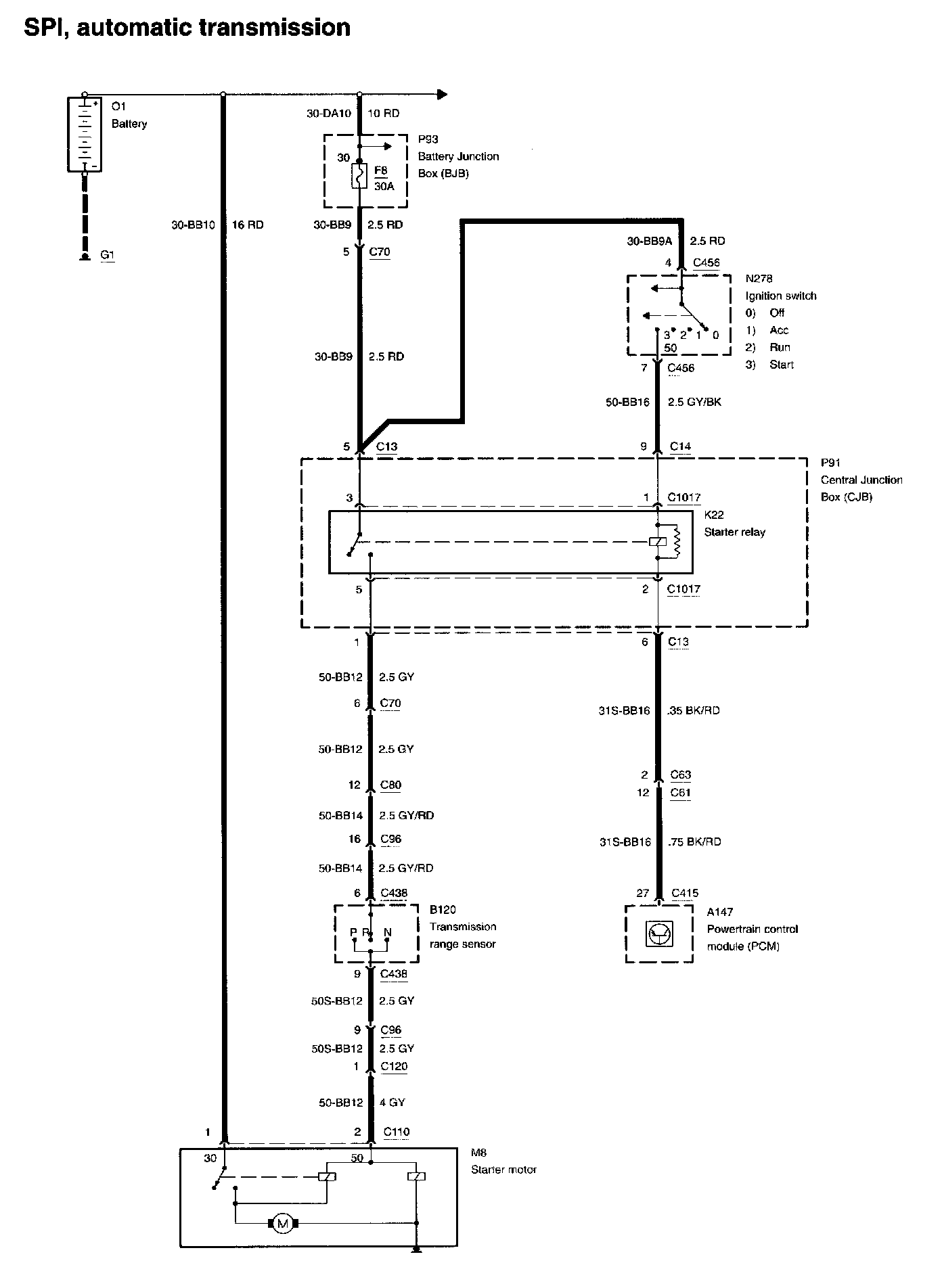
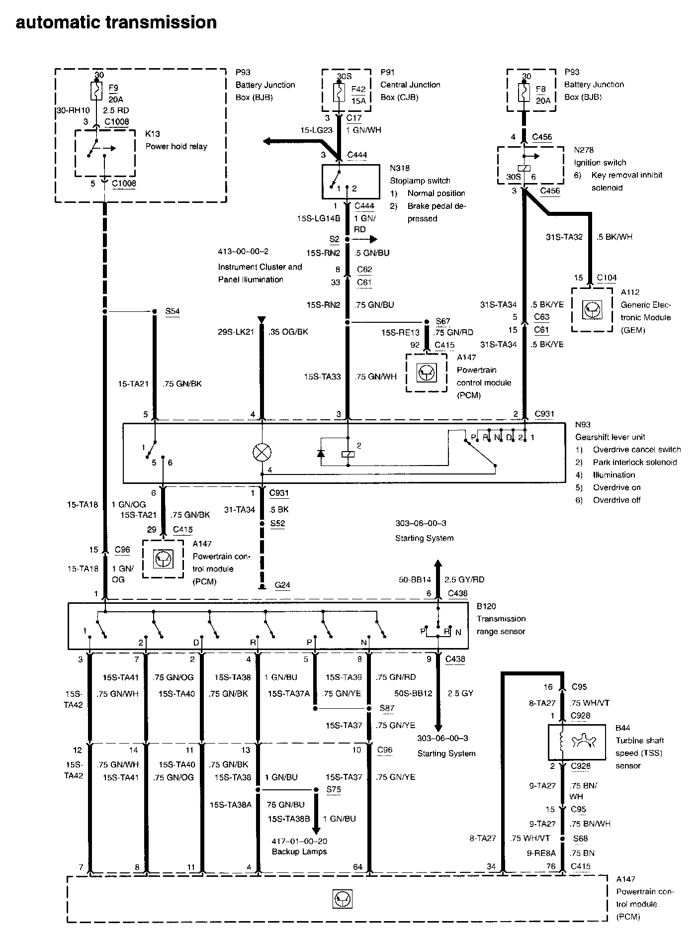
Diagram 303-14e-00-7:







Battery Junction Box
Central Junction Box
Fuse 8
Fuse 9
Fuse 42
Gearshift Lever Unit
Generic Electronic Module
Ignition Switch
Key Removal Inhibit Solenoid
Overdrive Cancel Switch
Park Interlock Solenoid
Power Hold Relay
Powertrain Control Module
Stoplamp Switch
Transmission Range Sensor
Turbine Shaft Speed Sensor



Diagram 303-14e-00-8:







Output Shaft Speed Sensor
Powertrain Control Module
Transmission Hardware Unit



RELATED DIAGRAMS


Diagram 303-06-00-3:






Diagram 412-00-00-2:






Diagram 417-01-00-20: