Operation CHARM: Car repair manuals for everyone.
Manuals through 2025 now available!

Our trusted friends have launched a new website named LEMON, which has newer manuals. It also contains all the CHARM manuals.

LEMON is the spiritual successor to CHARM, I recommend you try it!

Link: lemon-manuals.la or lemon-manuals.org.ua

(Some people have issue connecting. LEMON is investigating. For now, use Firefox or change your DNS server)

Or, hide this message: temporarily or permanently

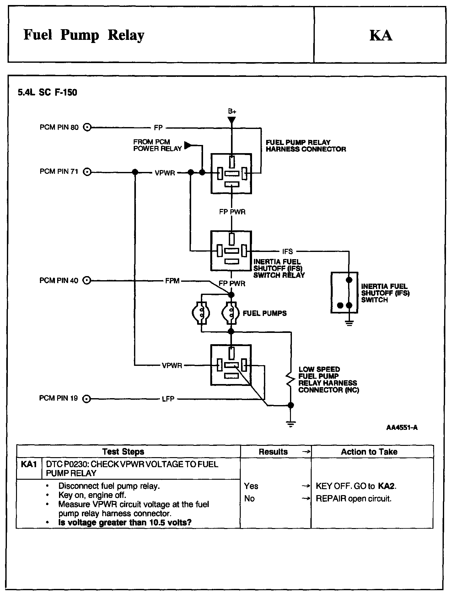
Tests KA: Fuel Pump Relay

Note, Schematics and Connectors:






Test Schematic:






Test Schematic:






Test Schematic:






Schematic, Test KA1:






KA2 - KA6:






KA7 - KA13:






KA14 - KA18:






KA19 - KA23:






KA24 - KA29:






KA30:






KA35:






KA40 - KA47:






KA48 - KA55:






KA60 - KA65:






KA66 - KA70:






KA71 - KA72: