Operation CHARM: Car repair manuals for everyone.
Manuals through 2025 now available!

Our trusted friends have launched a new website named LEMON, which has newer manuals. It also contains all the CHARM manuals.

LEMON is the spiritual successor to CHARM, I recommend you try it!

Link: lemon-manuals.la or lemon-manuals.org.ua

(Some people have issue connecting. LEMON is investigating. For now, use Firefox or change your DNS server)

Or, hide this message: temporarily or permanently

Test X: Constant Control Relay Module (CCRM)

Test Note:






Schematics and Connectors:






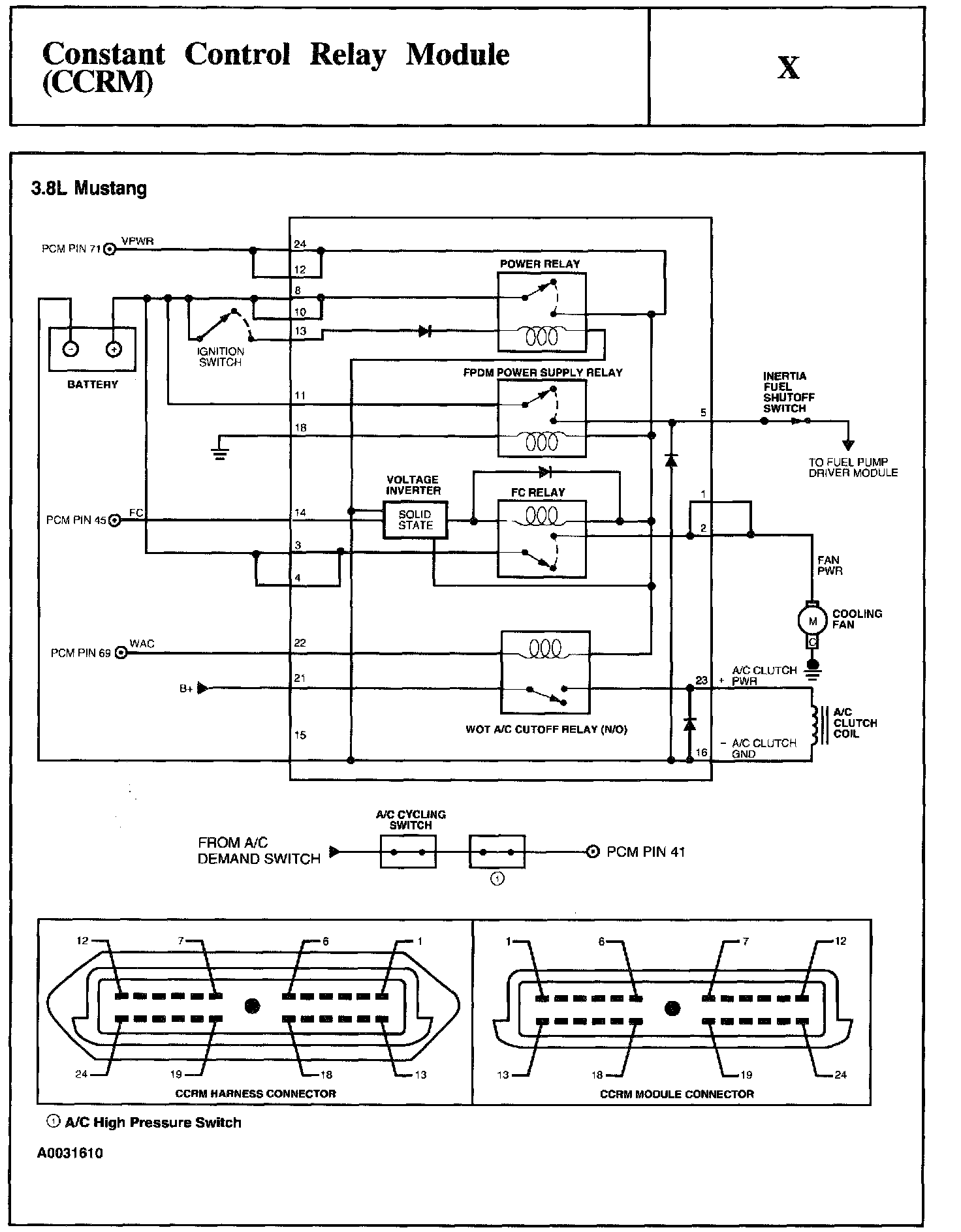
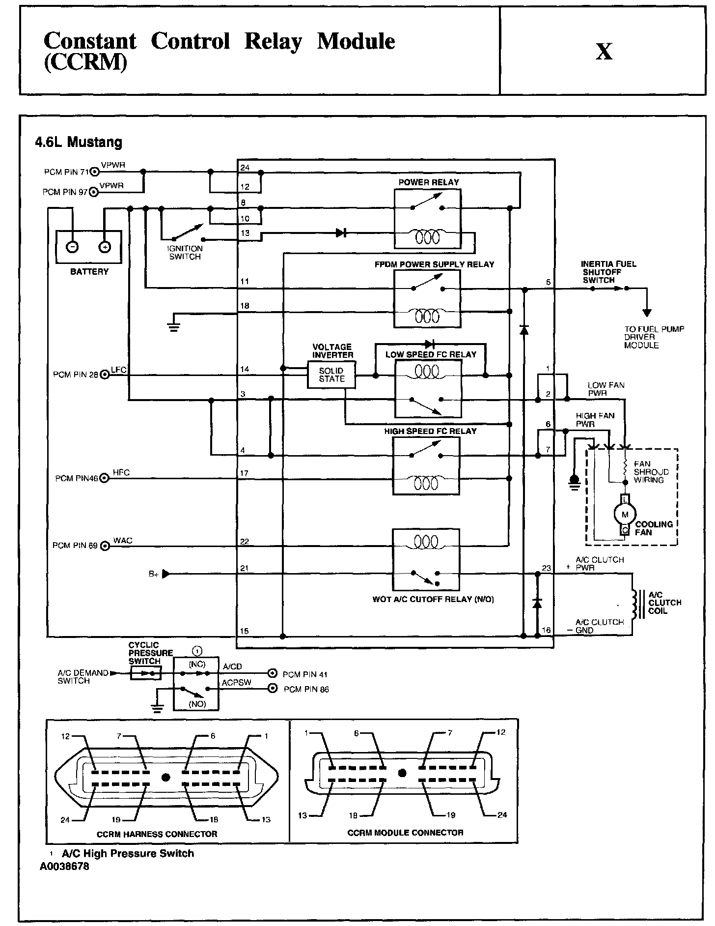
Test Schematic:






Test Schematic:






X1 - X15:






X16 - X20:






X21 - X26:






X30 - X31:






X35 - X40:






X41 - X44:






X45 - X54:






X65 - X70:






X71 - X80:






X81 - X83:






X84 - X99:






X100 - X102:






X103 - X105:






X106 - X109:






X110 - X115:






X116:






X120 - X124:






X125 - X130:






X131 - X135:






X140 - X141:






X145 - X146:






X147: