Operation CHARM: Car repair manuals for everyone.
Manuals through 2025 now available!

Our trusted friends have launched a new website named LEMON, which has newer manuals. It also contains all the CHARM manuals.

LEMON is the spiritual successor to CHARM, I recommend you try it!

Link: lemon-manuals.la or lemon-manuals.org.ua

(Some people have issue connecting. LEMON is investigating. For now, use Firefox or change your DNS server)

Or, hide this message: temporarily or permanently

Ignition System

Ignition and Timing Systems


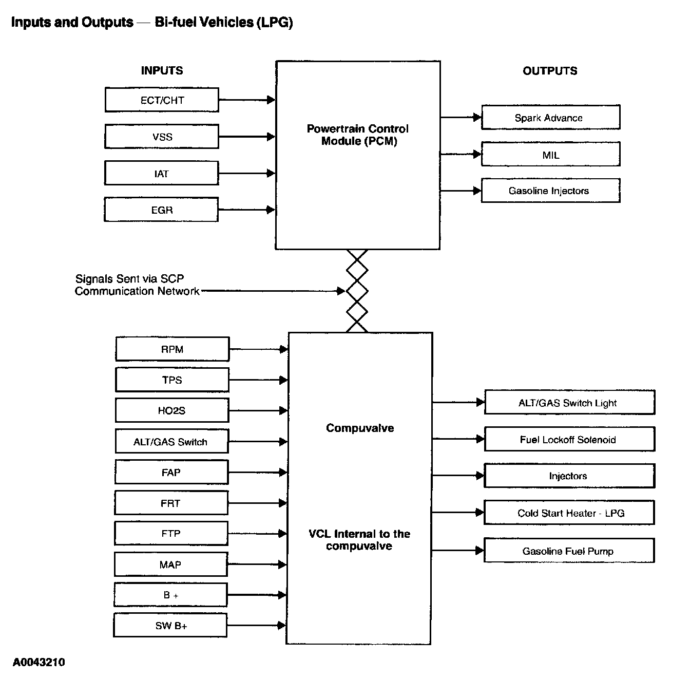
Inputs and Outputs Bi-fuel Vehicles (LPG):






Alternative fuel systems are gaseous fuels Systems that require a higher spark plug firing voltage to ignite the fuel. This puts a higher load on the vehicle ignition system. A marginally operating secondary ignition system may exhibit problems when running on Liquefied Petroleum Gas (LPG), such as backfires or stalling, even though no problems exist while running on gasoline.

LPG burns slower than gasoline under normal operating conditions. To compensate, the Gaseous Fuel Injection (GFI) system advances the ignition timing over the base gasoline timing, when required, to optimize driveability and emissions of the vehicle. The system advances the base vehicle spark timing by 0 to 15 degrees. The system may or may not advance spark timing at idle, depending on calibration. This adjustment is accomplished by a request from the compuvalve to the Powertrain Control Module (PCM).