Operation CHARM: Car repair manuals for everyone.
Manuals through 2025 now available!

Our trusted friends have launched a new website named LEMON, which has newer manuals. It also contains all the CHARM manuals.

LEMON is the spiritual successor to CHARM, I recommend you try it!

Link: lemon-manuals.la or lemon-manuals.org.ua

(Some people have issue connecting. LEMON is investigating. For now, use Firefox or change your DNS server)

Or, hide this message: temporarily or permanently

Pinpoint Test F: The High Wiper Speed Does Not Operate Correctly - Front




Wipers and Washers

Pinpoint Tests

Pinpoint Test F: The High Wiper Speed Does Not Operate Correctly - Front

Refer to Wiring Diagram Set 81, Wipers and Washers for schematic and connector information. Diagrams By Number

Normal Operation

When high-speed mode is requested by the wiper/washer switch, a ground signal is sent to the Generic Electronic Module (GEM) through circuit 91S-KA11 (BK/RD). The GEM then supplies voltage to the windshield wiper motor through circuit 32-KA11 (WH/BK).

This pinpoint test is intended to diagnose the following:
- Wiring, terminals or connectors
- Multifunction switch
- Windshield wiper motor
- GEM



PINPOINT TEST F: THE HIGH WIPER SPEED DOES NOT OPERATE CORRECTLY - FRONT

NOTICE: Use the correct probe adapter(s) from the Flex Probe Kit when making measurements. Failure to use the correct probe adapter(s) may damage the connector.

-------------------------------------------------
F1 CHECK FOR VOLTAGE TO THE WINDSHIELD WIPER MOTOR IN HIGH SPEED


- Disconnect: Windshield Wiper Motor C125 .
- Ignition ON.
- Activate the wiper/washer switch to the HIGH position.
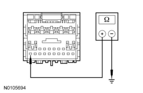
- With the wiper/washer switch in the HIGH position, measure the voltage between windshield wiper motor C125-4, circuit 32-KA11 (WH/BK), harness side and ground.




- Is the voltage greater than 10 volts?

Yes
INSTALL a new windshield wiper motor. REFER to Wiper Motor - Windshield Wiper Motor - Windshield. TEST the system for normal operation.

No
GO to F2.

-------------------------------------------------
F2 CHECK THE HIGH SPEED WIPER/WASHER SWITCH INPUT CIRCUIT


- Ignition OFF.
- Disconnect: GEM C201C .
- While operating the wiper/washer switch to the HIGH-speed position, measure the resistance between GEM C201C-23, circuit 91S-KA11 (BK/RD), harness side and ground.




- Is the resistance less than 5 ohms between the GEM and ground when the wiper/washer switch is in the HIGH-speed position; and greater than 10,000 ohms between the GEM and ground when the wiper/washer switch is moved out of the HIGH-speed position?

Yes
GO to F4.

No
GO to F3.

-------------------------------------------------
F3 CHECK THE WIPER/WASHER SWITCH


- Disconnect: Wiper/Washer Switch C2081 .
- Carry out the Wiper/Washer Switch Component Test.

- Did the wiper/washer switch pass the component test?

Yes
REPAIR circuit 91S-KA11 (BK/RD) for an open. TEST the system for normal operation.

No
INSTALL a new wiper/washer switch. REFER to Steering Column. TEST the system for normal operation.

-------------------------------------------------
F4 CHECK CIRCUIT 32-KA11 (WH/BK) FOR AN OPEN


- Disconnect: GEM C201A .
- Disconnect: Windshield Wiper Motor C125 .
- Measure the resistance between GEM C201A-3, circuit 32-KA11 (WH/BK), harness side and windshield wiper motor C125-4, circuit 32-KA11 (WH/BK), harness side.




- Is the resistance less than 5 ohms?

Yes
GO to F5.

No
REPAIR the circuit. TEST the system for normal operation.

-------------------------------------------------
F5 CHECK FOR CORRECT GEM MODULE OPERATION


- Disconnect the GEM electrical connectors.
- Check for:
- corrosion.
- pushed-out pins.
- Connect the GEM connectors and make sure they seat correctly.
- Reconnect all the wiper system components.
- Operate the system and verify the concern is still present.
- Is the concern still present?

Yes
INSTALL a new GEM. TEST the system for normal operation.

No
The system is operating correctly at this time. The concern may have been caused by a loose or corroded connector.

-------------------------------------------------