Operation CHARM: Car repair manuals for everyone.
Manuals through 2025 now available!

Our trusted friends have launched a new website named LEMON, which has newer manuals. It also contains all the CHARM manuals.

LEMON is the spiritual successor to CHARM, I recommend you try it!

Link: lemon-manuals.la or lemon-manuals.org.ua

(Some people have issue connecting. LEMON is investigating. For now, use Firefox or change your DNS server)

Or, hide this message: temporarily or permanently

Electronic/Powertrain Control Module (ECM/PCM)

PCM Wiring Diagram (Part 1 of 3):






A14 = DIAGNOSTIC TEST.
A1 = SYSTEM GROUND.
A2 = SYSTEM GROUND.
A12 = OXYGEN SENSOR GROUND.
F9 = SERIAL DATA.
A10 = HEATED OXYGEN SENSOR (HO2S) SIGNAL.
B4 = MAP GROUND.
B13 = MAP SIGNAL.
E14 = +5 VOLT REFERENCE.
F14 = +5 VOLT REFERENCE.
A15 = TPS SIGNAL.
B3 = SENSOR GROUND.
B8 = ECT SIGNAL.
A3 = IAC COIL "A" HIGH.
A6 = IAC COIL "A" LOW.
A8 = IAC COIL "B" HIGH.
A7 = IAC COIL "B" LOW.

PCM Wiring Diagram (Part 2 of 3):






E12 = A/C REQUEST SIGNAL.
E16 = IGNITION FEED.
F6 = FUEL PUMP RELAY CONTROL.
B12 = FUEL PUMP SIGNAL.
F13 = VEHICLE SPEED SENSOR SIGNAL.
F13 = TRANSMISSION OUTPUT SPEED AND VEHICLE SPEED SENSOR SIGNAL.

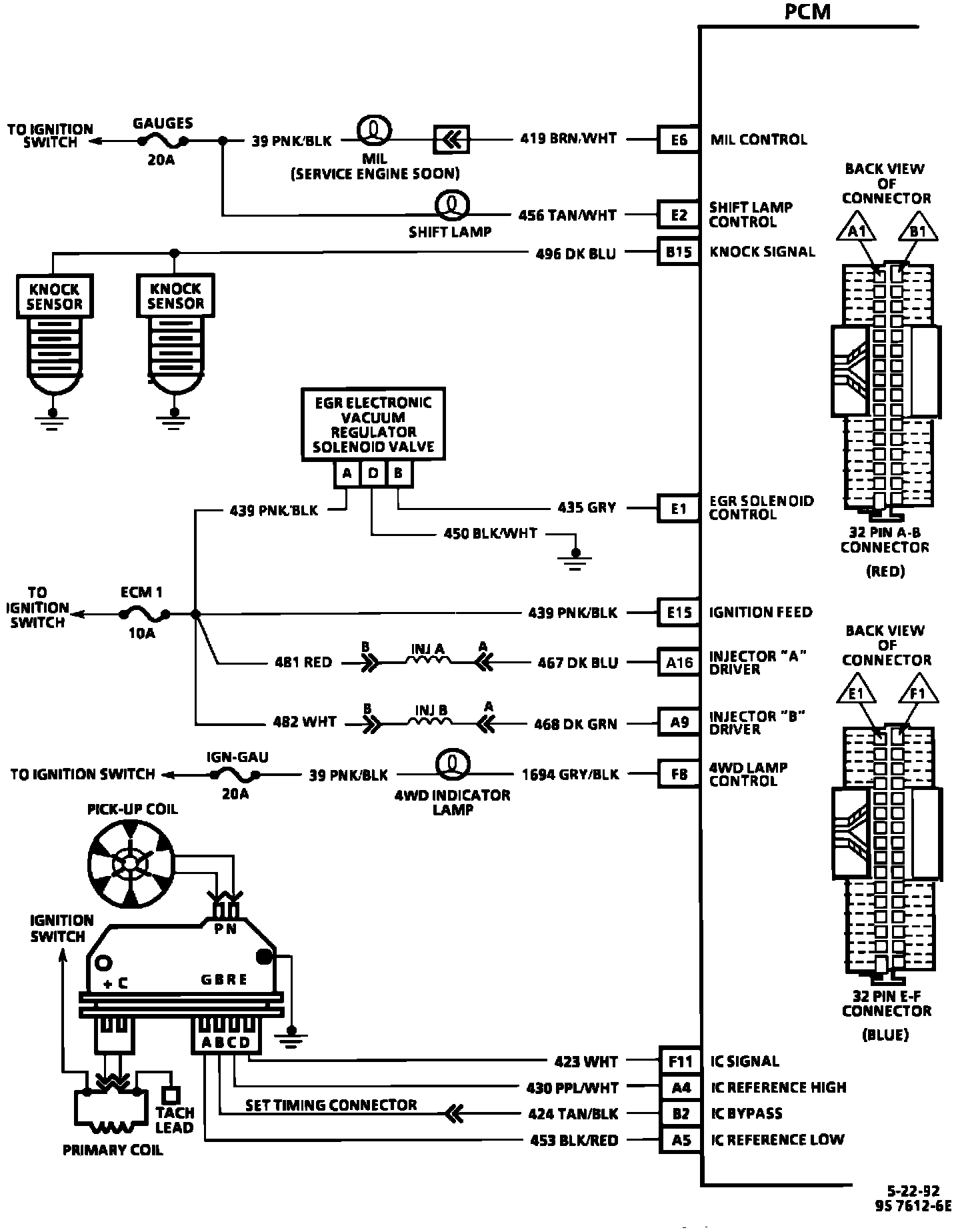
PCM Wiring Diagram (Part 3 of 3):






E6 = MALFUNCTION INDICATOR LAMP CONTROL.
E2 = SHIFT LAMP CONTROL.
B15 = KNOCK SIGNAL.
E1 = EGR SOLENOID CONTROL.
E15 = IGNITION FEED.
A1 = INJECTOR "A" DRIVER.
A9 = INJECTOR "B" DRIVER .
F8 = 4WD LAMP CONTROL.
F11 = IC SIGNAL.
A4 = IC REFERENCE HIGH.
B2 = IC BYPASS.
A5 = IC REFERENCE LOW.