Electronic/Powertrain Control Module (ECM/PCM)
PCM Wiring Diagram:
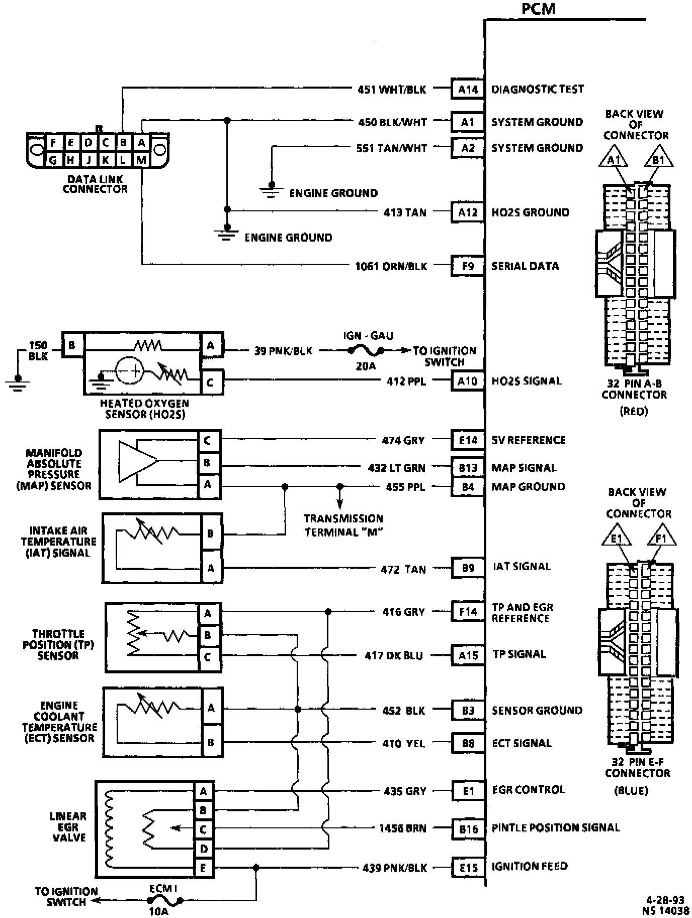
A14 - Diagnostic Test
A1 - System Ground
A2 - System Ground
A12 - HO2S Ground
F9 - Serial Data
A10 - HO2S Signal
E14 - 5V Reference
B13 - MAP Signal
B4 - MAP Ground
B9 - IAT Signal
F14 - TP and EGR Reference
A15 - TP Signal
B3 - Sensor Ground
B8 - ECT Signal
E1 - EGR Control
B16 - Pintle Position Signal
E15 - Ignition Feed
PCM Wiring Diagram:
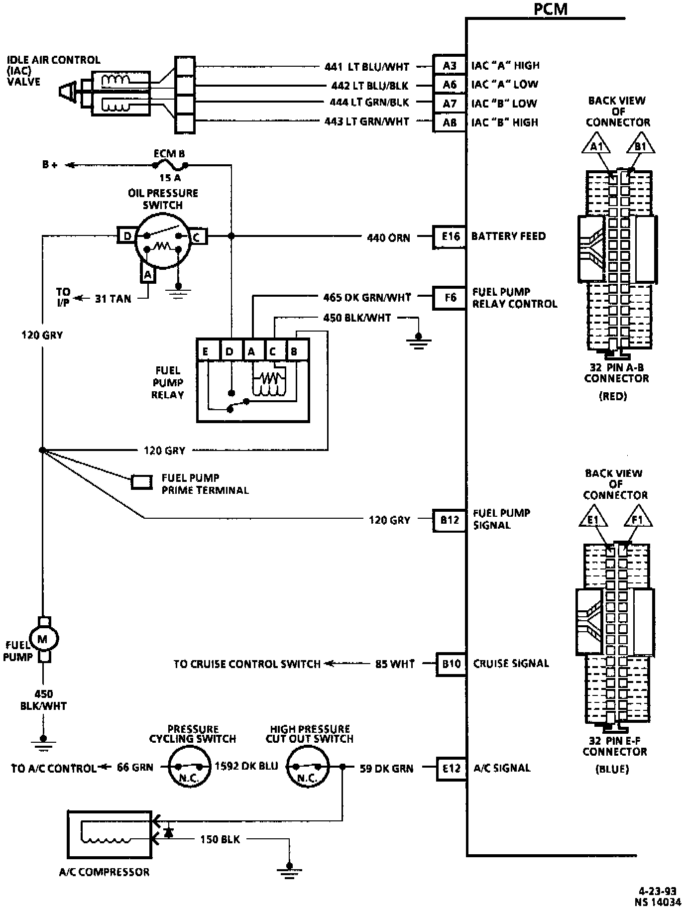
A3 - IAC "A" High
A6 - IAC "A" Low
A7 - IAC "B" Low
A8 - IAC "B" High
E16 - Battery Feed
F6 - Fuel Pump Relay Control
B12 - Fuel Pump Signal
B10 - Cruise Signal
E12 - A/C Signal
PCM Wiring Diagram:
E13 - Brake Signal
F8 - FWD Low Range Signal
F15 - Ignition Feed
E3 - Tuning Valve Signal
F13 - Vehicle Speed Signal
F12 - Transmission Output Speed
PCM Wiring Diagram:
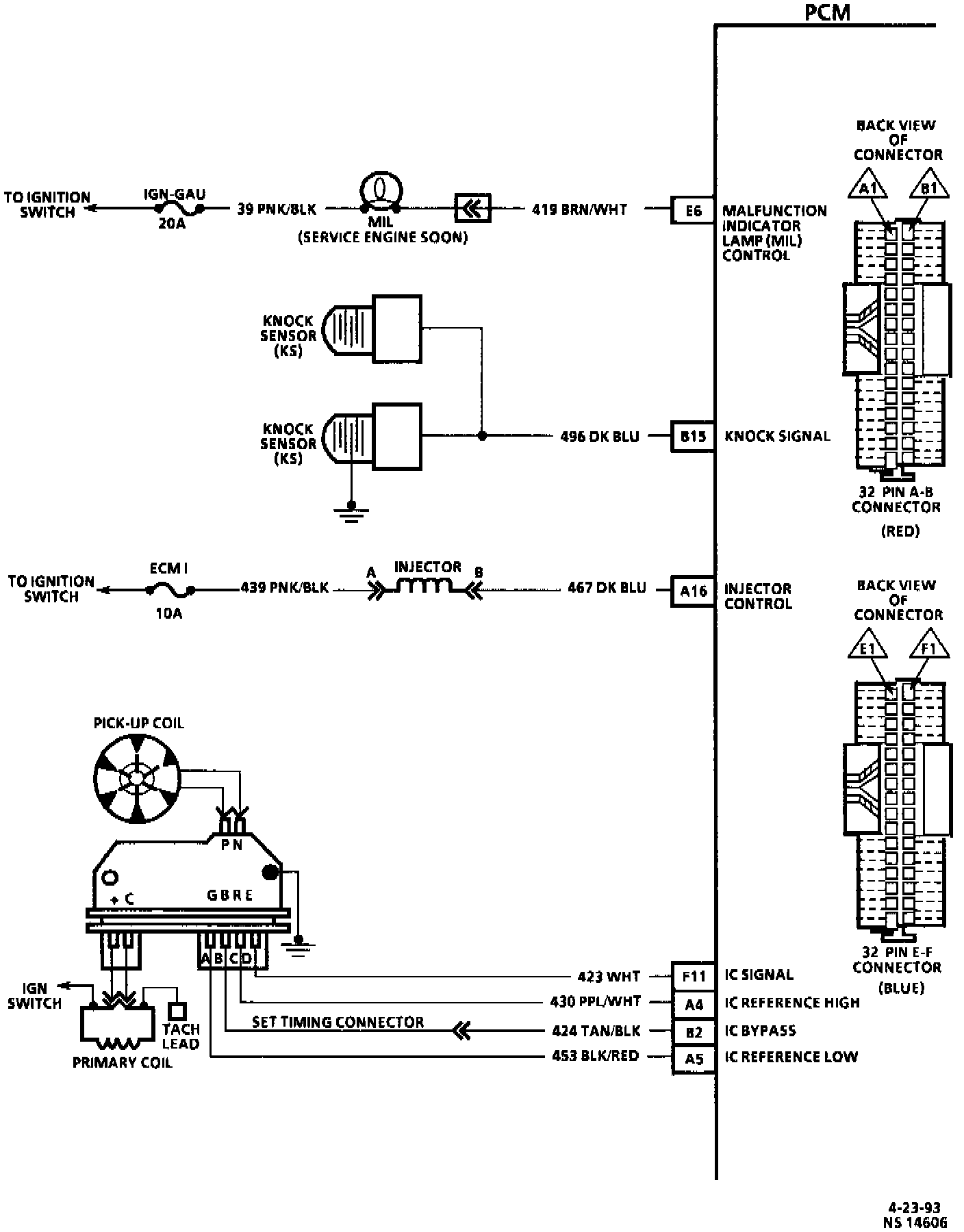
E6 - Malfunction Indicator Lamp (MIL) Control
B15 - Knock Signal
A16 - Injector Control
F11 - IC Signal
A4 - IC Reference High
B2 - IC Bypass
A5 - IC Reference Low
PCM Wiring Diagram:
E10 - TCC Solenoid Control
E2 - 3-2 Solenoid Control
E9 - 1-2 Shift Solenoid Control
E8 - 2-3 Shift Solenoid Control
F7 - PCS "Low"
F10 - PCS "High"
F1 - Range Signal "A"
E4 - Range Signal "B"
E5 - Range Signal "C"
B5 - TFT Signal
B4 - Sensor Ground