Operation CHARM: Car repair manuals for everyone.
Manuals through 2025 now available!

Our trusted friends have launched a new website named LEMON, which has newer manuals. It also contains all the CHARM manuals.

LEMON is the spiritual successor to CHARM, I recommend you try it!

Link: lemon-manuals.la or lemon-manuals.org.ua

(Some people have issue connecting. LEMON is investigating. For now, use Firefox or change your DNS server)

Or, hide this message: temporarily or permanently

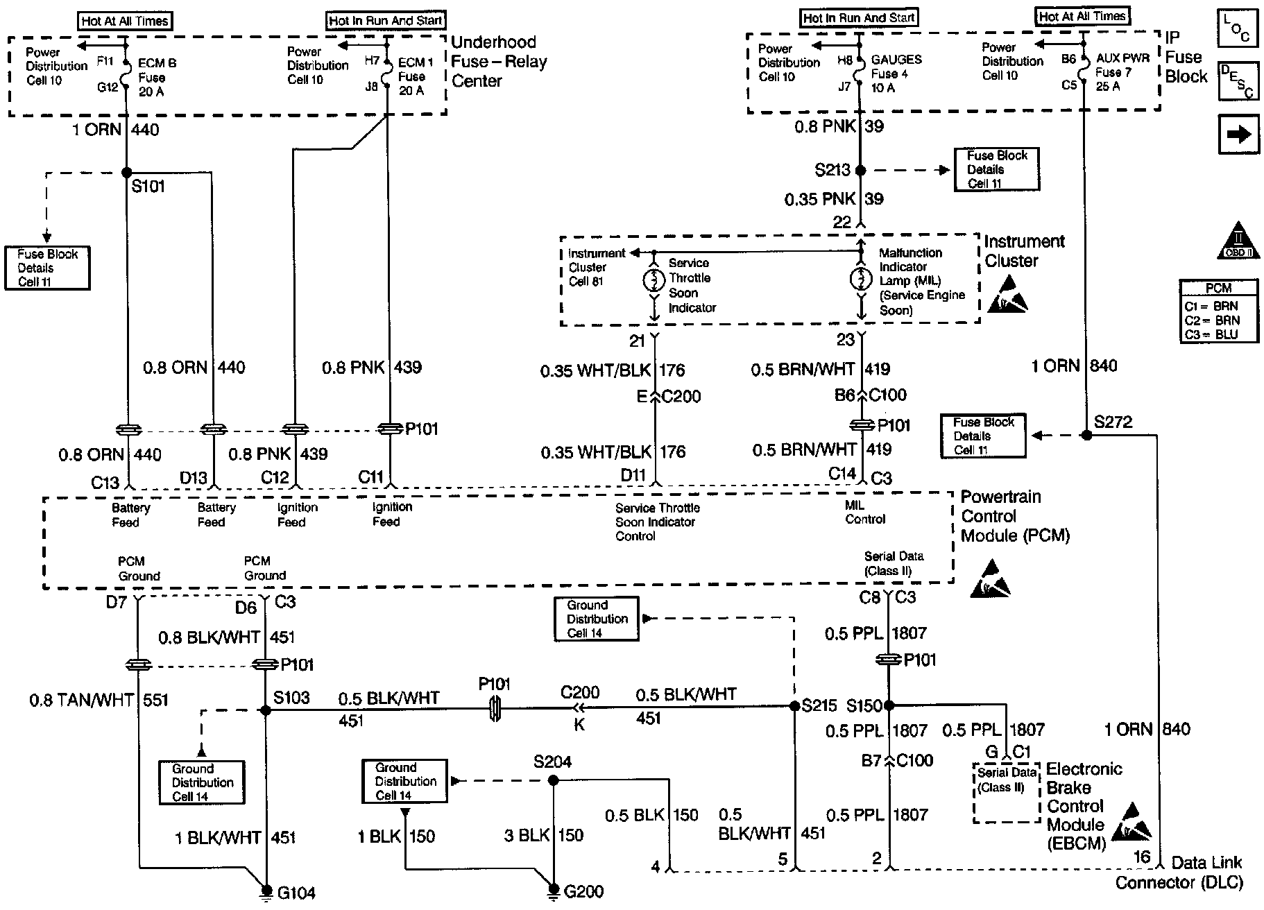
No Scan Tool Data

Diagnostic Chart:




Diagnostic Chart:




Diagnostic Chart:









Circuit Description

There should always be a steady Malfunction Indicator Lamp (MIL) when the ignition is ON and engine OFF. Battery ignition voltage is supplied to the lamp. The PCM will turn the lamp ON by grounding the ignition feed circuit.

Test Description

Number(s) below refer to the step number(s) on the Diagnostic Table.

3. Check that the Scan Tool is functioning properly on another vehicle. If the scan is functioning properly, and CKT the serial data circuit is OK, the PCM may be at fault for the NO DLC symptom.

5. If the light goes OFF when the PCM connector is disconnected, then the control circuit is not shorted to ground.