Electronic/Powertrain Control Module (ECM/PCM)
ECM Wiring Diagram:
BATT = BATTERY VOLTAGE SUPPLY
B+ = IGNITION VOLTAGE INPUT
B1 = IGNITION VOLTAGE INPUT
W = CHECK ENGINE LIGHT CONTROL
VF = DIAGNOSTIC ENABLE
T = DIAGNOSTIC REQUEST INPUT
E1 = ECM GROUND
E21 = ECM GROUND
E2 = SENSOR GROUND
IDL = IDLE SIGNAL INPUT
PSW = WOT SIGNAL INPUT
THA = IAT SENSOR INPUT
THW = COOLANT TEMPERATURE SIGNAL INPUT
PIM = MAP SIGNAL INPUT
VCC = 5.0 VOLT MAP REFERENCE
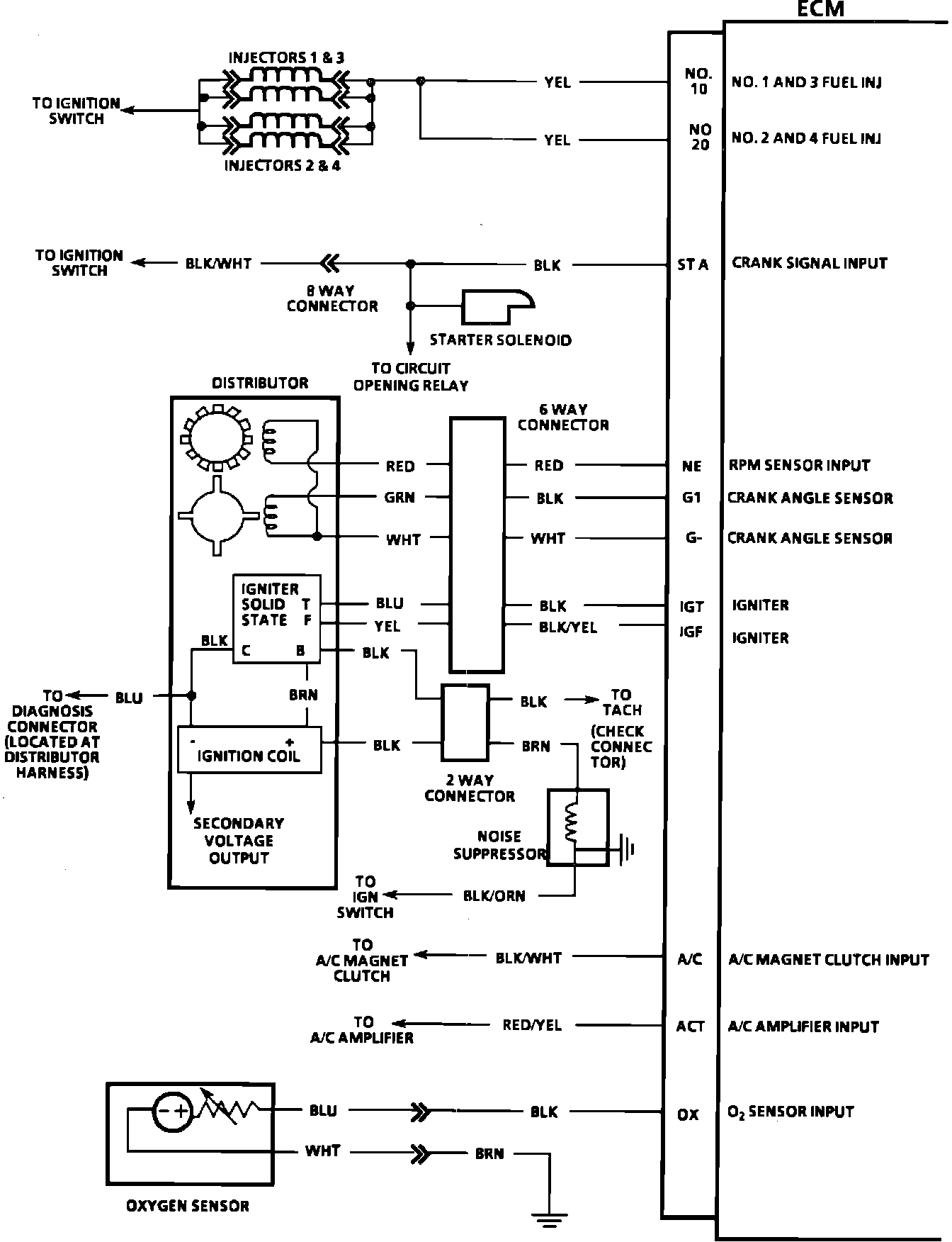
ECM Wiring Diagram:
10 = NUMBER 1 AND 3 FUEL INJECTOR
20 = NUMBER 2 AND 4 FUEL INJECTOR
STA = CRANK SIGNAL INPUT
NE = RPM SENSOR INPUT
G1 = CRANK ANGLE SENSOR
G- = CRANK ANGLE SENSOR
IGT = IGNITER
IGF = IGNITER
A/C = A/C MAGNET CLUTCH INPUT
ACT = A/C AMPLIFIER INPUT
OX = 02 SENSOR INPUT
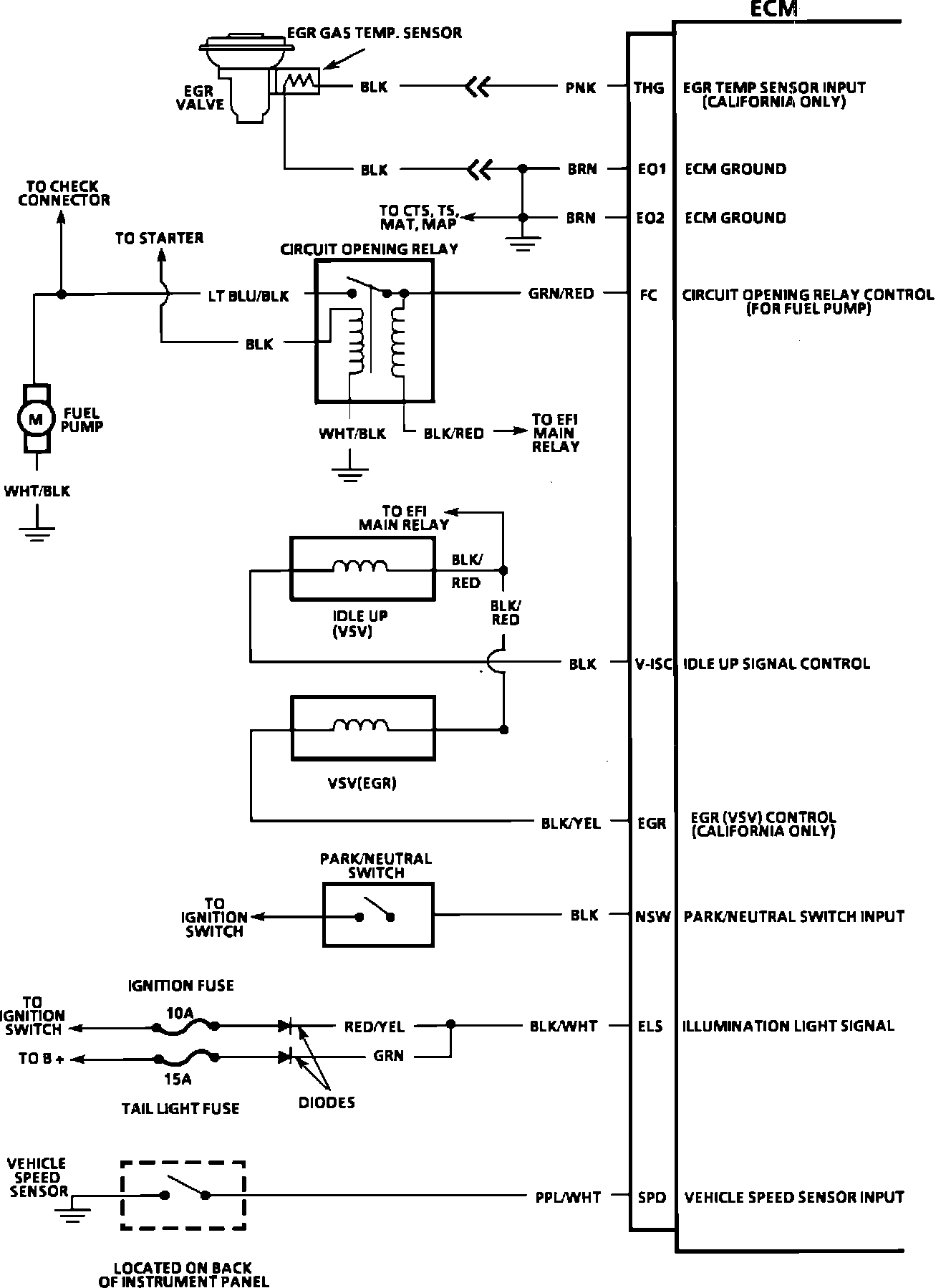
ECM Wiring Diagram:
THG = EGR TEMP SENSOR INPUT
E01 = ECM GROUND
E02 = ECM GROUND
FC = CIRCUIT OPENING RELAY CONTROL (FOR FUEL PUMP)
V-ISC = IDLE UP SIGNAL INPUT
EGR = EGR (VSV) CONTROL
NSW = PARK/NEUTRAL SWITCH INPUT
ILS = ILLUMINATION LIGHT SIGNAL
SPD = VEHICLE SPEED SENSOR INPUT