Operation CHARM: Car repair manuals for everyone.
Manuals through 2025 now available!

Our trusted friends have launched a new website named LEMON, which has newer manuals. It also contains all the CHARM manuals.

LEMON is the spiritual successor to CHARM, I recommend you try it!

Link: lemon-manuals.la or lemon-manuals.org.ua

(Some people have issue connecting. LEMON is investigating. For now, use Firefox or change your DNS server)

Or, hide this message: temporarily or permanently

General Systems Description

EGR System:






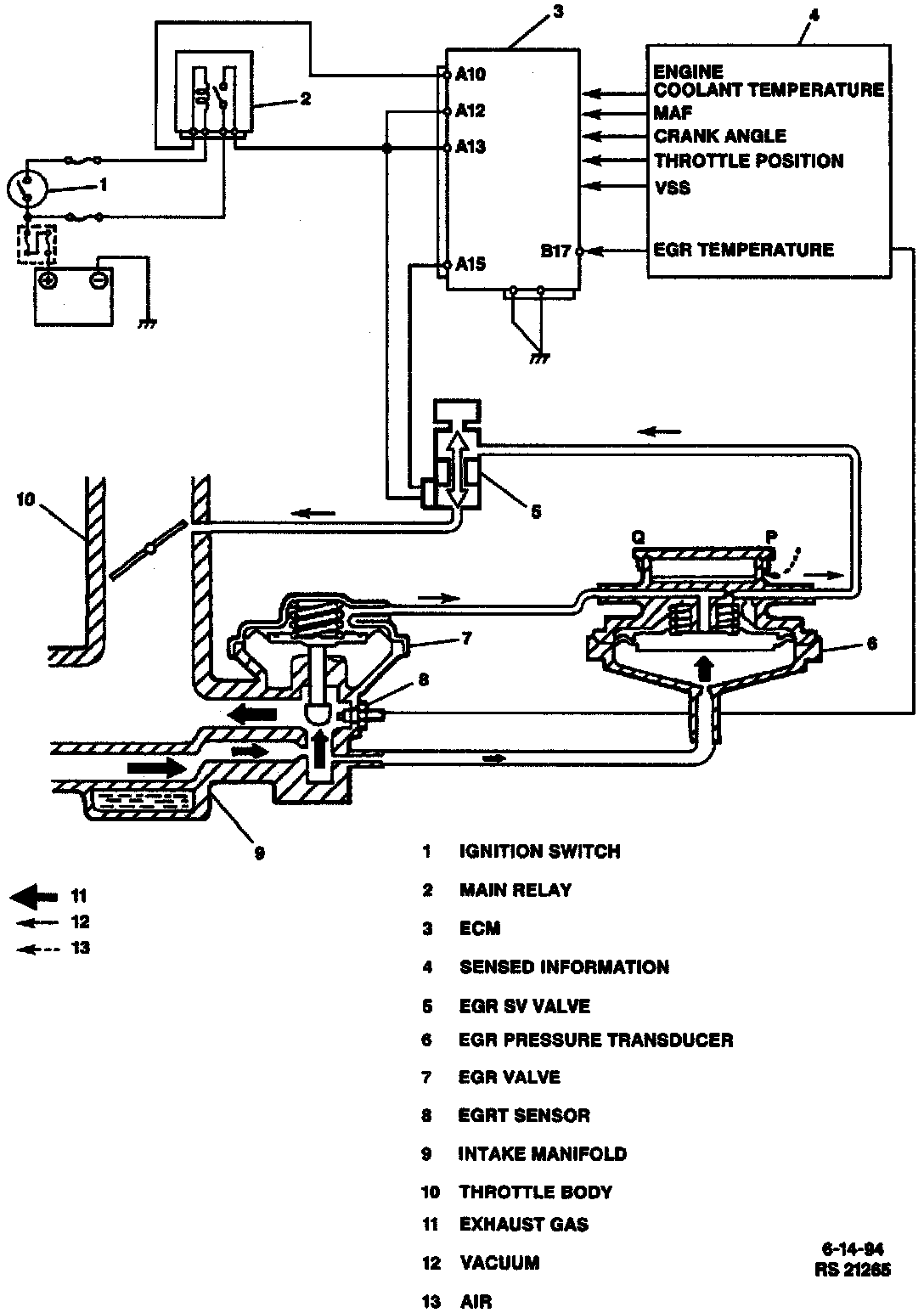
EXHAUST GAS RECIRCULATION SYSTEM

PURPOSE
The Exhaust Gas Recirculation (EGR) system is used to lower NOx emission levels caused by high combustion temperature by recirculating exhaust gas into the combustion chamber through the intake manifold. This results in lower combustion temperatures.

COMPONENTS
The main element of the system is the EGR valve operated by vacuum and mounted on the intake manifold.

The EGR valve feeds small amounts of exhaust gases back to the combustion chamber as shown in the accompanying image.

OPERATION
EGR Valve
The EGR valve operation is controlled by the ECM. The ECM uses an EGR Solenoid Vacuum (SV) valve to control vacuum to the EGR pressure transducer, then to the EGR valve itself. The EGR SV valve is turned "ON" when the ECM senses various inputs from engine sensors.

EGR Pressure Transducer
The diaphragm mounted in the EGR pressure transducer is operated by backpressure of the exhaust gas to open and close the valve. By this opening and closing action of the valve, the EGR pressure transducer controls the vacuum transmitted to the EGR valve.

Low Load Condition
Under a low load condition such as low speed driving, the exhaust pressure is low. In this state, the diaphragm in the EGR pressure transducer is pushed down by the spring force and the pressure transducer valve opens to allow air into the vacuum passage from the outside.

As a result, the vacuum transmitted to the EGR valve becomes smaller and so does the opening of the EGR valve. Thus, less amount of exhaust gas is recirculated to the intake manifold.

High Load Condition
Under a high load condition such as high speed driving, the exhaust pressure is high. Due to the high exhaust pressure, the diaphragm in the pressure transducer is pushed up and closes the valve. Because air does not enter the vacuum passage in this state, the vacuum transmitted to the EGR valve grows larger and so does the opening of the EGR valve. Thus, larger amount of exhaust gas is recirculated to the intake manifold.

No EGR Delivery Conditions
Under any one of the following conditions, the ECM closes the vacuum passage of the EGR SV valve. In this state, as the vacuum is not transmitted to the EGR valve; it remains closed.

^ When Engine Coolant Temperature (ECT) is low.
^ When the engine is running at high speed (higher than 6,000 RPM).
^ When the barometric pressure is low (at high altitude).
^ When the engine is running at high load.
^ When the transmission is in lock-up condition (automatic transmission).

Other than the above, the EGR valve opens and closes in accordance with the EGR pressure transducer operation.

EGR Valve Monitoring
The operation of EGR valve is monitored by ECM through the input from the Exhaust Gas Recirculation Temperature (EGRT) sensor. The EGRT sensor measures the temperature in the exhaust gas passage. Should anything abnormal occur, the Malfunction Indicator Lamp (MIL) turns "ON" to warn the driver.