Operation CHARM: Car repair manuals for everyone.
Manuals through 2025 now available!

Our trusted friends have launched a new website named LEMON, which has newer manuals. It also contains all the CHARM manuals.

LEMON is the spiritual successor to CHARM, I recommend you try it!

Link: lemon-manuals.la or lemon-manuals.org.ua

(Some people have issue connecting. LEMON is investigating. For now, use Firefox or change your DNS server)

Or, hide this message: temporarily or permanently

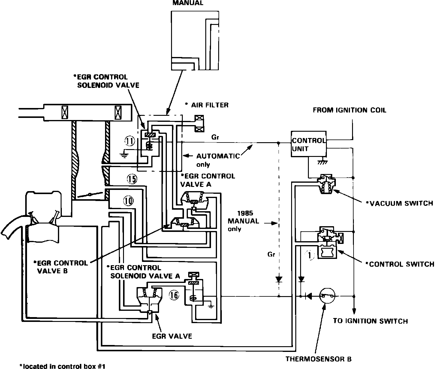
Exhaust Gas Recirculation: Description and Operation

Fig. 56 EGR system.:







The EGR system Fig.56, reduces oxides of nitrogen emissions (NOx) by recirculating exhaust gasses through the EGR valve and the intake manifold into the combustion chamber. The system used on 1982 models is composed of EGR valve, EGR control valves A and B, a control switch, EGR control switch solenoid valve, thermosensor, speed sensor and throttle opener. The system used on 1983 Accord is composed of EGR valve, EGR control valves A and B, thermovalve, control switch EGR control switch solenoid valve, thermosensor, speed sensor and throttle opener. The system used on 1983 Accord is composed of EGR valve, EGR control valves A and B, thermovalve, control switch, EGR control switch solenoid valve and vacuum switch. The system used on 1984 Accord with carbureted engines is composed of EGR valve, EGR control valves A and B on thermovalve C.
On models with carbureted engines, the EGR valve is operated by vacuum from the carburetor port and provides EGR volume proportional to engine loads by the operation of the EGR control valves A and B.
The EGR system recirculates exhaust gas only after the engine reaches normal operating temperature and then only while accelerating or cruising. EGR flow is cut off during idle, deceleration, and cold engine operation to assure good combustion during these conditions.