Operation CHARM: Car repair manuals for everyone.
Manuals through 2025 now available!

Our trusted friends have launched a new website named LEMON, which has newer manuals. It also contains all the CHARM manuals.

LEMON is the spiritual successor to CHARM, I recommend you try it!

Link: lemon-manuals.la or lemon-manuals.org.ua

(Some people have issue connecting. LEMON is investigating. For now, use Firefox or change your DNS server)

Or, hide this message: temporarily or permanently

Exhaust Gas Recirculation: Testing and Inspection

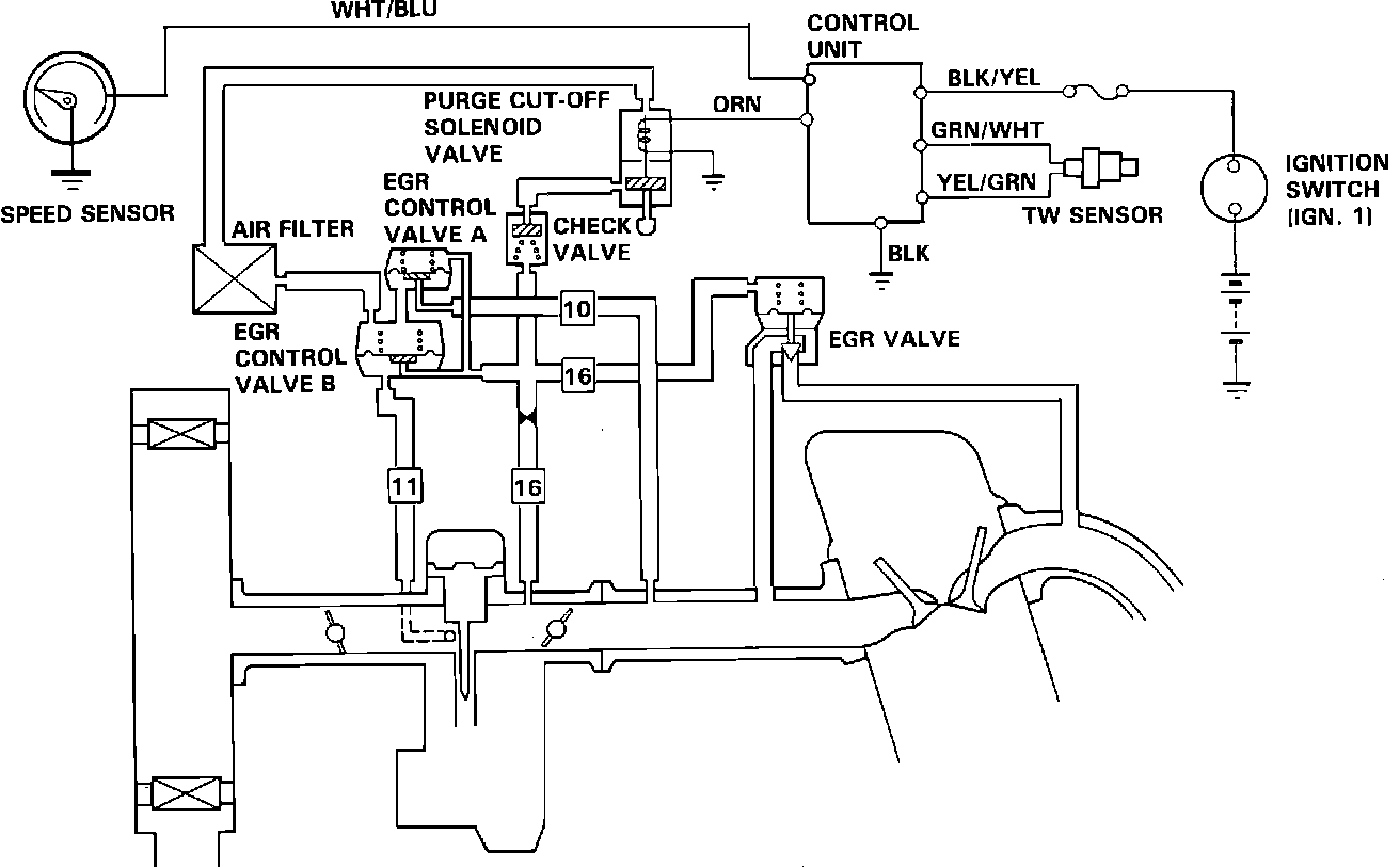
Fig. 50 EGR System Wiring And Vacuum Hose Diagram:





EGR SYSTEM DIAGRAM

Fig. 51 Checking For Vacuum To The EGR Valve:





NOTE: Coolant temperature must be below 63°C (145°F).

1. Disconnect the #16 vacuum hose from the EGR valve and connect a vacuum gauge to the hose, Fig. 51.
2. Start the engine and raise the speed above 3000 rpm. No vacuum should be available.
a. If vacuum is available, check the purge cut-off solenoid valve [SEE TESTING PROCEDURES (PURGE CUT-OFF SOLENOID VALVE)].
b. If no vacuum is available, continue on with the HOT ENGINE test.


Fig. 52 Checking For Vacuum To The EGR Valve:





3. Start the engine and warm up to normal operating temperature (cooling fan should cycle ON and OFF at least once).

NOTE: Engine should be at normal operating temperature.

4. Remove the vacuum control box, and open the lid.

Fig. 53 Plugging Hose To The Purge Cut-Off Solenoid Valve:





5. Remove the top hose from the purge cut-off solenoid valve and cap the solenoid valve.
Vacuum readings should be as follows:

Idle:
No vacuum

3000 rpm:
2 - 6 in Hg

3000 rpm (with blocked vacuum bleed):
Less than 2 in. Hg

Rapid acceleration:
2 - 6 in. Hg

Deceleration:
No vacuum

6. If vacuum is available at idle:
a. Check the vacuum hoses for proper routing and connections.
b. Check for correct idle speed and idle mixture and adjust as necessary.
7. If there is no vacuum at 3000 rpm or when accelerating, check the purge cut-off solenoid valve.
8. If vacuum is greater than 2 in. Hg at 3000 rpm with the blocked vacuum bleed, replace the EGR valve and check the vacuum hoses for proper routing and connections (see COMPUTERIZED ENGINE CONTROLS).

Fig. 54 Testing EGR Valve:





9. Start the engine and allow it to idle.
10. Disconnect the vacuum hose from the EGR valve and connect a vacuum pump to the valve.
11. Apply 150 mm Hg (6 in. Hg) vacuum to the EGR valve. Vacuum should remain steady and the engine should die.
a. If the vacuum remains steady and the engine dies, the EGR valve is working properly. Remove the vacuum pump and re-connect the vacuum hose; the test is complete.
b. If the valve does not hold vacuum, replace the EGR valve.
c. If vacuum remains steady but the engine does not die; remove the EGR valve and check the valve and the intake manifold for blockages in the EGR passage. Clean or replace as necessary.
21. For further testing of the EGR system, see COMPUTERIZED ENGINE CONTROLS.