Operation CHARM: Car repair manuals for everyone.
Manuals through 2025 now available!

Our trusted friends have launched a new website named LEMON, which has newer manuals. It also contains all the CHARM manuals.

LEMON is the spiritual successor to CHARM, I recommend you try it!

Link: lemon-manuals.la or lemon-manuals.org.ua

(Some people have issue connecting. LEMON is investigating. For now, use Firefox or change your DNS server)

Or, hide this message: temporarily or permanently

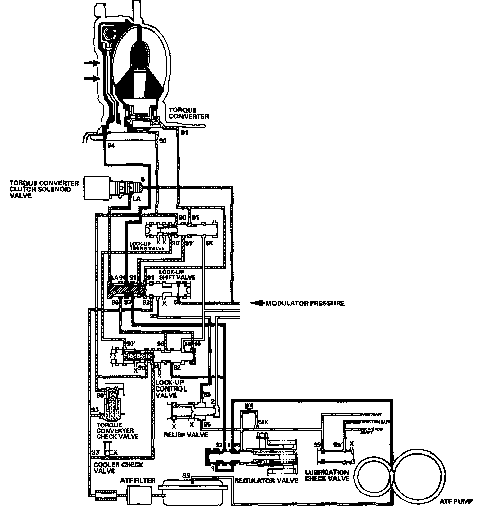
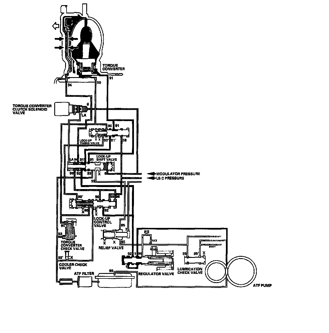
Lock-Up System

Lock-up System





In the D position (3rd, 4th, and 5th), and D3 position (3rd), pressurized fluid is drained from the back of the torque converter through a fluid passage, causing the lock-up piston to be held against the torque converter cover. As this takes place, the mainshaft rotates at the same speed as the engine crankshaft. Together with hydraulic control, the PCM optimizes the timing of the lock-up mechanism. When the torque converter clutch solenoid valve activates, modulator pressure changes to switch lock-up ON and OFF. The lock-up control valve and the lock-up timing valve control the range of lock-up according to A/T clutch pressure control solenoid valve C. The torque converter clutch solenoid valve is mounted on the torque converter housing, and A/T clutch pressure control solenoid valve C is mounted on the transmission housing. They are controlled by the PCM.

General Operation





1. Operation (clutch on)
With the lock-up clutch on, fluid in the chamber between the torque converter cover and the lock-up piston is drained off, and the converter fluid exerts pressure through the piston against the torque converter cover. As a result, the converter turbine is locked to the converter cover. The effect is to bypass the converter, placing the vehicle in direct drive.





2. Operation (clutch off)
With the lock-up clutch off, fluid flows in the reverse of CLUTCH ON. As a result, the lock-up piston moves away from the converter cover and torque converter lock-up is released.

No Lock-up





The torque converter clutch solenoid valve is turned OFF by the PCM. The lock-up shift valve receives LC pressure (LA) on the left side, and modulator pressure (6) on the right side. The lock-up shift valve is in the right side to uncover the port leading torque converter pressure (92) to the left side of the torque converter. Torque converter pressure (92) becomes torque converter pressure (94), and enters into the left side of the torque converter to disengage the lock-up clutch. The lock-up clutch is OFF.

NOTE: When used, "left" or "right" indicates direction on the hydraulic circuit.

Partial Lock-up





As the speed of the vehicle reaches the prescribed value, the torque converter clutch solenoid valve is turned ON by the PCM to release LC pressure (LA) in the left cavity of the lock-up shift valve. Modulator pressure (6) is applied to the right side of the lock-up shift valve, then the lock-up shift valve is moved in the left side to switch the port leading torque converter pressure to the right side of the torque converter. Torque converter pressure (91) is applied to the right side of the torque converter to engage the lock-up clutch. The PCM also controls A/T clutch pressure control solenoid valve C, and LS C pressure (58) is applied to the lock-up control valve and the lock-up timing valve. When LS C pressure (58) is lower, torque converter pressure (91) from the lock-up timing valve is lower. The lock-up clutch is engaged partially. LS C pressure (58) increases, and the lock-up timing valve is moved to the left side to uncover the port leading torque converter pressure to high. The lock-up clutch is then engaged securely. Under this condition, the lock-up clutch is engaged by pressure from the right side of the torque converter; this lock-up condition is partial lockup.

NOTE: When used, "left" or "right" indicates direction on the hydraulic circuit.

Full Lock-up





When the vehicle speed further increases, the PCM controls A/T clutch pressure control solenoid valve C to increase LS C pressure (58). The LS C pressure (58) is applied to the lock-up control valve and the lock-up timing valve, and moves them to the left side. Under this condition, torque converter back pressure (F2) is released fully, causing the lock-up clutch to be fully engaged.

NOTE: When used, "left" or "right" indicates direction on the hydraulic circuit.