Operation CHARM: Car repair manuals for everyone.
Manuals through 2025 now available!

Our trusted friends have launched a new website named LEMON, which has newer manuals. It also contains all the CHARM manuals.

LEMON is the spiritual successor to CHARM, I recommend you try it!

Link: lemon-manuals.la or lemon-manuals.org.ua

(Some people have issue connecting. LEMON is investigating. For now, use Firefox or change your DNS server)

Or, hide this message: temporarily or permanently

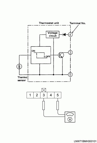
Evaporator Temperature Sensor / Switch: Testing and Inspection

Thermo Switch (Electronic Thermostat and Fin Sensor)

Inspection


Electronic Thermostat

1. With the air selector knob set to "FACE" and the air-source selector lever to "RECIRC", start the air conditioning.
2. While shifting the temperature control lever from "MAX COOL" through the "MAX HOT", check to see if the magnetic clutch turns on and off. (* Note that the time required to reach the "OFF" point depends on the warm or cold air at 1.8 °C (35.2 °F) at the electronic thermostat fin sensor.)
3. While the magnetic clutch is turning "ON" and "OFF", measure the voltage between chassis side connector terminal No.3 No.5.