Automatic Transmission/Transaxle
HYDRAULIC SCHEMATICS
HYDRAULIC FLOW IN PARK/NEUTRAL
HYDRAULIC FLOW IN NEUTRAL OVER 8MPH
HYDRAULIC FLOW IN REVERSE
HYDRAULIC FLOW IN REVERSE BLOCK
HYDRAULIC FLOW IN FIRST GEAR (FROM N OR OD)
HYDRAULIC FLOW IN FIRST GEAR (AFTER LAUNCH FROM REST)
HYDRAULIC FLOW IN FIRST GEAR (FROM K/D)
HYDRAULIC FLOW IN SECOND GEAR
HYDRAULIC FLOW IN SECOND GEAR EMCC
HYDRAULIC FLOW IN SECOND PRIME GEAR
HYDRAULIC FLOW IN SECOND PRIME GEAR EMCC
HYDRAULIC FLOW IN DIRECT GEAR
HYDRAULIC FLOW IN DIRECT GEAR (FAILSAFE)
HYDRAULIC FLOW IN DIRECT GEAR EMCC
HYDRAULIC FLOW IN FOURTH
HYDRAULIC FLOW IN FOURTH EMCC
HYDRAULIC FLOW IN FIFTH
HYDRAULIC FLOW IN FIFTH EMCC
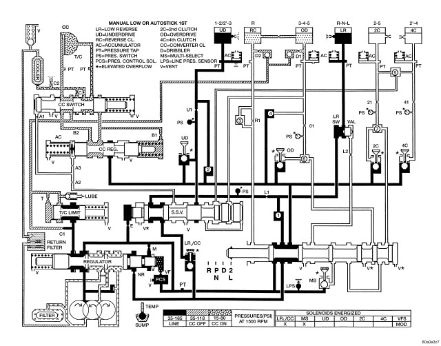
HYDRAULIC FLOW IN MANUAL LOW OR AUTOSTICK 1ST
HYDRAULIC FLOW IN MANUAL SECOND
HYDRAULIC FLOW IN MANUAL SECOND (FAILSAFE)