Operation CHARM: Car repair manuals for everyone.
Manuals through 2025 now available!

Our trusted friends have launched a new website named LEMON, which has newer manuals. It also contains all the CHARM manuals.

LEMON is the spiritual successor to CHARM, I recommend you try it!

Link: lemon-manuals.la or lemon-manuals.org.ua

(Some people have issue connecting. LEMON is investigating. For now, use Firefox or change your DNS server)

Or, hide this message: temporarily or permanently

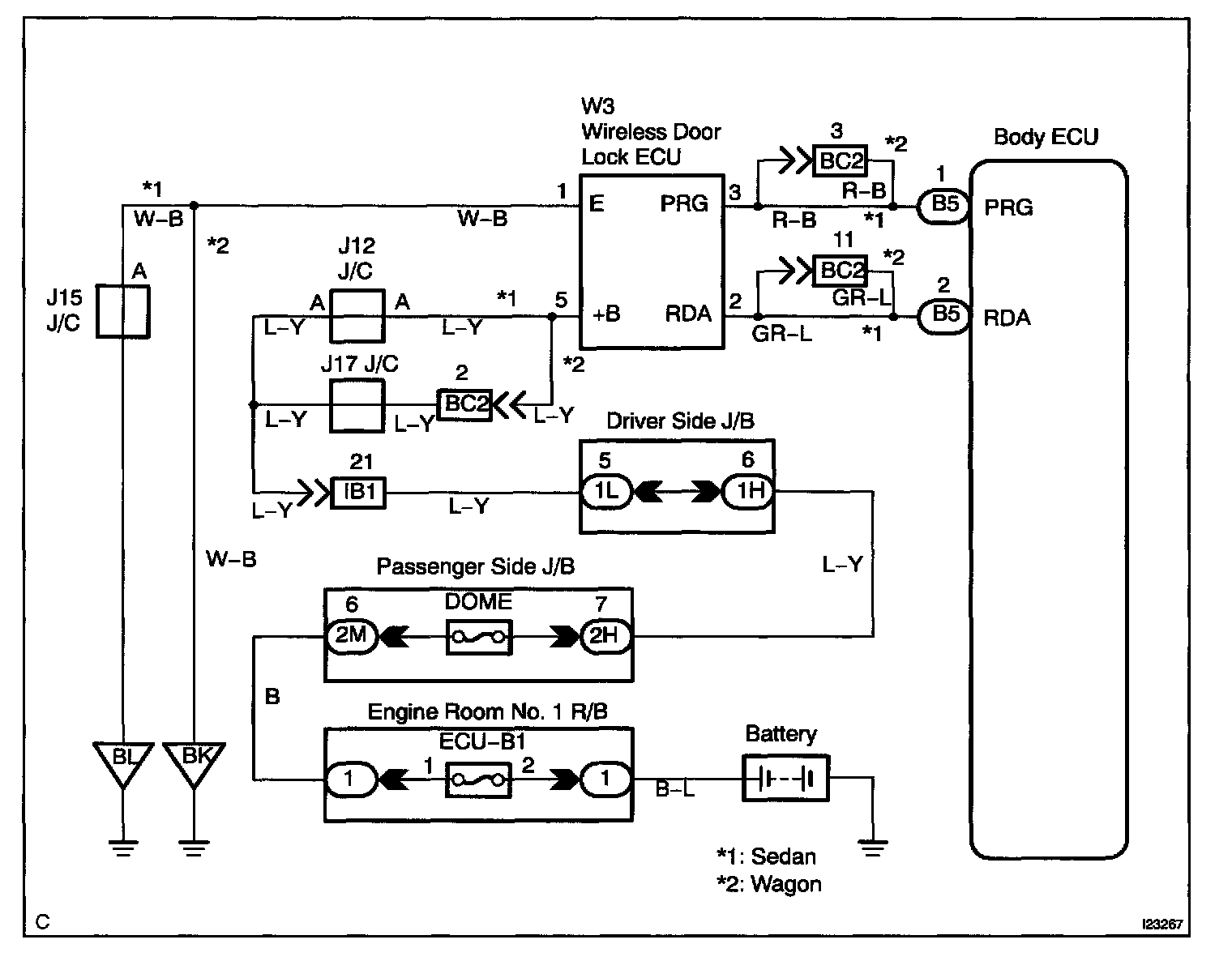
Wireless Door Lock Control Receiver Circuit

CIRCUIT DESCRIPTION

The signal from the transmitter will be input to the body ECU through RDA line. RDA line is diagnosed by the Body ECU, so check DTC also in case of the failure of the wireless function.

Wiring Diagram:






Step 1 - 3:




INSPECTION PROCEDURE