Operation CHARM: Car repair manuals for everyone.
Manuals through 2025 now available!

Our trusted friends have launched a new website named LEMON, which has newer manuals. It also contains all the CHARM manuals.

LEMON is the spiritual successor to CHARM, I recommend you try it!

Link: lemon-manuals.la or lemon-manuals.org.ua

(Some people have issue connecting. LEMON is investigating. For now, use Firefox or change your DNS server)

Or, hide this message: temporarily or permanently

LEV II EVAP System Check



NOTE: The data provided in this article is updated information processed from TSB EG008R-04.

LEV II EVAP SYSTEM CHECK - DTC P0441, P0442, P0446, P0451, P0452, P0453, P0455 & P0456

INTRODUCTION
This information provides detailed instructions for a new LEV II EVAP System Check function using the Diagnostic Tester.

The LEV II System Check allows the Diagnostic Tester to display the fuel tank vapor pressure as the EVAP VSV and the CCV are operated in a specific six-step pattern. Problems with the EVAP system are quickly isolated by observing the change in vapor pressure during each step.

Once the vehicle condition is corrected, the LEV II System Check can also be used to confirm the repair before the vehicle is returned to the customer.

The inspection procedure using the LEV II System Check (LEV II SYS CHECK) is described in this bulletin. This function is available using a Diagnostic Tester with version 11.0a software (or newer).





Table of Contents





Required SSTs





Terms & Definitions





A. LEV II SYS CHECK DESCRIPTION





B. DTC CHECK


























C. LEV II SYS CHECK (DIAGNOSTIC TESTER SYSTEM TEST)











D. AIR INLET RESTRICTION INSPECTION





E. EVAP VSV STUCK-OPEN INSPECTION

















F. LEAK CHECK OR NO VACUUM DRAWN ON SYSTEM INSPECTION











G. CCV DIAGNOSTICS

















H. EVAP VSV DIAGNOSTICS











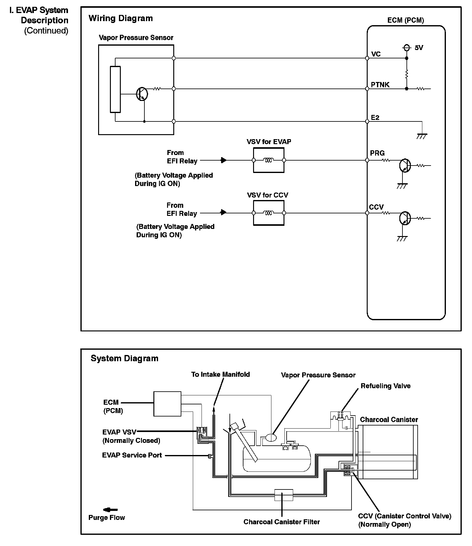
I. EVAP SYSTEM DESCRIPTION








J. EVAP SYSTEM DTC DESCRIPTIONS














K. EVAP MONITOR DESCRIPTION











L. OBD II EVAP MONITOR SPECIFICATIONS