Ignition Control Module: Testing and Inspection
POWER TRANSISTOR
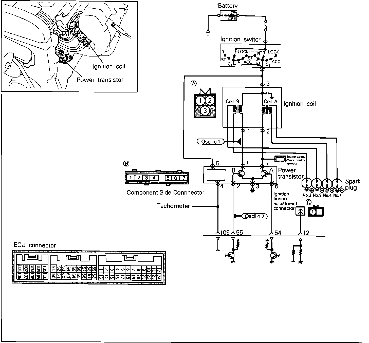
Ignition Coil And Power Transistor Circuit:
To test the Power Transistor and Ignition Coil, located on the intake manifold, using an analog type circuit tester, proceed as follows.
Power Transistor (Ignition Coil 1 & 2) Test:
NO. 1 & NO. 4 COIL SIDE
1. Disconnect the power transistor connector.
2. Connect a power supply of 1.5v (one dry cell) between power transistor terminals 6 (+) and 3 (-).
3. Check for continuity between terminals 7 and 3.
Note: Connect the negative (-) probe of the tester to terminal 7 of the power transistor.
Continuity: Should exist
4. Remove power from terminal 6.
5. Check for continuity between terminals 7 and 3.
Continuity: Should not exist
Power Transistor (Ignition Coil 3 & 4) Test:
NO. 2 & NO. 3 COIL SIDE
1. Disconnect the power transistor connector.
2. Connect a power supply of 1.5v (one dry cell) between power transistor terminals 2 (+) and 3 (-).
3. Check for continuity between terminals 3 and 1.
Note: Connect the negative probe of the tester to terminal 1 of the power transistor.
Continuity: Should exist
4. Remove power from terminal 2.
5. Check for continuity between terminals 3 and 1.
Continuity: Should not exist
If the Power Transistor fails any of these tests, replace the Power Transistor.
Ignition Coil Test:
IGNITION COIL
1. Disconnect the ignition coil connector.
2. Using an ohm meter, check the resistance between terminals 2 and 3. (The coils at 1 and 4 cyls)
Resistance: 0.77 - 0.95 Ohms
3. Using an ohm meter, check the resistance between terminals 1 and 3. (The coils at 2 and 3 cyls)
Resistance: 0.77 - 0.95 Ohms
Ignition Coil Secondary Circuit Test:
4. Using an ohm meter, check the resistance between secondary terminals for cylinders No. 1 and No. 4.
Resistance: 10.3 - 13.9 Kohms
5. Using an ohm meter, check the resistance between secondary terminals for cylinders No. 2 and No. 3.
Resistance: 10.3k - 13.9 Kohms
Replace the ignition coil if it fails any of these tests.
Primary Signal Of Control Relay Scope Pattern:
OSCILLOSCOPE TEST
Primary Signal Of Ignition Coil.
1. Run engine at idle speed.
2. Connect the scope probe to pick-up point #1 (one side at a time) shown in the system schematic diagram and compare each signal to the pattern shown.
If scope pattern is not as depicted in image, continue with the rest of the test procedures before replacing the assembly.
Power Transistor Control Signal Scope Pattern:
Control Signal Of Power Transistor.
1. Run engine at idle speed.
2. Connect the scope probe to pick-up point #2 (one side at a time) shown in the system schematic diagram and compare each signal to the pattern shown.
If scope pattern is not as depicted in image, continue with the rest of the test procedures before replacing the assembly.
HARNESS TEST