Operation CHARM: Car repair manuals for everyone.
Manuals through 2025 now available!

Our trusted friends have launched a new website named LEMON, which has newer manuals. It also contains all the CHARM manuals.

LEMON is the spiritual successor to CHARM, I recommend you try it!

Link: lemon-manuals.la or lemon-manuals.org.ua

(Some people have issue connecting. LEMON is investigating. For now, use Firefox or change your DNS server)

Or, hide this message: temporarily or permanently

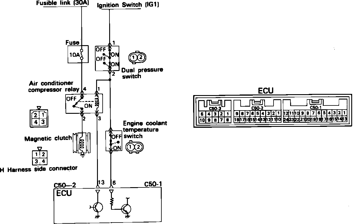
A/C Signal: Testing and Inspection


Air Conditioner Control Circuit:





Turn the ignition switch ON, locate pin #6 of connector C50-1 on the ECU, and test for the presence of power with the A/C switch in the "on" position. Battery voltage should be available with the switch in the "on" position and 0 volts should be present in the "off" position.

NOTE: To test pins do not remove the connector from the ECU, instead insert a straight pin or needle from the back side of the connector to access the pin.