Operation CHARM: Car repair manuals for everyone.
Manuals through 2025 now available!

Our trusted friends have launched a new website named LEMON, which has newer manuals. It also contains all the CHARM manuals.

LEMON is the spiritual successor to CHARM, I recommend you try it!

Link: lemon-manuals.la or lemon-manuals.org.ua

(Some people have issue connecting. LEMON is investigating. For now, use Firefox or change your DNS server)

Or, hide this message: temporarily or permanently

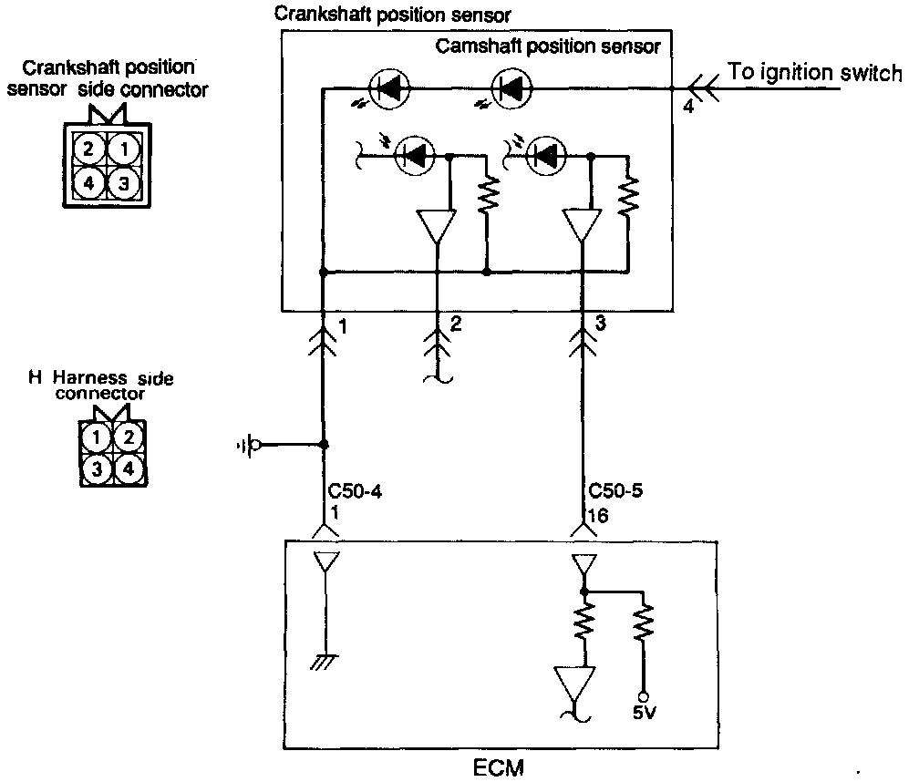
Camshaft Position Sensor: Testing and Inspection

INSPECTION








Harness Inspection Procedure





1. Measure the power supply voltage.
- Connector disconnected.
- Ignition Switch ON.
- Voltage should read system voltage.

If OK - go to step 2.
If not OK - Repair the harness (H4 - Ignition switch (IG1).





2. Check for continuity of the ground circuit.
- Connector disconnected.

If OK - go to step 3.
If not OK - Repair the harness (H1 - C50-4 1).





3. Check for continuity of the ground circuit.
- Connector disconnected.
- Ignition Switch ON.
- Voltage should read 4.8 - 5.2 volts.

If OK - END
If not OK - Repair the harness (H 3 - C50-5 16).

Troubleshooting Hints
If the Camshaft Position Sensor does not operate correctly, correct sequential injection is not made so that the engine may stall or run irregularly at idle or fail to accelerate normally.