Operation CHARM: Car repair manuals for everyone.
Manuals through 2025 now available!

Our trusted friends have launched a new website named LEMON, which has newer manuals. It also contains all the CHARM manuals.

LEMON is the spiritual successor to CHARM, I recommend you try it!

Link: lemon-manuals.la or lemon-manuals.org.ua

(Some people have issue connecting. LEMON is investigating. For now, use Firefox or change your DNS server)

Or, hide this message: temporarily or permanently

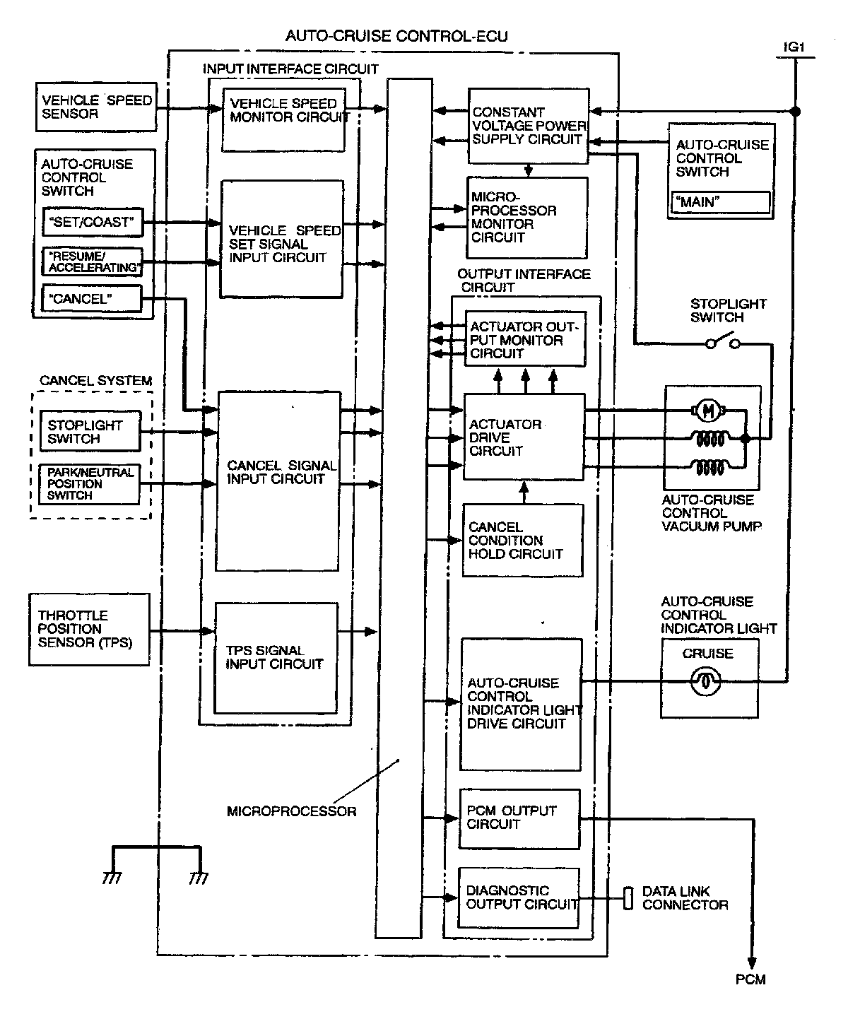
Cruise Control Module: Description and Operation

AUTO-CRUISE CONTROL-ECU
The auto-cruise control-ECU consists of the input interface circuit, microprocessor, constant voltage power supply circuit, microprocessor monitor circuit and output interface circuit. Signals from the vehicle speed sensor, TPS and each switch are input into the auto-cruise control-ECU.

It processes them according tb the program in the microprocessor memory and outputs control signals to the actuator. It also outputs system self-diagnosis results and conditions of input signals to the diagnostic output terminal.





Control Logic Block Diagram