Operation CHARM: Car repair manuals for everyone.
Manuals through 2025 now available!

Our trusted friends have launched a new website named LEMON, which has newer manuals. It also contains all the CHARM manuals.

LEMON is the spiritual successor to CHARM, I recommend you try it!

Link: lemon-manuals.la or lemon-manuals.org.ua

(Some people have issue connecting. LEMON is investigating. For now, use Firefox or change your DNS server)

Or, hide this message: temporarily or permanently

A/C Compressor - Loading in Defrost Mode

Number 83-T-30B Section 1 Date 6/84
Subject: A/C COMPRESSOR LOADING IN DEFROST MODE - 1982 AND 1983 6000, PHOENIX AND 2000 MODELS


"Please discard previous bulletin 83-T-30A Section 1 issued 7/83 due to change in part numbers and diagram.."

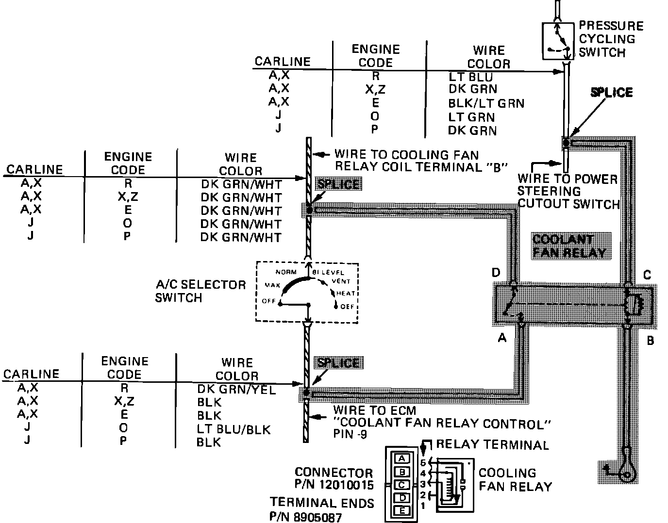
Cooling Fan Relay Wiring:




Low engine idle can be caused by high A/C compressor loads due to high head pressures resulting from compressor operation without engine cooling fan operation while in defrost mode.

This condition can be corrected by installing an additional engine cooling fan relay, Part Number 14078902 for 6000 and Phoenix models or 14073422 for 2000 models, (see diagram) to operate the engine cooling fan in defrost mode.
A connector body, Part Number 12010015 and terminal ends, Part Number 8905087 are available through WDDGM for simplification of the installation of the additional cooling fan relay.

The relay should be installed on the cowl, adjacent to the pressure cycling switch. Any wiring run through the cowl should be routed through exisiting grommets and care be taken to maintain cowl sealing.

WARRANTY INFORMATION

Labor Operation T3098
Time Allowance . 4 Hr.