Operation CHARM: Car repair manuals for everyone.
Manuals through 2025 now available!

Our trusted friends have launched a new website named LEMON, which has newer manuals. It also contains all the CHARM manuals.

LEMON is the spiritual successor to CHARM, I recommend you try it!

Link: lemon-manuals.la or lemon-manuals.org.ua

(Some people have issue connecting. LEMON is investigating. For now, use Firefox or change your DNS server)

Or, hide this message: temporarily or permanently

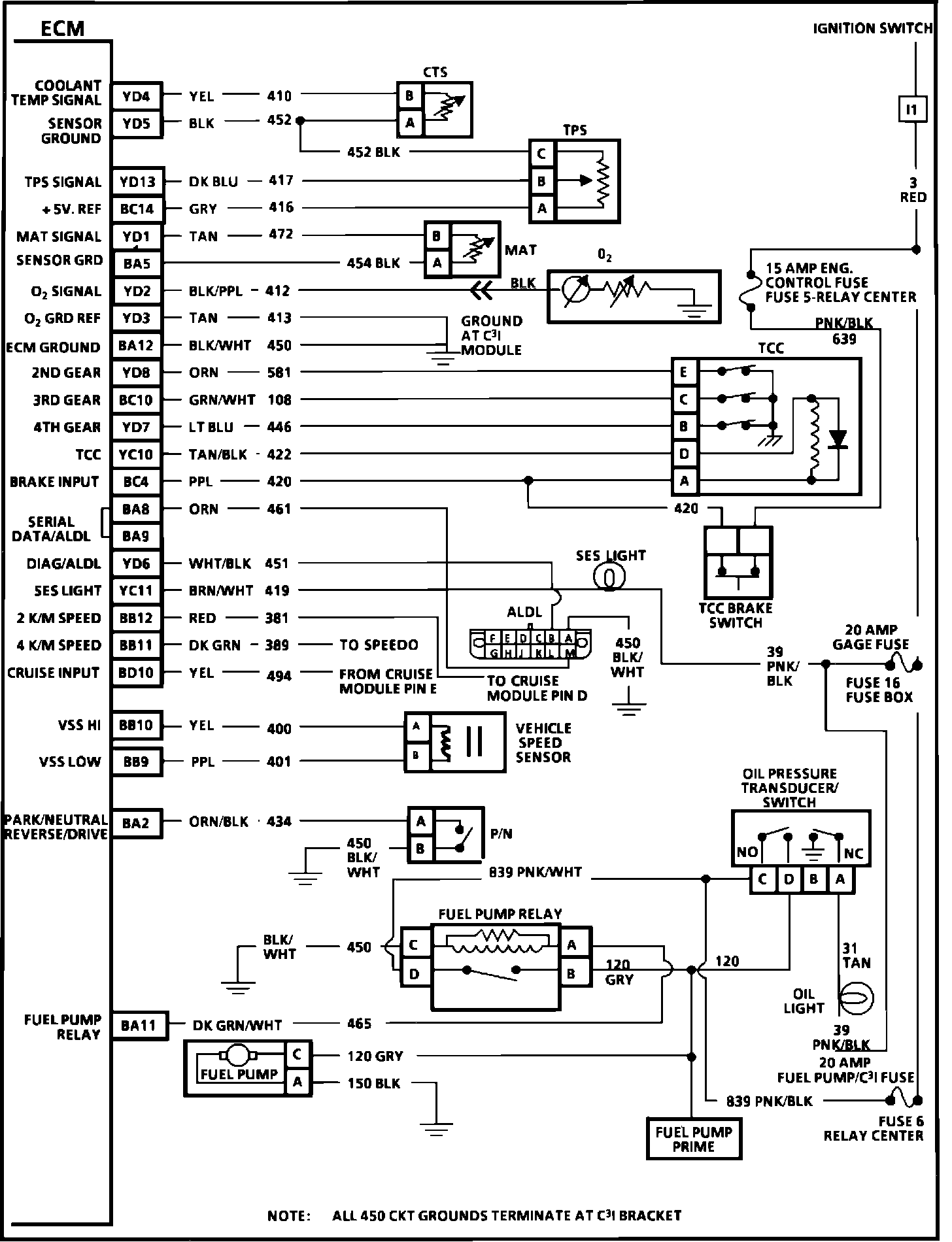
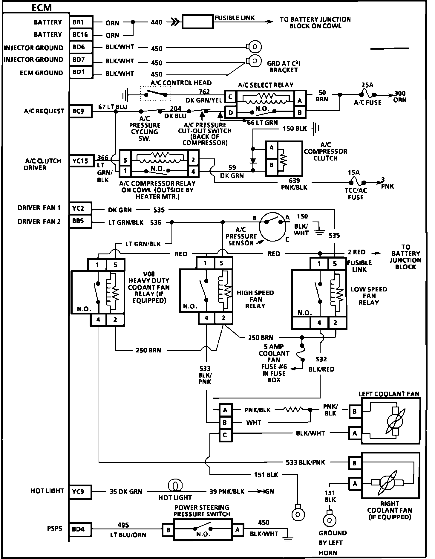
Electronic/Powertrain Control Module (ECM/PCM)




Engine Controls (ECM):






BD15 = INJECTOR #1
BC13 = INJECTOR #2
BC15 = INJECTOR #3
BD13 = INJECTOR #4
BD16 = INJECTOR #5
BD14 = INJECTOR #6
YD9 = ESC
YC3 = CANISTER PURGE
BC2 = EGR #3
BC3 = EGR #2
BD2 = EGR #1
BA6 = IGNITION #1
YD10 = MAF SIGNAL
YC7 = IAC-B-HI
YC8 = IAC-B-LO
YC5 = IAC-A-HI
YC6 = IAC-A-LO
BC8 = EST
BD8 = FUEL CONTROL (IN)
BD9 = REF LOW (GND) (IN)
BC5 = CAM SIGNAL (IN)
BC7 = BYPASS
BD11 = HIGH RES (18X)

Engine Controls (ECM):







YD4 = COOLANT TEMP SIGNAL
YD5 = SENSOR GROUND
YD13 = TPS SIGNAL
BC14 = + 5V. REF
YD1 = MAT SIGNAL
BA5 = SENSOR GROUND
YD2 = 02 SIGNAL
YD3 = 02 GROUND REF
BA12 = ECM GROUND
YD8 = 2ND GEAR
BC10 = 3RD GEAR
YD7 = 4TH GEAR
YC10 = TCC
BC4 = BRAKE INPUT
BA8 = SERIAL DATA ALDL
BA9 = SERIAL DATA ALDL
YD6 = DIAG ALDL
YC11 = SES LIGHT
BB12 = 2 K/M
BB11 = 4 K/M
BD10 = CRUISE INPUT
BB10 = VSS HI
BB9 = VSS LOW
BA2 = PARK/NEUTRAL REVERSE/DRIVE
BA11 = FUEL PUMP RELAY




Engine Controls (ECM):








BD1 = BATTERY
BC16 = BATTERY
BD6 = INJECTOR GROUND
BD7 = INJECTOR GROUND
BD1 = ECM GROUND
BC9 = A/C REQUEST
YC15 = A/C CLUTCH DRIVER
YC2 = DRIVER FAN 1
BB5 = DRIVER FAN 2
YC9 = HOT LIGHT
BD4 = PSPS