Operation CHARM: Car repair manuals for everyone.
Manuals through 2025 now available!

Our trusted friends have launched a new website named LEMON, which has newer manuals. It also contains all the CHARM manuals.

LEMON is the spiritual successor to CHARM, I recommend you try it!

Link: lemon-manuals.la or lemon-manuals.org.ua

(Some people have issue connecting. LEMON is investigating. For now, use Firefox or change your DNS server)

Or, hide this message: temporarily or permanently

Component Tests and General Diagnostics

Diagnostic Chart (Part 1 Of 2):




Diagnostic Chart (Part 2 Of 2):




Diagnostic Chart (Part 3 Of 3):




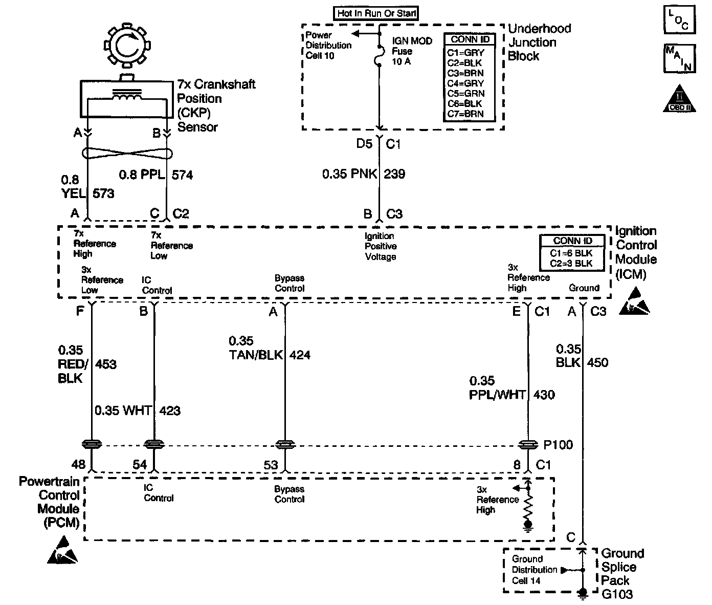
Schematic:




CIRCUIT DESCRIPTION
During cranking, the IC Module monitors the 7X CKP sensor input for recognition of the sync signal. The sync signal is used only by the IC Module for synchronization at start-up to determine the correct cylinder pair to spark. Once the engine speed reaches approximately 600 RPM the PCM sends 5 volts to the bypass control circuit at the IC Control Module causing the IC control circuit to become ungrounded allowing the 24X signal to be used for better low engine speed performance. At higher engine speeds (1650+) the PCM uses the 3X reference pulses to control ignition timing because a higher resolution signal is not needed.

Conventional ignition coils have one end of the secondary winding connected to the engine ground. In this ignition system, neither end of the secondary winding is grounded. Instead, each end of a coil's secondary winding is attached to a spark plug. Each cylinder is paired with the cylinder that is opposite (1-4, 2-5, 3-6). These two plugs are on companion cylinders, i.e., on top dead center at the same time. When the coil discharges, both plugs fire at the same time to complete the series circuit. The cylinder on compression is said to be the event cylinder and the one on exhaust is the waste cylinder. The cylinder on the exhaust stroke requires very little of the available energy to fire the spark plug. The remaining energy will be used as required by the cylinder on the compression stroke. The same process is repeated when the cylinders reverse roles. This method of ignition is called a waste spark ignition system.

This table assumes there are no ignition system, fuel injector, cam sensor, or crank sensor DTC's present. The Electronic Ignition System Diagnosis tests for faulty ignition coils, spark plugs, plug wires, the 7X crank sensor, and IC module. This table requires the J 26792 Spark Tester.

DIAGNOSTIC AIDS
Inspect for the following conditions:

IMPORTANT: Remove any debris from the connector surfaces before servicing a component. Inspect the connector gaskets when diagnosing or replacing a component. Ensure that the gaskets are installed correctly. The gaskets prevent contaminate intrusion.

^ Poor terminal connection-Inspect the harness connectors for backed out terminals, improper mating, broken locks, improperly formed or damaged terminals, and faulty terminal to wire connection. Use a corresponding mating terminal to test for proper tension. Refer to Diagrams.
^ Damaged harness-Inspect the wiring harness for damage. If the harness inspection does not reveal a problem, observe the display on the scan tool while moving connectors and wiring harnesses related to the sensor. A change in the scan tool display may indicate the location of the fault. Refer to Diagrams.
^ PCM and engine grounds for clean and secure connections

If the DTC is determined to be intermittent, reviewing the Failure Records can be useful in determining when the DTC was last set.

TEST DESCRIPTION
The numbers below refer to the step numbers on the diagnostic table:
2. This step verifies whether the 3X reference signal is present.
3. The J 26792 spark tester presents a more difficult load on the secondary ignition than a normal spark plug. If a miss, stumble, or hesitation is being caused by a spark plug not firing, the spark tester should also not fire.
4. Use a 5 percent saltwater solution in a spray bottle to induce voltage arching to ground through faulty insulation of spark plug wires.
6. If the no spark condition follows the suspected coil, that coil is faulty. Otherwise, the ignition module is the cause of no spark. This test could also be performed by substituting a known good coil for the one causing the no spark condition.