Operation CHARM: Car repair manuals for everyone.
Manuals through 2025 now available!

Our trusted friends have launched a new website named LEMON, which has newer manuals. It also contains all the CHARM manuals.

LEMON is the spiritual successor to CHARM, I recommend you try it!

Link: lemon-manuals.la or lemon-manuals.org.ua

(Some people have issue connecting. LEMON is investigating. For now, use Firefox or change your DNS server)

Or, hide this message: temporarily or permanently

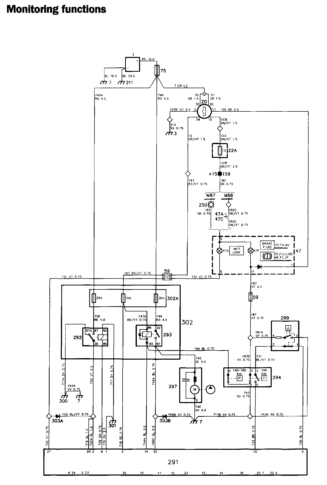
Monitoring Functions

ABS Components:




ABS Diagrams:




Locations of components

1 Battery
On the left-hand side of the engine compartment

3 Earthing point, facia
At the left-hand front speaker socket 7 Earthing point
On the left-hand wheel housing

20 Ignition switch
On the right-hand side of the steering column

22A Fuse board
Behind the access panel in the glove compartment

47A Fuel gauge in the combined instrument
47C Coolant temperature gauge in the combined instrument
47F Brake fluid level warning lamp
In the combined instrument, on the board for indicating and warning lamps
47Q Warning lamp, ABS
In the combined instrument, on the board for indicating and warning lamps

59 Two-pole connector
One in the engine compartment behind the bulkhead partition, under the LH control unit
One on the left-hand side of the engine compartment, at the brake fluid reservoir

75 Distribution block
In the engine compartment, forward of the battery

159 Distribution terminal +15
In the electrical distribution box behind the glove compartment

211 Earthing point
On the gearbox

291 Control unit, ABS
In the engine compartment behind the bulkhead partition, above the LH control unit

292 Main relay,ABS
In the engine compartment behind the bulkhead partition, on the ABS relay and fuse board

293 Pump relay, ABS
In the engine compartment behind the bulkhead partition, on the ABS relay and fuse board

294 Pressure switch, ABS
In the engine compartment, on the brake unit

297 Hydraulic pump, ABS
In the engine compartment, on the brake unit

299 Brake fluid level sensor, ABS
In the engine compartment, on the brake fluid reservoir

300 Earthing point for the brake unit
In the engine compartment, on the front side of the brake unit

301 Earthing point for the control unit, ABS
At the extreme rear of the engine compartment, on the left-hand side, at the TSI socket

302 Relay and fuse board, ABS
In the engine compartment behind the bulkhead partition

302A Fuses, ABS
302B Relays,ABS
In the engine compartment behind the bulkhead partition, on the ABS relay and fuse board

303A Diode,ABS
303B Diode, ABS
In the engine compartment, in the wiring between ABS relay and fuse board 302 and the ABS control unit (under the white marking tape)

Operation
For information on the function of the warning lamps when the car is being started, see the section entitled "Power supply and hydraulic pressure".

Brake fluid level warning lamp
Brake fluid level warning lamp 47F lights up under the following circumstances:

- When the level in the brake fluid reservoir has dropped to the MIN mark on the reservoir. The lamp is then earthed to earthing point 7, across contacts 4-3 of level switch 299.

- When the pressure in the brake unit accumulator is less than 105 bar. The lamp is then earthed to earthing point 7, across contacts 2-1 of pressure switch 294. The contacts close at 105 bar and open at 134 bar. (The ABS warning lamp also lights up in this situation.)

Both contacts are open under normal operating conditions.

Cars without ABS are also equipped with the brake fluid level warning lamp, but it is then used only to warn the driver that the level in the brake fluid reservoir is too low.

ABS warning lamp
The control unit monitors the operation of the ABS system, and lights ABS ANTI LOCK warning lamp 47Q if a defect should occur in the system. When the lamp is on, the ABS system is disconnected and the brake system performs like an ordinary brake system.

The lamp is earthed across pin 27 of the control unit and lights up if one of the following defects should occur:

- When the level in the brake fluid reservoir is below the MIN mark on the reservoir. Contacts 1-2 of level switch 299 open, thus breaking the circuit between pins 9 and 10 of the control unit. Contacts 3-5 of pressure switch 294 are closed under normal operating conditions. (The brake fluid level warning lamp also lights up in this situation.)

- When the pressure in the brake unit accumulator is less than 105 bar. Contacts 3-5 of pressure switch 294 open. Contacts 1-2 of level switch 299 are closed when the level in the brake fluid reservoir is correct. (The brake fluid level warning lamp also lights up.)

- When the signal level from one of wheel sensors 298 is too low.

If one of the following defects should occur, the supply to pin 8 of the control unit will be interrupted, de-energizing main relay 292. The lamp will thus be earthed to earthing point 300, across the relay contacts and diode 303A, and will light up.

- Open-circuit in the wiring (or in a connector) to valve block 296, wheel sensor 298 or main valve 295.

- Fault in the control unit.

Summary of warning lamp Indications:



Brake fluid level warning lamp ON, ABS warning lamp OFF:
Normal operation of brakes and ABS system, but the brake fluid level must be checked.




ABS warning lamp ON, Brake fluid level warning lamp OFF:
ABS system disconnected, ordinary brakes operating.




Brake fluid level warning lamp ON, ABS warning lamp ON:
ABS system disconnected, ordinary brakes operating with reduced braking effort.