Operation CHARM: Car repair manuals for everyone.
Manuals through 2025 now available!

Our trusted friends have launched a new website named LEMON, which has newer manuals. It also contains all the CHARM manuals.

LEMON is the spiritual successor to CHARM, I recommend you try it!

Link: lemon-manuals.la or lemon-manuals.org.ua

(Some people have issue connecting. LEMON is investigating. For now, use Firefox or change your DNS server)

Or, hide this message: temporarily or permanently

Low Boost Pressure





FAULT DIAGNOSIS, LOW BOOST PRESSURE

Prior Condition

No diagnostic trouble codes


Fault Symptom.
Weak engine.
Low reading on Turbo/APC gauge.

DIAGNOSTIC PROCEDURE

1. Checking For The Cause Of The Fault
Whether the fault is a control fault or a basic engine/turbo fault will be determined in the following.
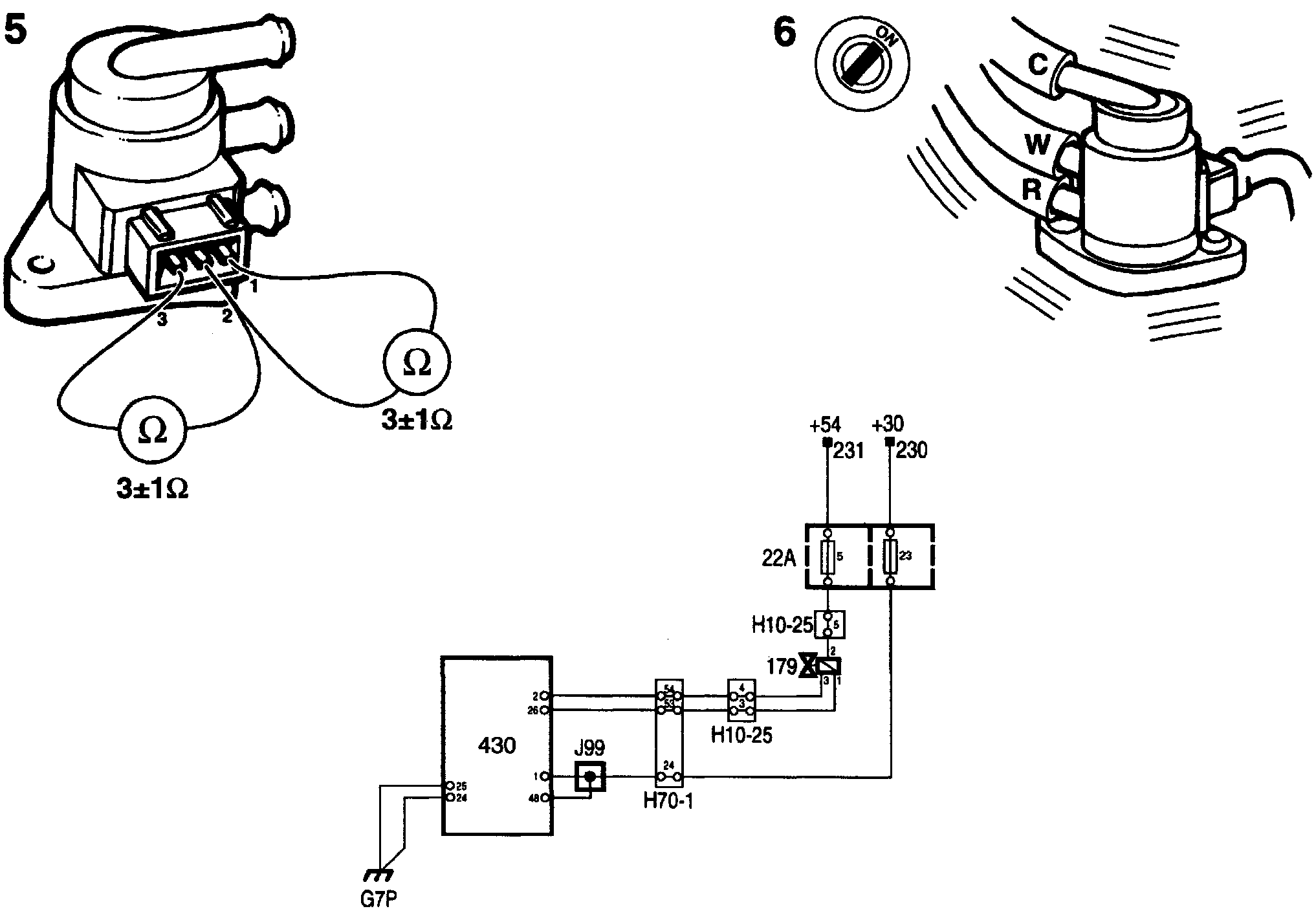
Disconnect the air hose marked "W" from the boost pressure control valve, checking at the same time that it is connected to the wastegate.
Drive the car. When the throttle is opened wide from a low engine speed, the pressure switch should open before 3000 rpm.

If the switch opens, continue with point 2.

If the switch does not open, check and if necessary rectify the following:
- Leakage in the intake system between the turbo and throttle (e.g. in the charge air bypass valve).
- Clogged air filter element.
- Fault in turbo unit.
- Maladjusted basic charging pressure.
- Fault in basic engine.
- Clogged exhaust system.






2. Checking Fuse 5
If the fuse is OK, continue with point 4.

If the fuse is not OK, continue with point 6.

3. Checking Of Air Hoses
Check that the valve's three control hoses are in good condition and correctly connected.

If the air hoses are not OK, continue with point 4.

If the air hoses are not OK, rectify the fault.

4. Checking The Voltage Supply
Ignition switch in the ON position.Check that the valve receives a +54 supply by connecting a test lamp to pin 2 of the valve connector and a good ground.
The test lamp should light up.

If the test lamp lights up, continue with point 5.

If the test lamp does not light up, check the lead between pin 2 of the connector and fuse 5.





5. Checking The Resistance Of The Valve
Take a resistance reading at the valve's connector across:
- Pins 1 and 2
- Pins 2 and 3
Nominal resistance is 3 ±1 ohms in both circuits.

If the readings are OK, continue with point 6.

If any reading is not OK, change the boost pressure control valve.

NOTE: If any winding has a short circuit, the control module will probably also be damaged. If a new valve is then fitted, it will automatically be rendered unserviceable. Accordingly, in the event of a short circuit the control module must be changed.

If necessary, change fuse 5.

6. Checking The Valve
Ignition switch in the ON position. Plug in the valve's connector. A slight buzzing sound should then be heard.

If the valve buzzes, continue with point 7.

If the valve does not buzz, check the lead between pin 3 of the valve's connector and pin 2 of the control module and take remedial action if necessary.

If the lead is OK, continue with point 11.





7. Checking The Valve's Electrical Connection
Unplug the valve's 3-pin connector. Turn the ignition switch to the ON position.
Connect a test lamp to pins 1 and 2 of the connector.
The test lamp should not light up.
Select "ACTIVATE".
Select "BOOST PRESS. VALVE".
The test lamp should light up.

If the test lamp lights up, continue with point 8.

If the test lamp does not light up, check the lead between pin 1 of the valve's connector and pin 26 of the control module and take remedial action if necessary.

If the lead is OK, continue with point 11.

5. Checking The Valve's Air Passages
Disconnect the valve and check visually that its ports are not obstructed.

If the valve is obstructed, change the boost pressure control valve.

If the valve is not obstructed, continue with point 9.


9. Checking Valve Operation
Fit another valve that is known to be OK.

If boost pressure is OK, change the boost pressure control valve.

If boost pressure is not OK, continue with point 10.






10. Checking The Cause Of Basic Charging Pressure
If the control module initiates basic charging pressure, there could be a variety of reasons for it.
Select "READ FUNCTIONS".
Select "BASIC CHARGE PRESS".
When driving at wide open throttle the Scan Tool will show the cause of the fault.

If the Scan Tool shows OK, continue with point 11.

If the Scan Tool shows "Knock control" as the cause of the fault, the trouble may be due to low-grade fuel or a defective ignition discharge module. See Poor Performance points 5 and 6. Poor Performance

If the Scan Tool shows "Brake active" as the cause of the fault, continue fault diagnosis with brake light switch. Brake Light Switch

If the Scan Tool shows "Gear" as the cause of the fault, continue fault diagnosis with reversing light switch. Reversing Light Switch

11. Checking Valve Operation
Drive the car on test and check whether the fault symptoms persist.

If the symptoms persist, refer to Before Replacing A Control Module.

If the symptoms have gone, the action taken to rectify the fault was correct, otherwise the fault is of intermittent nature.