Operation CHARM: Car repair manuals for everyone.
Manuals through 2025 now available!

Our trusted friends have launched a new website named LEMON, which has newer manuals. It also contains all the CHARM manuals.

LEMON is the spiritual successor to CHARM, I recommend you try it!

Link: lemon-manuals.la or lemon-manuals.org.ua

(Some people have issue connecting. LEMON is investigating. For now, use Firefox or change your DNS server)

Or, hide this message: temporarily or permanently

Throttle Control







Throttle Control

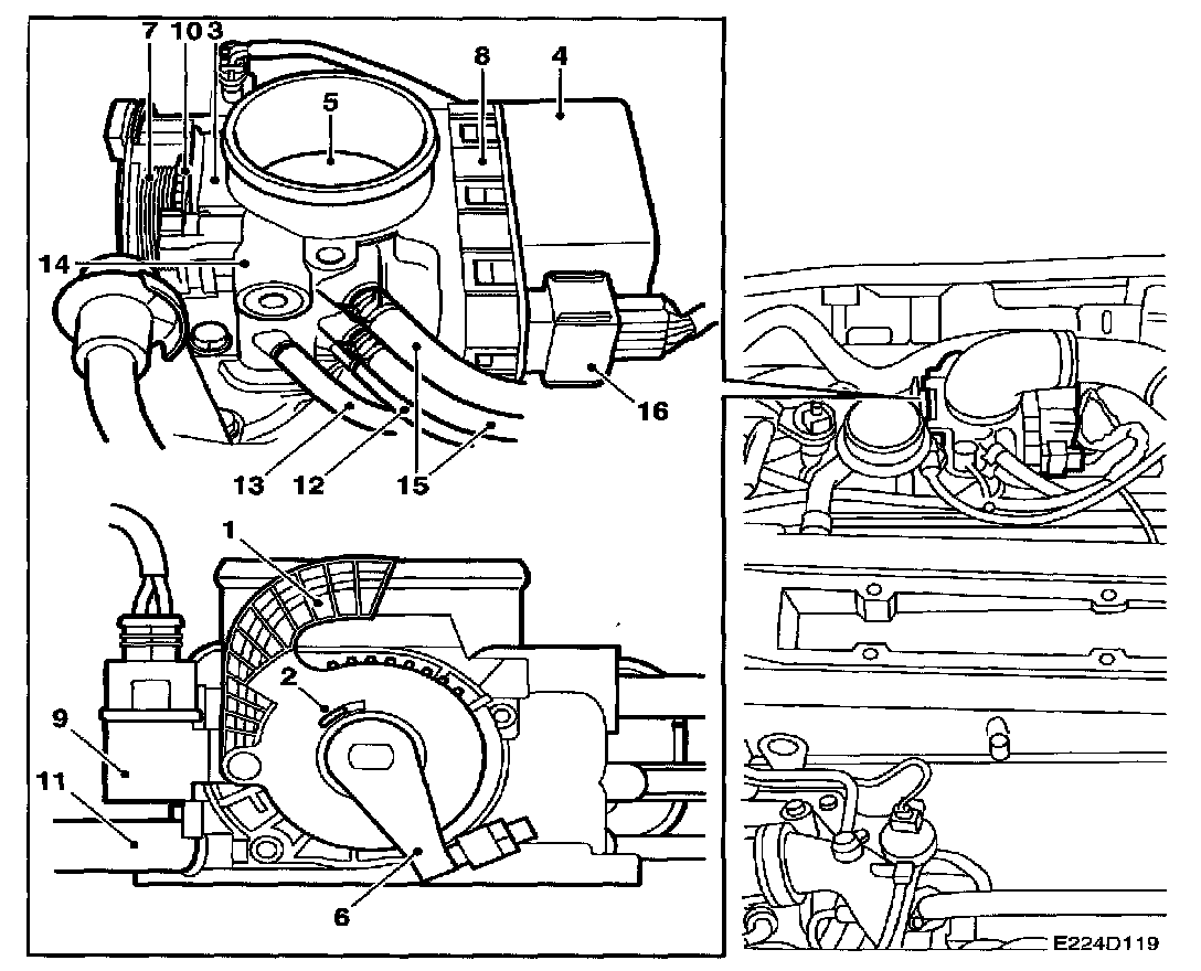
1 Pedal arm with mounting for throttle cable (turns pedal position sensors).

2 Return spring for pedal arm
(not shown, located inside the pedal arm).

3 Pedal position sensor
(2 potentiometers)

4 Motor
(brushless DC motor, turns the throttle spindle with throttle valve, throttle position sensor and throttle arm).

5 Throttle valve

6 Throttle arm

7 Return spring for throttle arm

8 Throttle position sensors (2 potentiometers)

9 Limp-home solenoid
(activated 5 times in succession in limp-home mode, and whenever the ignition is switched on if the diagnostic trouble code which puts the throttle into limp-home mode is stored in the control module's memory. When the throttle goes into limp-home mode, the toothed disc is released).

10 Toothed disc
(spring-loaded by the throttle arm return spring and released by the limp-home solenoid when the throttle goes into limp-home mode. The disc ensures that the pedal arm is connected to the throttle arm. The disc must be reset manually after repairs and deletion of diagnostic trouble codes).

11 Air after throttle
(nipple for purging EVAP canister)

12 Air after throttle
(nipple for connection of crankcase ventilation).

13 Air before throttle
(nipple for connection to charge air bypass valve).

14 Bypass channel
(conducts air past the throttle into a channel in the intake manifold which supplies air for flushing of the injectors)

15 Preheating
(2 nipples for coolant circulation in order to reduce the risk of icing)

16 10-pin connector
(2 for the motor, 2 for 5 V, 2 for ground, 2 for pedal position sensor outputs and 2 for throttle position sensor outputs).





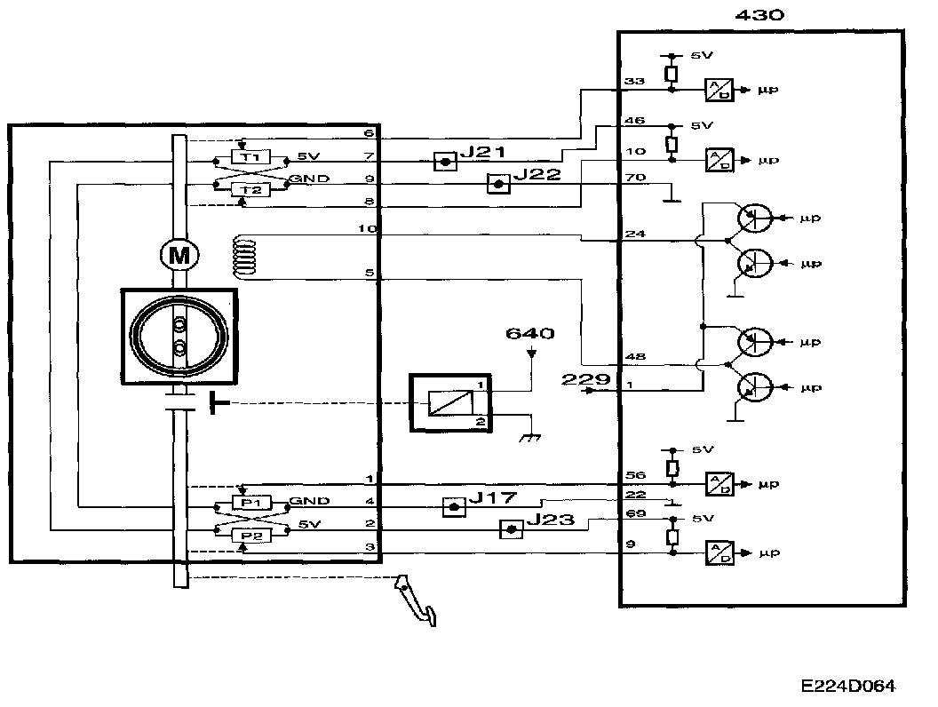
The throttle valve is turned by a brushless throttle motor supplied with a 600 Hz PWM signal from control module pins 24 and 48. The control module can turn the throttle valve in both directions by reversing the motor poles. The PWM ratio increases as the throttle valve moves further away from its nominal value.

Two throttle position sensors are connected to the throttle spindle. The sensors consist of potentiometers which are supplied with 5 V from control module pins 46 and 69, which are internally connected to each other in the throttle body and grounded via control module pins 22 and 70 which are also connected to each other inside the throttle body.

The voltage from sensor 1 is connected to control module pin 33 and increases with the throttle position. The voltage from sensor 2 is connected to control module pin 10 and decreases with the throttle position. The sum of the two sensor voltages is therefore always about 5 V.

The voltage from sensor 1 is used by the control module as a value for the current throttle position.





The mass air flow control system requests a certain mass air flow/combustion. The throttle control converts this value into a requested value for throttle position sensor 1 and compares this with the sensors current value.

The difference gives rises to a throttle motor PWM signal with a polarity which turns the throttle valve until its current value corresponds to that requested. If a serious throttle control fault occurs, the control module grounds pin 36, whereupon the limp-home solenoid operates. The solenoid, which is mounted on the throttle body, then connects the throttle cable to the throttle spindle. The throttle motor is no longer supplied with current and the throttle is controlled directly by the accelerator.

The limp-home solenoid is first activated for 1 s and then for 4 x 0.5 s.

NOTE: The solenoid may be supplied with current for short periods only as it is extremely low-ohmic (has very low resistance).

When the system's total requested mass air flow/combustion has been calculated, first the throttle and then, if necessary, the turbocharger will provide it.

The requested mass air flow/combustion is corrected by the air density before the throttle. Thinner air requires a larger throttle angle to achieve the same mass air flow/combustion. The density of the air is calculated on the basis of the charge air pressure and the temperature of the intake air.

The value is then converted into a requested voltage for throttle position sensor 1. The throttle motor turns the throttle valve until the current sensor voltage corresponds to that requested.

The control module then checks that the current mass air flow/combustion corresponds to that requested. If necessary, fine adjustment of the throttle position is performed.

If the requested mass air flow/combustion is too high to be handled by the throttle alone, the excess will be provided by the turbocharger.

If a safety-related fault occurs in the throttle control system, the throttle will go into limp-home mode. The CHECK ENGINE lamp then comes on immediately and the diagnostic trouble code must be cleared with the diagnostic tool.





Diagnostics

- If the sum of the throttle position sensor voltages differs too widely from 5 V, diagnostic trouble code P1230 will be generated.

- If a throttle motor fault or a mechanical fault occurs, diagnostic trouble codes P1240. P1251- P1253. P1260-P1261, P1263 or P1264 will be generated.

- If an internal control module fault occurs which affects the throttle control system, diagnostic trouble codes P1601-P1611, P1613-P1614 or P1621 will be generated.

- If a break or short-circuit occurs between the control module output and the relay for the limp- home solenoid, diagnostic trouble codes P1670- P1671 will be generated.

Most of the above faults will cause the throttle control system to go into limp-home mode.

Important
When the throttle control system is in limp-home mode, the fault is stored in the control module's memory. Each time the ignition is switched on, the limp-home solenoid is activated for 1 s and then for 4 x 0.5 s to ensure that the mechanism is not reset before the fault has been rectified. Repair work must therefore be carried out in the following order:

1 Rectify the fault.
2 Clear the diagnostic trouble code.
3 Reset the limp-home mechanism.

If this sequence is not followed, it is highly likely that the car will leave the workshop with the throttle control system still in limp-home mode. When the system detects that it is in mechanical limp-home mode, diagnostic trouble code P1263 or P1251 will be generated.

Silicone sprays must not be used on the electrical or mechanical parts of the throttle body.
The throttle body must not be washed.





Manual Turning Of Throttle Spindle

If you intend to increase engine speed from the engine bay and accidentally turn the throttle spindle instead of the pedal position sensor arm, fuel shut-off will be activated and diagnostic trouble code P1263 will be generated. The throttle control system will not go into limp-home mode, nor will the CHECK ENGINE lamp come on.

However, if the throttle spindle is turned manually while the starter motor is cranking the engine (such as during a compression test) or during the first 5 seconds after starting, diagnostic trouble code P1251 will be generated and the system will go into limp-home mode.

Miscellaneous
- The system controls the current mass air flow-combustion so that it corresponds to the requested value. It is perfectly normal for the throttle valve not to be fully open despite the accelerator being pressed fully down.

- Apart from internal control module faults, faults in the throttle control system are always localized in the throttle body or its electrical leads. The main relay must also supply control module pin 1 with current.
A fault occurring in the supply of current from the main relay to control module pin I will cause main relay diagnostic trouble code P1640 to be generated, the throttle to close and the engine to stop.

- There is no difference in accelerator sensitivity when in limp-home mode.

- The system is self-calibrating.

NOTE: A fault in the 5 V supply sets the system into limp-home mode and may be due to a fault in the wiring harness or in a sensor with a 5 V supply.