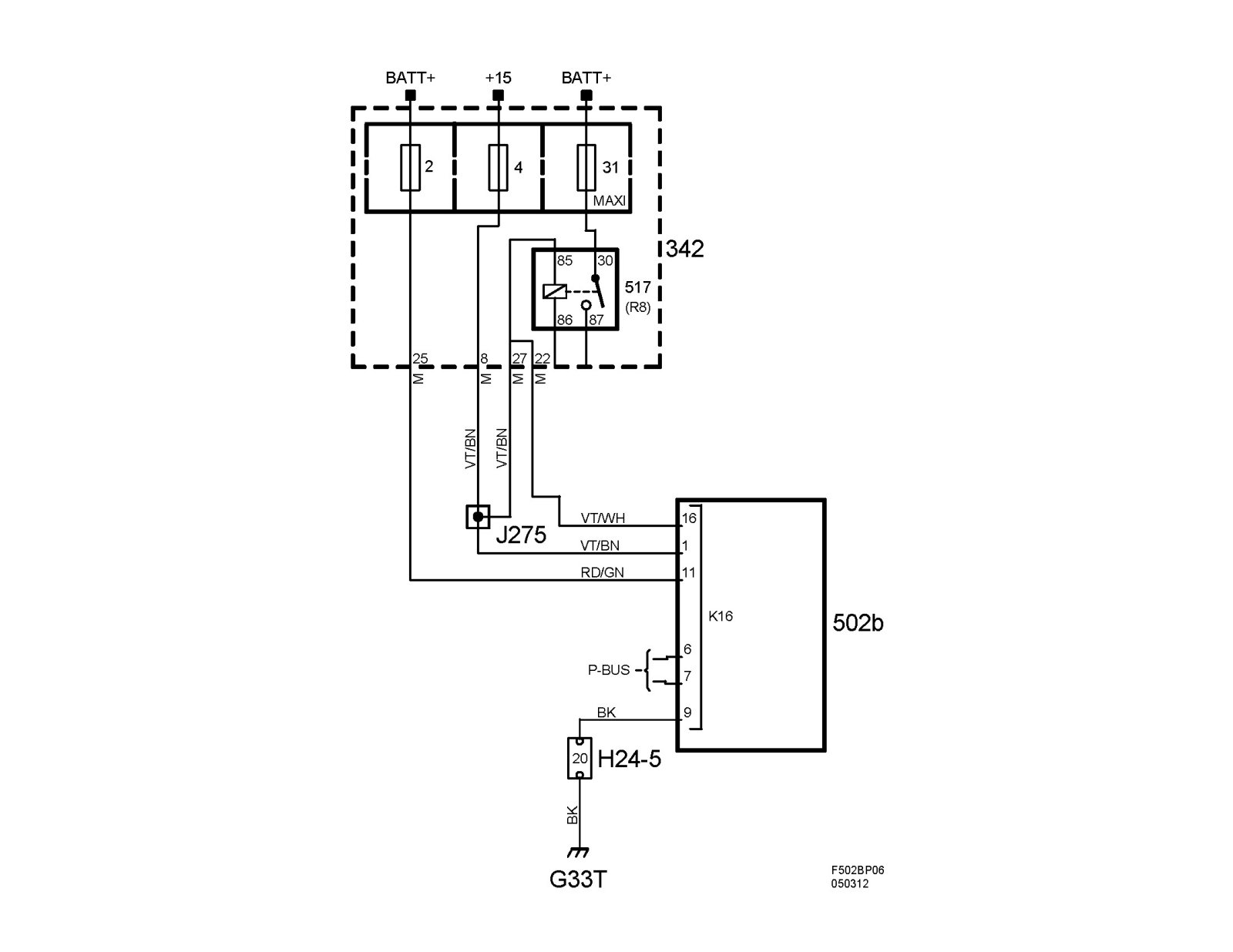
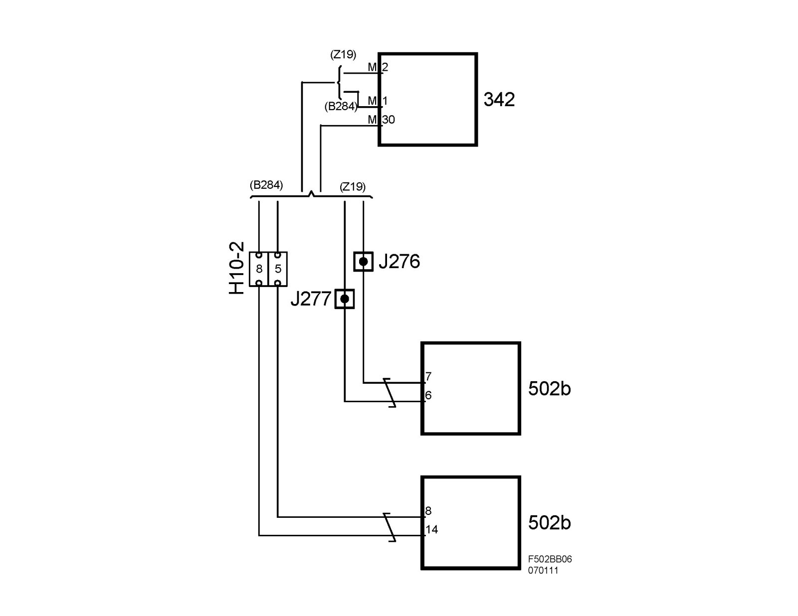
Transmission Control Module, TCM, AF 40 (502B)
Transmission control module, TCM, AF 40 (502b)Location
TCM is mounted on top of gearbox.
Main task
To control shifting points, system pressure and engagement of lock-up.
Type
Micro processor with integrated Hall sensor.
1. Rotor magnet
2. Stator magnet
3. IC, Hall sensor
4. Coil
Connection
TCM is mounted directly on top of the gearbox. The gear selector is integrated in the control module. TCM is mounted so that the gear selector shaft goes through the control module. The position of the gear selector is calibrated with Tech 2 but there is no mechanical adjustment.
On the bottom of the control module is a 22-pole connector that connects directly to the gearbox. The TCM terminates to all the gearbox solenoids and sensors here.
Note
The gear selector position sensor can sustain interference from magnetic fields such as magnetic pickup tools and high current cables, e.g. starter cables or wires to auxiliary equipment.
The TCM has a micro processor. Adaptive values are stored in a non-volatile memory. When changing the gearbox, these values should be reset with Tech 2. After changing the TCM, the values will reset automatically when the new control module is added in the "Add" menu in Tech 2.
Power supply, ground and bus communication
Terminating with the electrical system in the car:
TCM termination directly to gearbox:
Important
When handling the control module, it is important first to create a ground connection between yourself and for example the vehicle engine. Avoid touching the pins of the control module.