Operation CHARM: Car repair manuals for everyone.
Manuals through 2025 now available!

Our trusted friends have launched a new website named LEMON, which has newer manuals. It also contains all the CHARM manuals.

LEMON is the spiritual successor to CHARM, I recommend you try it!

Link: lemon-manuals.la or lemon-manuals.org.ua

(Some people have issue connecting. LEMON is investigating. For now, use Firefox or change your DNS server)

Or, hide this message: temporarily or permanently

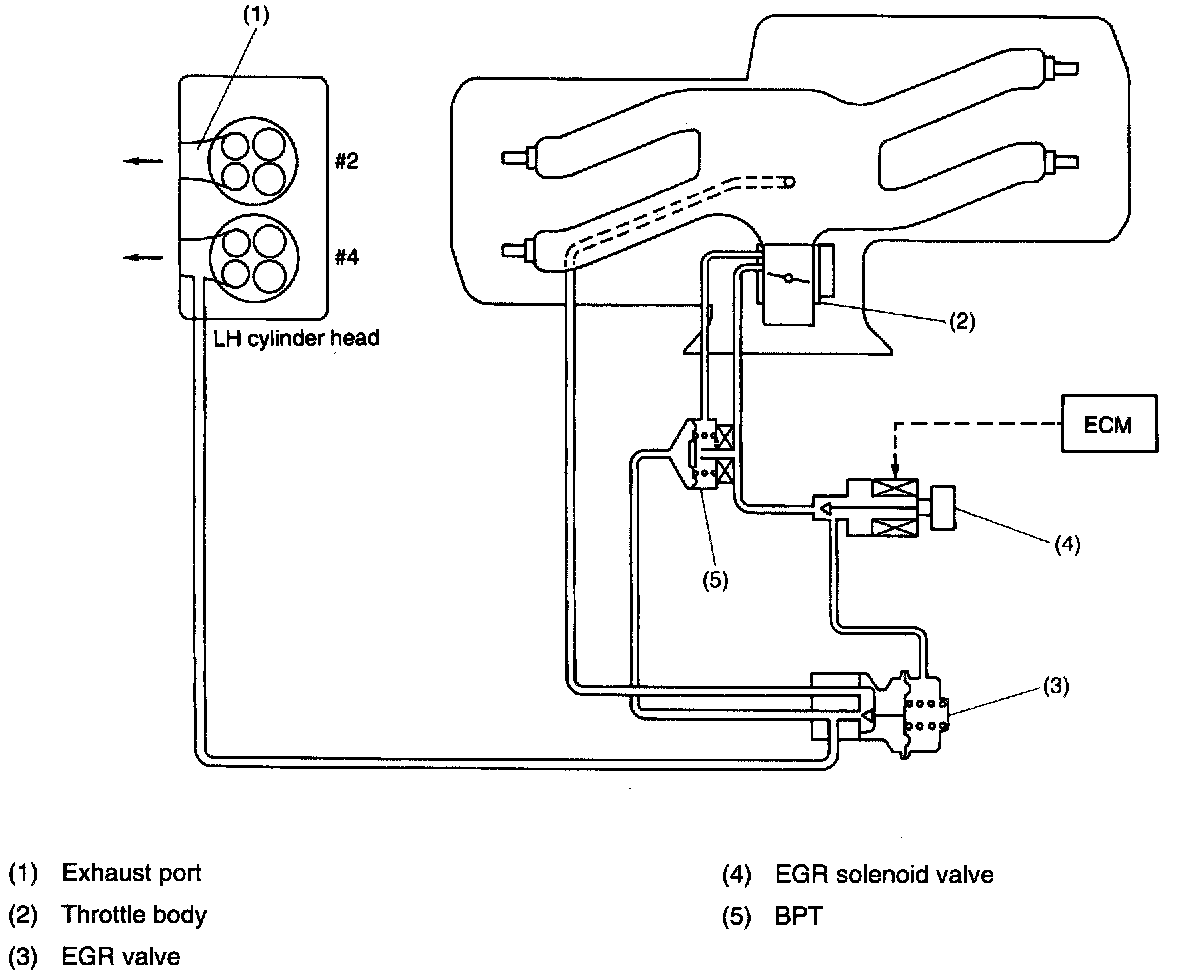
Exhaust Gas Recirculation: Description and Operation





The EGR system aims at reduction of NOx by lowering the combustion temperature through recirculation of a part of exhaust gas into cylinders via the intake manifold.
This system consists of the EGR valve, EGR solenoid valve, and BPT (Back pressure transducer): The EGR valve is operated by the vacuum via a BPT from the throttle body and controls the exhaust gas flow from the exhaust manifold to the intake manifold. The EGR solenoid valve is controlled by the ECM according to the engine driving condition and opens/closes the vacuum line from the BPT to the EGR valve diaphragm. The BPT controls vacuum in order for the amount of the EGR that corresponds to the engine load to be obtained.





EGR VALVE
The EGR valve is situated between the exhaust manifold and collector. After opening EGR solenoid valve, EGR valve is opened for receiving throttle port pressure on diaphragm. Then, part of the exhaust gas is recirculated into collector chamber.




EGR SOLENOID VALVE

The EGR solenoid valve is situated between the BPT and EGR valve. EGR solenoid valve is opened by a signal emitted from the ECM. Therefore, throttle port pressure is transmitted to diaphragm of EGR valve via a BPT.





BACK PRESSURE TRANSDUCER
The BPT is installed between the throttle body and the EGR solenoid valve. The BPT, varying the throttle port vacuum that acts on the EGR valve according to the throttle opening angle and exhaust gas pressure, controls the rate of exhaust gas flow to the EGR valve.