Operation CHARM: Car repair manuals for everyone.
Manuals through 2025 now available!

Our trusted friends have launched a new website named LEMON, which has newer manuals. It also contains all the CHARM manuals.

LEMON is the spiritual successor to CHARM, I recommend you try it!

Link: lemon-manuals.la or lemon-manuals.org.ua

(Some people have issue connecting. LEMON is investigating. For now, use Firefox or change your DNS server)

Or, hide this message: temporarily or permanently

Starting System: Testing and Inspection

INSPECTION

1. STARTER ASSY

NOTE: These tests must be done within 3 to 5 seconds to avoid burning out the coil.





a. Do pull-in test.
1. Disconnect the field coil lead wire from terminal C.
2. Connect the battery to the magnetic switch as shown. Check that the clutch pinion gear moves outward.




b. Do holding test.
1. With battery connected as above with the clutch pinion gear out, disconnect the negative (-) lead from terminal C. Check that the pinion gear remains out.





c. Inspect clutch pinion gear return.
1. Disconnect the negative (-) lead from the switch body. Check that the clutch pinion gear returns inward.





d. Perform the operation test without road.
1. Connect the field coil lead wire to terminal C.

Torque: 5.9 N.m (60 kgf.cm, 52 in.lbf)

2. Grip the starter with a vise.
3. Connect the battery and ammeter to the starter as shown.
4. Check that the ammeter reads the specified current.

Specified current:
l.4 kw 90 A or less at 11.5 V
2.0 kw 100 A or less at 11.5 V

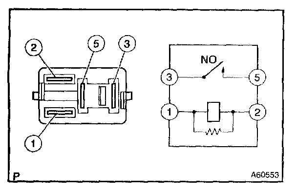
2. STARTER RELAY ASSY





a. Continuity inspection.

1. Using an ohmmeter, check that there is continuity between each terminal





Specified condition:

2. Using an ohmmeter, check that there is continuity between terminals 3 and 5 when the between voltage is applied across terminals 1 and 2.

Specified condition: Continuity

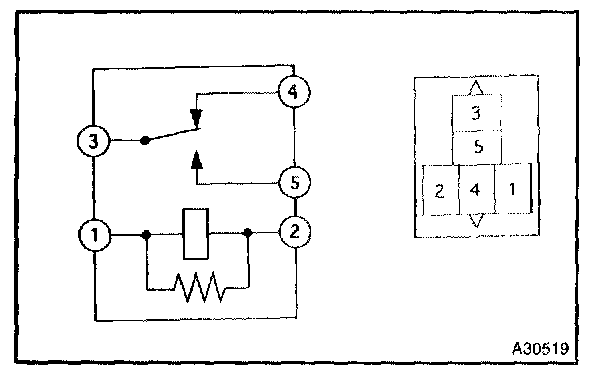
3. ACC RELAY





a. Continuity inspection.
1. Using an ohmmeter, check that there is continuity between each terminal.





Specified condition:

2. Using an ohmmeter, check that there is continuity between terminals 3 and 5 when the between voltage is applied across terminals 1 and 2.

Specified condition: Continuity