Operation CHARM: Car repair manuals for everyone.
Manuals through 2025 now available!

Our trusted friends have launched a new website named LEMON, which has newer manuals. It also contains all the CHARM manuals.

LEMON is the spiritual successor to CHARM, I recommend you try it!

Link: lemon-manuals.la or lemon-manuals.org.ua

(Some people have issue connecting. LEMON is investigating. For now, use Firefox or change your DNS server)

Or, hide this message: temporarily or permanently

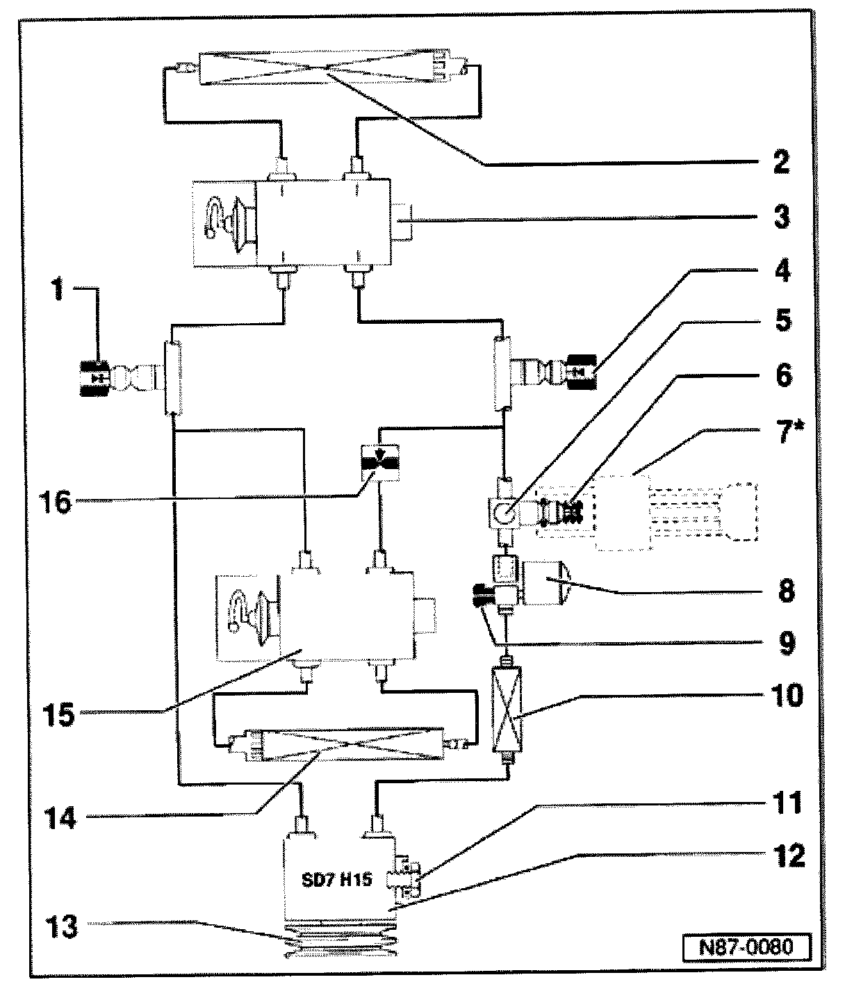
A/C Refrigerant System, Components




A/C Refrigerant System, Components







1 - Low pressure service valve
- For charging/discharging
2 - Evaporator
3 - Expansion valve

- In engine compartment, right
4 - High pressure service valve
- For charging/discharging
5 - Sight glass
6 - Connector and valve for A/C pressure switch -F129-
7 - A/C pressure switch -F129-

- Can be removed/installed without discharging system
8 - Receiver dryer
9 - Pressure relief valve
10 - Condenser
11 - Oil drain plug
12 - A/C compressor
13 - A/C clutch -N25-
14 - Second evaporator (rear)

- Not installed on all vehicles
15 - Expansion valve for second evaporator
- Not installed on all vehicles
16 - A/C refrigerant shut-off valve -N43-
- For second evaporator
- Not installed on all vehicles