Operation CHARM: Car repair manuals for everyone.
Manuals through 2025 now available!

Our trusted friends have launched a new website named LEMON, which has newer manuals. It also contains all the CHARM manuals.

LEMON is the spiritual successor to CHARM, I recommend you try it!

Link: lemon-manuals.la or lemon-manuals.org.ua

(Some people have issue connecting. LEMON is investigating. For now, use Firefox or change your DNS server)

Or, hide this message: temporarily or permanently

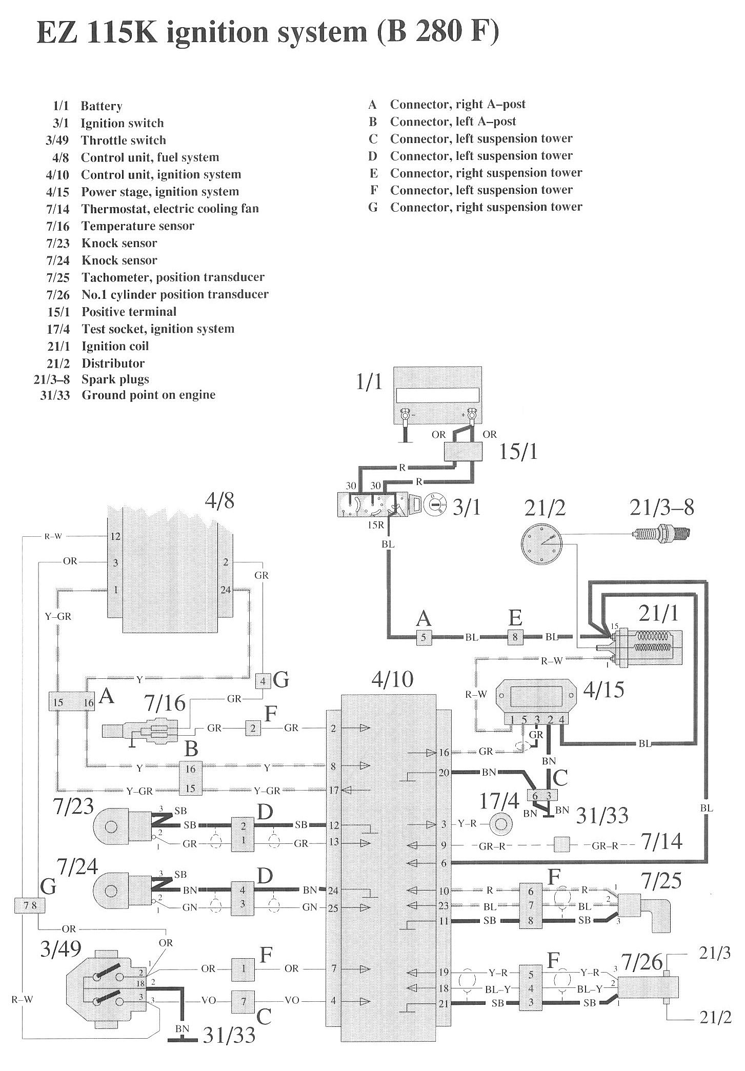
Ignition System

Component / Connector Views:




Wiring Diagrams:




LEGEND
1/1 Battery
3/1 Ignition switch
3/49 Throttle switch
4/8 Control unit, fuel system
4/10 Control unit, ignition system
4/15 Power stage, ignition system
7/14 Thermostat, electric cooling fan
7/16 Temperature sensor
7/23 Knock sensor
7/24 Knock sensor
7/25 Tachometer, position transducer
7/26 No.1 cylinder position transducer

15/1 Positive terminal
17/4 Test socket, ignition system
21/1 Ignition coil
21/2 Distributor
21/3-8 Spark plugs
31/33 Ground point on engine