Operation CHARM: Car repair manuals for everyone.
Manuals through 2025 now available!

Our trusted friends have launched a new website named LEMON, which has newer manuals. It also contains all the CHARM manuals.

LEMON is the spiritual successor to CHARM, I recommend you try it!

Link: lemon-manuals.la or lemon-manuals.org.ua

(Some people have issue connecting. LEMON is investigating. For now, use Firefox or change your DNS server)

Or, hide this message: temporarily or permanently

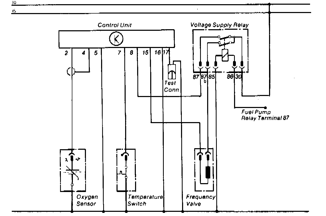
Oxygen Sensor Relay: Description and Operation


OXYGEN SENSOR ELECTRICAL CIRCUIT





The oxygen sensor system relay is activated whenever the vehicle is running. It receives current at terminal 86 from the fuel pump relay. Once the relay has been activated, it will supply current to the control unit and frequency valve. However, the system will not operate until the engine has warmed up and the temperature switch opens.