Operation CHARM: Car repair manuals for everyone.
Manuals through 2025 now available!

Our trusted friends have launched a new website named LEMON, which has newer manuals. It also contains all the CHARM manuals.

LEMON is the spiritual successor to CHARM, I recommend you try it!

Link: lemon-manuals.la or lemon-manuals.org.ua

(Some people have issue connecting. LEMON is investigating. For now, use Firefox or change your DNS server)

Or, hide this message: temporarily or permanently

System Description

Fig 1 - 1981 CEC System 6-258:




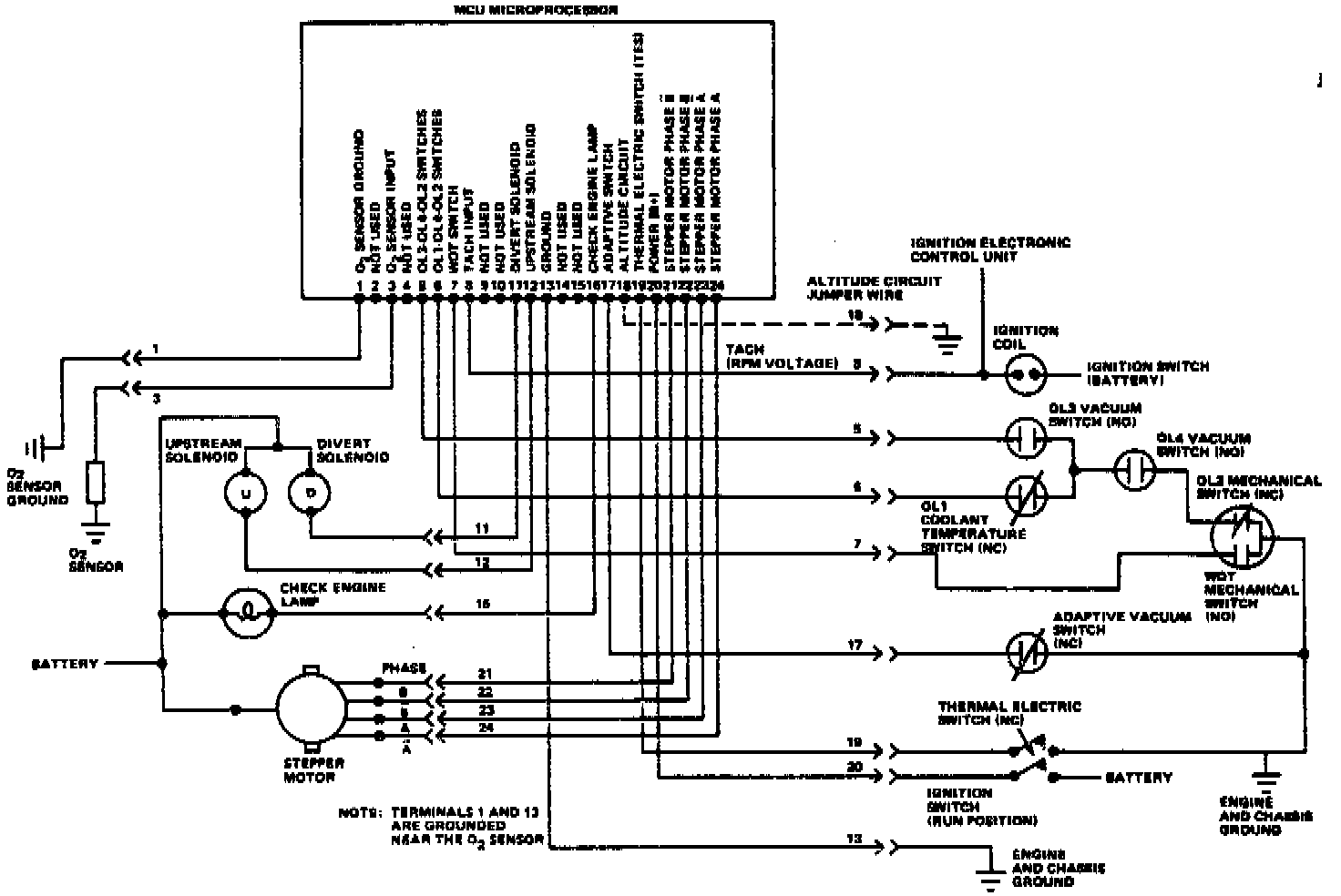
Fig 2 - CEC Wiring System Diagram. 1981 6-258:




Fig 3 CEC System 1982 4-151:




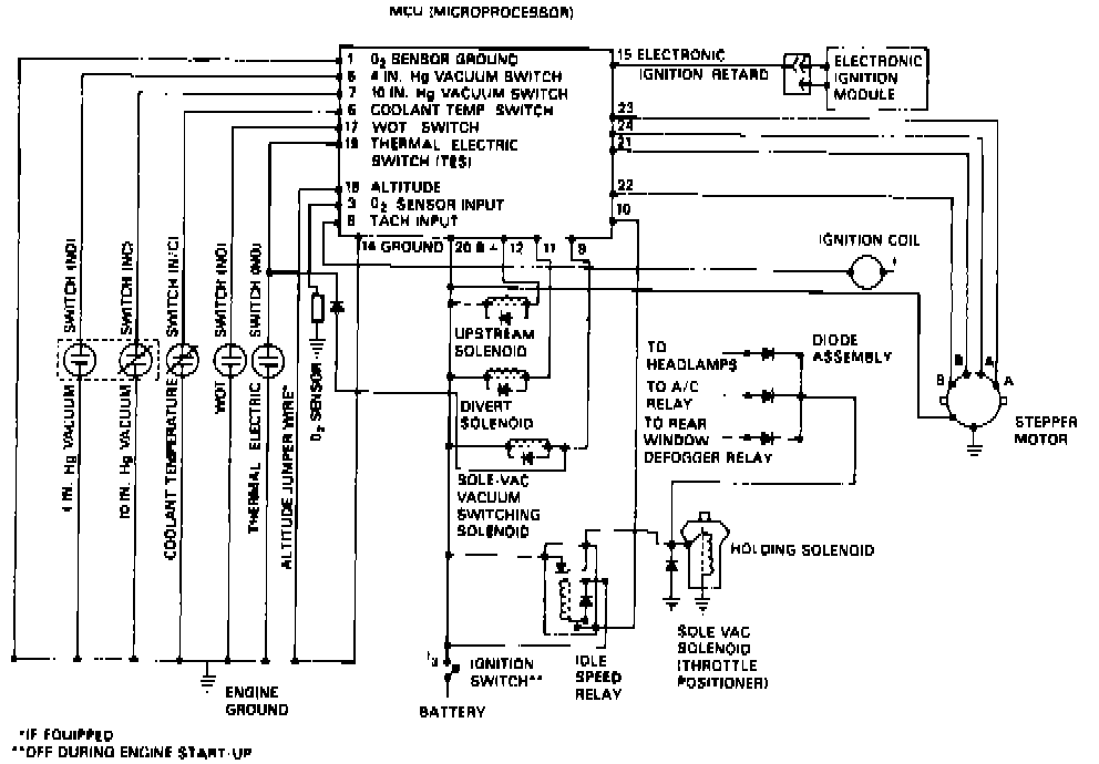
Fig 4 - CEC System Wiring Diagram. 1982 4-151:




Fig 4 - CEC System 1982 6-258:




Fig 6 - CEC Wiring Diagram. 1982 6-258:






This system, Figs. 1 through 6, is used on 1981 California models with 6-258 engine, 1981 Concord and Spirit with 6-258 except California and all 1982 models. This system controls the air fuel ratio through the use of various engine sensors that monitor engine operating conditions, a micro computer unit (MCU) that processes the signal from the sensors and a [1][2]stepper motor (6-258) or mixture control solenoid (4-151) located inside the carburetor that controls the air/fuel ratio according to the signals received. During operation, this system maintains the engine in either the closed loop or open loop mode of operation.

This system also reduces undesirable exhaust emissions in conjunction with either a three way or a dual bed converter, while maintaining good fuel economy and engine performance.

During operation, the primary feedback data is provided by an oxygen sensor located in the exhaust system. This sensor provides a voltage that is proportional to the amount of oxygen present in the exhaust gases. This data is used to regulate and optimize the air/ fuel mixture.