Operation CHARM: Car repair manuals for everyone.
Manuals through 2025 now available!

Our trusted friends have launched a new website named LEMON, which has newer manuals. It also contains all the CHARM manuals.

LEMON is the spiritual successor to CHARM, I recommend you try it!

Link: lemon-manuals.la or lemon-manuals.org.ua

(Some people have issue connecting. LEMON is investigating. For now, use Firefox or change your DNS server)

Or, hide this message: temporarily or permanently

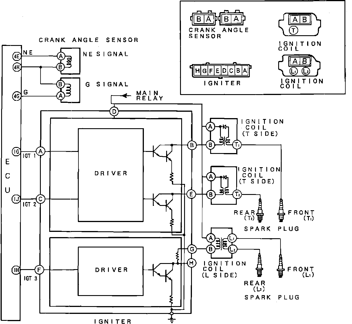
Ignition System: Description and Operation

Circuit Diagram:






SYSTEM TYPE
Ignition systems generate high voltage and direct it to spark plugs at each cylinder. Voltage must be high enough to jump the plug gap under compression, and it must be supplied at the correct time under a wide range of operating conditions. The RX-7 uses a distributorless ignition system regulated by the ECU.

COMPONENTS AND OPERATION
System consists of crank angle sensor, igniter, 3 ignition coils, spark plugs, necessary wiring, and ECU. After calculating input from crank angle sensor and other sensors, the ECU signals the igniter to fire the plugs at the correct time.

The igniter is the switch regulating current flow through coil primary circuits. Each time current flow is interrupted, high voltage is induced to fire the spark plugs. Timing is completely ECU controlled with no provision for adjustment.