Operation CHARM: Car repair manuals for everyone.
Manuals through 2025 now available!

Our trusted friends have launched a new website named LEMON, which has newer manuals. It also contains all the CHARM manuals.

LEMON is the spiritual successor to CHARM, I recommend you try it!

Link: lemon-manuals.la or lemon-manuals.org.ua

(Some people have issue connecting. LEMON is investigating. For now, use Firefox or change your DNS server)

Or, hide this message: temporarily or permanently

System Description





GENERAL INFORMATION
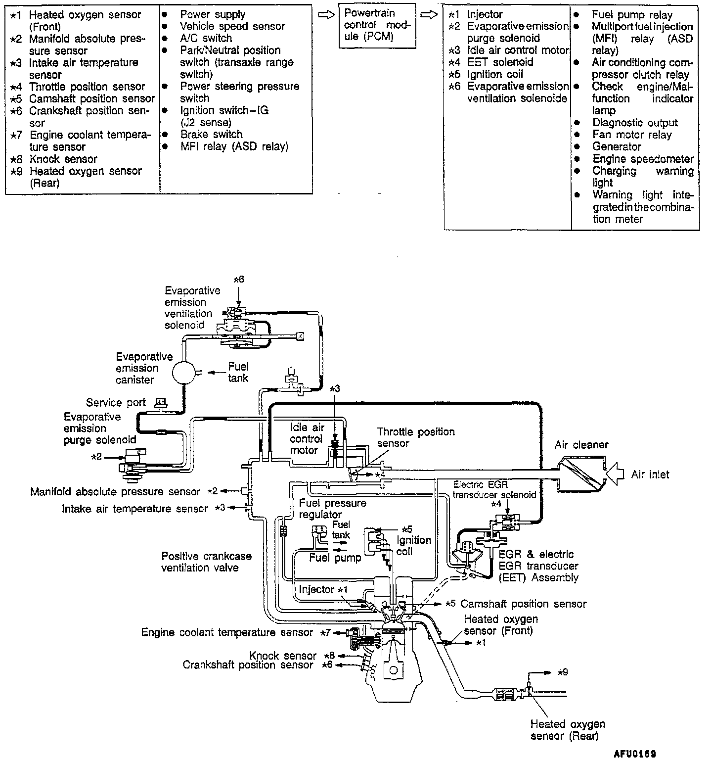
The Multiport Fuel Injection System consists of sensors which detect the engine conditions, the Powertrain Control Module (PCM) which controls the system based on signals from these sensors, and actuators which operate under the control of the PCM.

The PCM carries out activities such as fuel injection control, idle air control and ignition timing control.

In addition, the PCM is equipped with several diagnostic test modes which simplify trouble-shooting when a problem develops.

FUEL INJECTION CONTROL
The injector drive times and injector timing are controlled so that the optimum air/fuel mixture is supplied to the engine to correspond to the continually-changing engine operation conditions.

A single injector is mounted at the intake port of each cylinder. Fuel is sent under pressure from the fuel tank by the fuel pump, with the pressure being regulated by the fuel pressure regulator. The fuel thus regulated is distributed to each of the injectors.

Fuel injection is normally carried out once for each cylinder for every two rotations of the crankshaft. The firing order is 1-3-4-2. This is called multiport. The PCM provides a richer air/fuel mixture by carrying out "open-loop" control when the engine is cold or operating under high load conditions in order to maintain engine performance.

In addition, when the engine is warm or operating under normal conditions, the PCM controls the air/fuel mixture by using the heated oxygen sensor signal to carry out "closed-loop" control in order to obtain the theoretical air/fuel mixture ratio that provides the maximum cleaning performance from the three way catalyst.

IDLE AIR CONTROL
The idle speed is kept at the optimum speed by controlling the amount of air that bypasses the throttle valve in accordance with changes in idling conditions and engine load during idling.

The PCM drives the Idle Air Control (IAC) motor to keep the engine running at the pre-set idle target speed in accordance with the engine coolant temperature and air conditioning load. In addition, when the air conditioning switch is turned off and on while the engine is idling, the IAC motor operates to adjust the throttle valve bypass air amount in accordance with the engine load conditions in order to avoid fluctuations in the engine speed.

IGNITION TIMING CONTROL
The ignition power transistor is built into the PCM. It turns the ignition primary circuit on and off to respectively supply and cut off primary current flow to the ignition coil.

This controls the ignition timing in order to provide the optimum ignition timing with respect to the engine operating conditions. The ignition timing is determined by the PCM from the engine speed, intake air volume, engine coolant temperature and atmospheric pressure.

DIAGNOSTIC TEST MODE
^ When an abnormality is detected in one of the sensors or actuators related to emission control, the CHECK ENGINE/MALFUNCTION INDICATOR LIGHT illuminates as a warning to the driver.

^ When an abnormality is detected in one of the sensors or actuators, a diagnostic trouble code corresponding to the abnormality is output.

^ The RAM data inside the PCM that is related to the sensors and actuators can be read by means of the scan tool.

In addition, the actuators can be controlled under certain circumstances.

OTHER CONTROL FUNCTIONS
1. Fuel Pump Control - Turns the fuel pump relay ON so that current is supplied to the fuel pump while the engine is cranking or running.

2. A/C Compressor Clutch Relay Control - Turns the compressor clutch of the A/C ON and OFF.

3. Fan Relay Control - The radiator fan and condenser fan speeds are controlled in response to the engine coolant temperature and vehicle speed.

4. Generator Charging Control - Controls the generator field current in order to control the generated current.

5. Engine Speedometer Control - Sends a pulse signal which corresponds to the engine speed to the speedometer unit.

6. Evaporative Emission Purge Solenoid Control - Refer to Emission Control Systems.

7. Electric EGR Transducer Solenoid Control - Refer to Emission Control Systems.